SDH TU11 and TU12 payloads

Overview

TU11 and TU12 payloads can be channelized using an AU4 sub-channel or an AU-3 sub-channel. An AU4 sub-channel implicitly contains three TUG3 groups. A TUG3 and an AU3 channelized to carry TU11 or TU12 payloads implicitly contain seven TUG2 tributary groups.

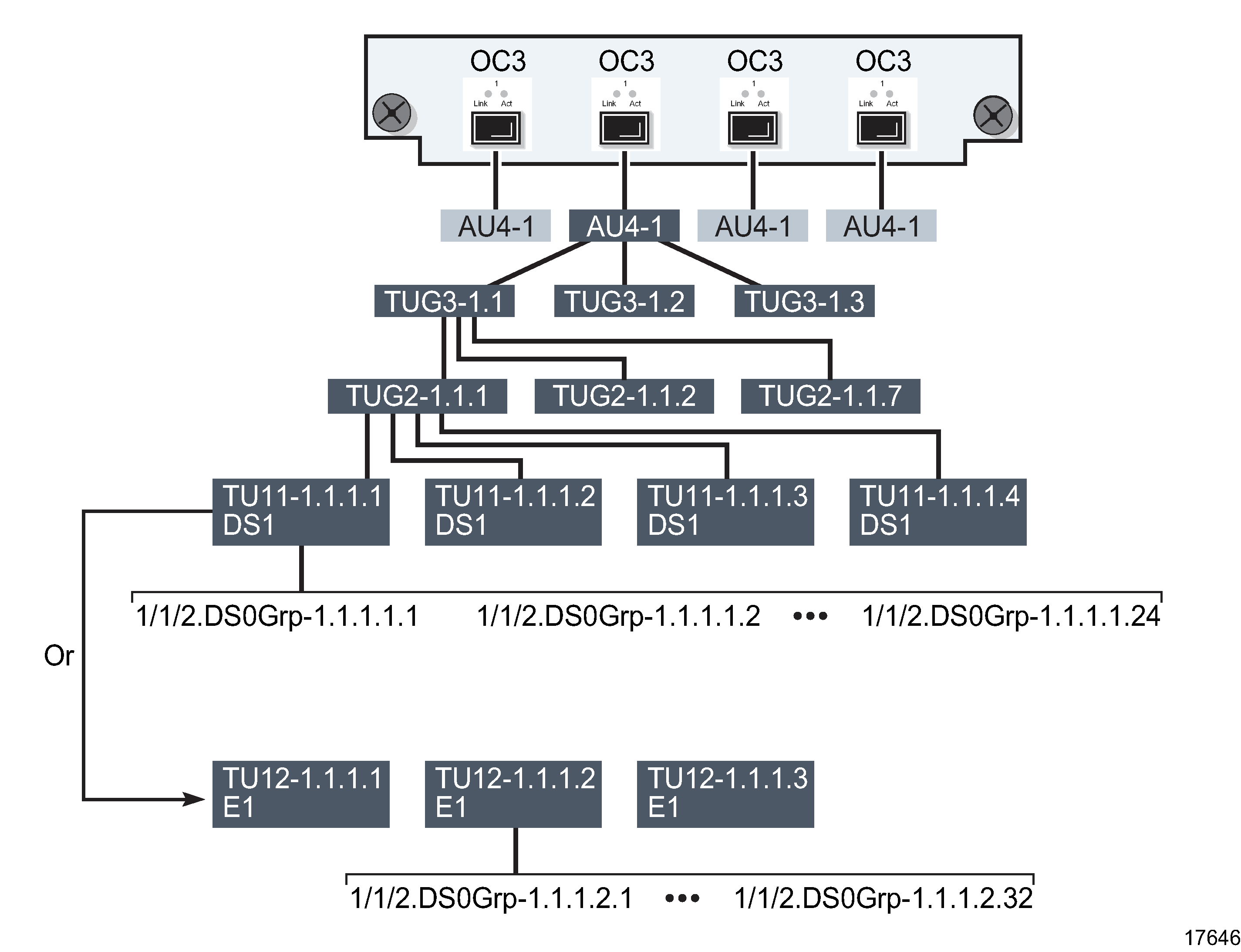
The following example, illustrated in Figure 16-10, Channelized 4 × OC-3 port structure using AU4/TU sub-channels , shows the channelization sequence for a TU11or a TU12 payload on a 4 × OC3 Deep Channel card.

  1. Four OC-3 ports are created when you create a channelized 4 × OC3 Deep Channel card.

  2. Each port can be channelized into one AU4 sub-channel or three AU3 sub-channels.

  3. Each AU4 sub-channel implicitly contains three TUG3 groups.

  4. You can then configure each TUG3 group or each AU3 sub-channel to carry a TU11 or TU12 payload.

  5. Each TUG3 group or AU3 sub-channel implicitly contains seven TUG2 tributary groups.

  6. Each TUG2 group can be channelized into three independent TU12 channels or four independent TU11 channels.

  7. Each TU12 can contain an E1 or DS1 data signal. Each TU11 can contain a DS1 data signal. Each E1 can be configured to handle up to 31 DS0 groups. Each DS1 can be configured to handle up to 24 DS0 groups. To use an E1 or a DS1, you must create at least one DS0 group for the DS1 or E1.

Note: On the same TUG3 or AU3, you cannot mix TU-1X with DS1 and E1 payload types. Every TU-1X on the same TUG3 or AU3 must use the same payload type, either E1 or DS1, not a mix of both. The mix is shown in for illustrating the structure.

Figure 16-10: Channelized 4 × OC-3 port structure using AU4/TU sub-channels
Channelized 4 × OC-3 port structure using AU4/TU sub-channels