IS-IS

This chapter provides information to configure Intermediate System to Intermediate System (IS-IS).

Configuring IS-IS

Intermediate-system-to-intermediate-system (IS-IS) is a link-state interior gateway protocol (IGP) which uses the Shortest Path First (SPF) algorithm to determine routes. Routing decisions are made using the link-state information. IS-IS evaluates topology changes and, if necessary, performs SPF recalculations.

Entities within IS-IS include networks, intermediate systems, and end systems. In IS-IS, a network is an autonomous system (AS), or routing domain, with end systems and intermediate systems. A router is an intermediate system. End systems are network devices which send and receive protocol data units (PDUs), the OSI term for packets. Intermediate systems send, receive, and forward PDUs.

End system and intermediate system protocols allow routers and nodes to identify each other. IS-IS sends out link-state updates periodically throughout the network, so each router can maintain current network topology information.

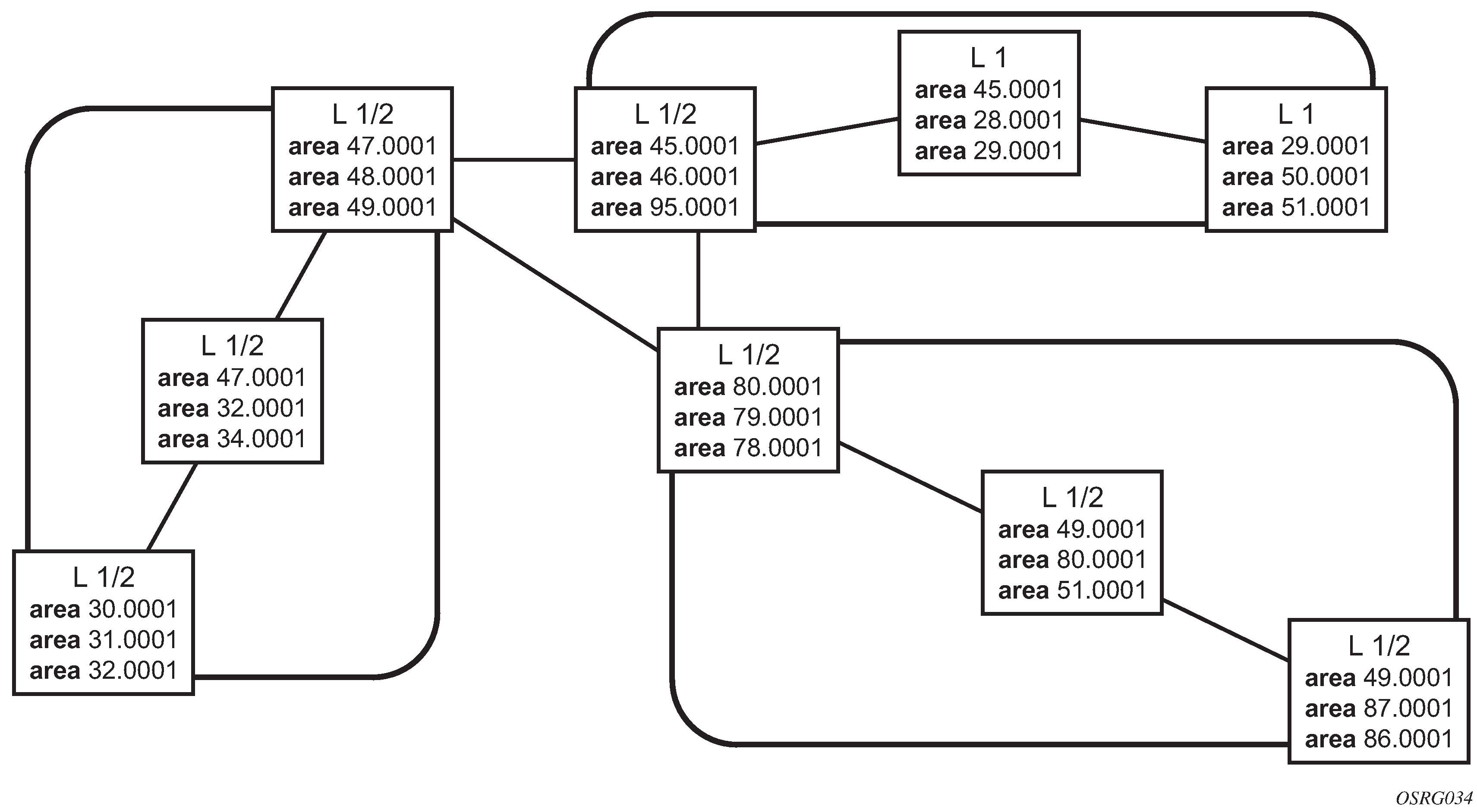
IS-IS supports large ASs by using a two-level hierarchy. A large AS can be administratively divided into smaller, more manageable areas. A system logically belongs to one area. Level 1 routing is performed within an area. Level 2 routing is performed between areas. Routers can be configured as Level 1, Level 2, or both Level 1/2.

The following figure shows an example of an IS-IS routing domain.

Figure 1. IS-IS routing domain

Routing

OSI IS-IS routing uses two-level hierarchical routing. A routing domain can be partitioned into areas. Level 1 routers know the topology in their area, including all routers and end systems in their area but do not know the identity of routers or destinations outside of their area. Level 1 routers forward traffic with destinations outside of their area to a Level 2 router in their area.

Level 2 routers know the Level 2 topology, and know which addresses are reachable by each Level 2 router. Level 2 routers do not need to know the topology within any Level 1 area, except to the extent that a Level 2 router can also be a Level 1 router within a single area. By default, only Level 2 routers can exchange PDUs or routing information directly with external routers located outside the routing domain.

In IS-IS, there are the following types of routers:

  • Level 1 intermediate systems

    Routing is performed based on the area ID portion of the ISO address called the Network Entity Title (NET). Level 1 systems route within an area. They recognize, based on the destination address, whether the destination is within the area. If so, they route toward the destination. If not, they route to the nearest Level 2 router.

  • Level 2 intermediate systems

    Routing is performed based on the area address. They route toward other areas, disregarding other area’s internal structure. A Level 2 intermediate system can also be configured as a Level 1 intermediate system in the same area.

The Level 1 router’s area address portion is manually configured (see ISO network addressing). A Level 1 router will not become a neighbor with a node that does not have a common area address. However, if a Level 1 router has area addresses A, B, and C, and a neighbor has area addresses B and D, then the Level 1 router will accept the other node as a neighbor, as address B is common to both routers. Level 2 adjacencies are formed with other Level 2 nodes whose area addresses do not overlap. If the area addresses do not overlap, the link is considered by both routers to be Level 2 only and only Level 2 LSPDUs flow on the link.

Within an area, Level 1 routers exchange LSPs which identify the IP addresses reachable by each router. Specifically, zero or more IP address, subnet mask, and metric combinations can be included in each LSP. Each Level 1 router is manually configured with the IP address, subnet mask, and metric combinations, which are reachable on each interface. A Level 1 router routes as follows:

  • If a specified destination address matches an IP address, subnet mask, or metric reachable within the area, the PDU is routed via Level 1 routing.

  • If a specified destination address does not match any IP address, subnet mask, or metric combinations listed as reachable within the area, the PDU is routed toward the nearest Level 2 router.

Level 2 routers include in their LSPs, a complete list of IP address, subnet mask, and metrics specifying all the IP addresses which reachable in their area. This information can be obtained from a combination of the Level 1 LSPs (by Level 1 routers in the same area). Level 2 routers can also report external reachable information, corresponding to addresses reachable by routers in other routing domains or autonomous systems.

IS-IS frequently used terms

The following are frequently used terms for IS-IS:

  • area

    An area is a routing sub-domain which maintains detailed routing information about its own internal composition, and also maintains routing information which allows it to reach other routing sub-domains. Areas correspond to the Level 1 sub-domain.

  • end system

    End systems send NPDUs to other systems and receive NPDUs from other systems, but do not relay NPDUs. This International Standard does not specify any additional end system functions beyond those supplied by ISO 8473 and ISO 9542.

  • neighbor

    A neighbor is an adjacent system reachable by traversing a single sub-network by a PDU.

  • adjacency

    An adjacency is a portion of the local routing information which pertains to the reachability of a single neighboring end or intermediate system over a single circuit. Adjacencies are used as input to the decision process to form paths through the routing domain. A separate adjacency is created for each neighbor on a circuit and for each level of routing (Level 1 and Level 2) on a broadcast circuit.

  • circuit

    A circuit is the subset of the local routing information base pertinent to a single local Subnetwork Point of Attachments (SNPAs).

  • link

    A link is the communication path between two neighbors. A link is up when communication is possible between the two SNPAs.

  • designated IS

    A designated IS is the intermediate system on a LAN which is designated to perform additional duties. In particular, the designated IS generates link-state PDUs on behalf of the LAN, treating the LAN as a pseudonode.

  • pseudonode

    Where a broadcast sub-network has n connected intermediate systems, the broadcast sub-network is considered to be a pseudonode. The pseudonode has links to each of the n intermediate systems and each of the ISs has a single link to the pseudonode (rather than n-1 links to each of the other intermediate systems). Link-state PDUs are generated on behalf of the pseudonode by the designated IS.

  • broadcast sub-network

    A broadcast sub-network is a multi-access subnetwork that supports the capability of addressing a group of attached systems with a single PDU.

  • general topology sub-network

    A general topology sub-network is a topology that is modeled as a set of point-to-point links, each of which connects two systems. There are several generic types of general topology subnetworks, multipoint links, permanent point-to-point links, dynamic and static point-to-point links.

  • routing sub-domain

    A routing sub-domain consists of a set of intermediate systems and end systems located within the same routing domain.

  • level 2 sub-domain

    A level 2 sub-domain is the set of all Level 2 intermediate systems in a routing domain.

ISO network addressing

IS-IS uses ISO network addresses. Each address identifies a point of connection to the network, such as a router interface, and is called a Network Service Access Point (NSAP).

An end system can have multiple NSAP addresses, in which case the addresses differ only by the last byte (called the n-selector). Each NSAP represents a service that is available at that node. In addition to having multiple services, a single node can belong to multiple areas.

Each network entity has a special network address called a Network Entity Title (NET). Structurally, an NET is identical to an NSAP address but has an n-selector of 00. Most end systems have one NET. Intermediate systems can have up to three area IDs (area addresses).

NSAP addresses are divided into three parts. Only the area ID portion is configurable:

  • area ID

    An area ID is a variable length field between 1 and 13 bytes. This includes the Authority and Format Identifier (AFI) as the most significant byte and the area ID.

  • system ID

    A system ID is a six-byte system identification. This value is not configurable. The system ID is derived from the system or router ID.

  • selector ID

    A selector ID is a one-byte selector identification that must contain zeros when configuring a NET. This value is not configurable. The selector ID is always 00.

Of the total 20 bytes comprising the NET, only the first 13 bytes, the area ID portion, can be manually configured. As few as one byte can be entered or, at most, 13 bytes. If less than 13 bytes are entered, the rest is padded with zeros.

Routers with common area addresses form Level 1 adjacencies. Routers with no common NET addresses form Level 2 adjacencies, if they are capable (see the following figure).

Figure 2. Using area addresses to form adjacencies

IS-IS PDU configuration

The following PDUs are used by IS-IS to exchange protocol information:

  • IS-IS hello PDU

    Routers with IS-IS enabled send hello PDUs to IS-IS-enabled interfaces to discover neighbors and establish adjacencies.

  • Link-state PDUs

    Contain information about the state of adjacencies to neighboring IS-IS systems. LSPs are flooded periodically throughout an area.

  • Complete sequence number PDUs

    In order for all routers to maintain the same information, CSNPs inform other routers that some LSPs can be outdated or missing from their database. CSNPs contain a complete list of all LSPs in the current IS-IS database.

  • Partial sequence number PDUs (PSNPs)

    PSNPs are used to request missing LSPs and acknowledge that an LSP was received.

IS-IS operations

Routers perform IS-IS routing as follows:

  • Hello PDUs are sent to the IS-IS-enabled interfaces to discover neighbors and establish adjacencies.

  • IS-IS neighbor relationships are formed if the hello PDUs contain information that meets the criteria for forming an adjacency.

  • Routers can build a link-state PDU based upon their local interfaces that are configured for IS-IS and prefixes learned from other adjacent routers.

  • Routers flood LSPs to the adjacent neighbors except the neighbor from which they received the same LSP. The link-state database is constructed from these LSPs.

  • A Shortest Path Tree (SPT) is calculated by each IS, and from this SPT the routing table is built.

IS-IS route summarization

IS-IS IPv4 route summarization allows users to create aggregate IPv4 addresses that include multiple groups of IPv4 addresses for a specific IS-IS level. IPv4 Routes redistributed from other routing protocols also can be summarized. It is similar to the OSPF area-range command. IS-IS IPv4 route summarization helps to reduce the size of the LSDB and the IPv4 routing table, and it also helps to reduce the chance of route flapping.

IPv4 route summarization supports:

  • Level 1, Level 1-2, and Level 2

  • route summarization for the IPv4 routes redistributed from other protocols

  • metric used to advertise the summary address will be the smallest metric of all the more specific IPv4 routes

IS-IS multi-topology for IPv6

IS-IS IPv6 Type-Length-Value (TLV) encoding for IPv6 routing is supported in 7210 SAS. This type of routing is considered native IPv6 routing with IS-IS. It has a limitation that IPv4 and IPv6 topologies must be congruent, otherwise traffic may be blackholed. Service providers should ensure that the IPv4 topology and IPv6 topology are the same. With IS-IS multi-topology, service providers can use different topologies for IPv4 and IPv6.

The implementation is compliant with draft-ietf-isis-wg-multi-topology-xx.txt, M-ISIS: Multi Topology (MT) Routing in IS-IS.

The following MT topologies are supported:

  • MT ID #0 - equivalent to the standard IS-IS topology

  • MT ID #2 - reserved for IPv6 routing topology

IS-IS administrative tags

IS-IS admin tags enable a network administrator to configure route tags to tag IS-IS route prefixes. These tags can subsequently be used to control Intermediate System-to-Intermediate System (IS-IS) route redistribution or route leaking.

The IS-IS support for route tags allows the tagging of IP addresses of an interface and use the tag to apply administrative policy with a route map. A network administrator can also tag a summary route and then use a route policy to match the tag and set one or more attributes for the route.

Using these administrative policies allow the operator to control how a router handles the routes it receives from and sends to its IS-IS neighboring routers. Administrative policies are also used to govern the installation of routes in the routing table.

Route tags allow:

  • policies to redistribute routes received from other protocols in the routing table to IS-IS

  • policies to redistribute routes between levels in an IS-IS routing hierarchy

  • policies to summarize routes redistributed into IS-IS or within IS-IS by creating aggregate (summary) addresses

Setting route tags

IS-IS route tags are configurable in the following ways:

  • setting a route tag for an IS-IS interface

  • setting a route tag on an IS-IS passive interface

  • setting a route tag for a route redistributed from another protocol to IS-IS

  • setting a route tag for a route redistributed from one IS-IS level to another IS-IS level

  • setting a route tag for an IS-IS default route

  • setting a route tag for an IS-IS summary address

Using route tags

The IS-IS administrative tags configured on an IS-IS router (or neighbor) will not have any effect until policies are configured to process the specified tag value.

Policies can process route tags that specify ISIS as either the origin or destination protocol, or as both origin and destination protocol.

config>router>policy-options>policy-statement>entry>from
     config>router>policy-options>policy-statement>entry>action tag tag-value
     config>router>policy-options>policy-statement# default-action tag tag-value

Segment routing in shortest path forwarding

Segment routing (SR) adds to IS-IS and OSPF routing protocols the ability to perform shortest path routing and source routing using the concept of abstract segment. A segment can represent a local prefix of a node, a specific adjacency of the node (interface or next-hop), a service context, or a specific path over the network. For each segment, the IGP advertises an identifier referred to as a segment ID (SID).

When SR is used in combination with the MPLS data plane, the SID acts as a standard MPLS label. A router forwarding a packet using SR therefore pushes one or more MPLS labels. This section describes the SR MPLS feature.

Both shortest path routing and traffic engineering applications can leverage SR MPLS, which encodes a segment as an MPLS label. This section describes the shortest path forwarding applications.

When a received IPv4 prefix SID is resolved, the SR module programs the ILM with a swap operation and the LTN with a push operation, both pointing to the primary/LFA NHLFE. An IPv4 SR tunnel to the prefix destination is also added to the TTM and is available for use by L2 and L3 services.

The SR tunnel in the TTM is available in the following contexts:

  • IPv4 BGP route label

  • VLL, LDP VPLS, and RVPLS

  • BGP-AD VPLS when the use-provisioned-sdp option is enabled in the binding to the PW template

  • intra-AS BGP VPRN for VPN-IPv4 and VPN-IPv6 prefixes, both auto-bind and explicit SDP

The remote LFA feature included in SR expands the coverage of the LFA by computing and automatically programming the SR tunnels that are used as backup next-hops. The SR shortcut tunnels terminate on a remote alternate node, which provides loop-free forwarding for packets of the resolved prefixes. When the loopfree-alternate option is enabled in an IS-IS or OSPF instance, SR tunnels are protected with an LFA backup next-hop. If the prefix of a specific SR tunnel is not protected by the base LFA, the remote LFA automatically computes a backup next-hop using an SR tunnel if the remote-lfa option is also enabled in the IGP instance.

Note:

On the 7210 SAS-K, the maximum label push depth is four MPLS labels and the maximum label pop depth is four MPLS labels (both push and pop exclude the pseudowire hash label).

Segment routing operational procedures

Prefix advertisement and resolution

When segment routing is enabled in the IS-IS or OSPF instance, the router performs the following operations. See Control protocol changes for detailed information about the TLVs and sub-TLVs for both IS-IS and OSPF protocols.

  1. Advertises the segment routing capability sub-TLV to routers in all areas or levels of this IGP instance. However, only neighbors with which it established an adjacency interprets the SID or label range information and use it for calculating the label to swap to or push for a resolved prefix SID.

  2. Advertises the assigned index for each configured node SID in the new prefix SID sub-TLV with the N-flag (node-SID flag) set. The segment routing module programs the incoming label map (ILM) with a pop operation for each local node SID in the data path.

  3. Automatically assigns and advertises an adjacency SID label for each formed adjacency over a network IP interface in the new adjacency SID sub-TLV. The following points should be considered:

    • The adjacency SID is advertised for both numbered and unnumbered network IP interfaces.

    • The adjacency SID for parallel adjacencies between two IGP neighbors is not supported.

    • The adjacency SID is not advertised for an IES interface because access interfaces do not support MPLS.

    • The adjacency SID must be unique for each instance and for each adjacency. Also, ISIS MT=0 can establish an adjacency for the IPv4 address family over the same link, and in such a case a different adjacency SID is assigned to each next-hop. However, the existing IS-IS implementation assigns a single protect-group ID (PG-ID) to the adjacency, and when the state machine of a BFD session tracking the IPv4 next-hop times out, an action is triggered for the prefixes of the IPv4 address family over that adjacency.

    • The segment routing module programs the ILM with a swap to an implicit null label operation for each advertised adjacency SID.

  4. Resolve received prefixes and, if a prefix SID sub-TLV exists, the segment routing module programs the ILM with a swap operation and an LTN with a push operation, both pointing to the primary/LFA NHLFE. An SR tunnel is also added to the TTM. If a node SID resolves over an IES interface, the data path is not programmed and a trap is raised. Therefore, only next-hops of an ECMP set corresponding to network IP interfaces are programmed in the data path; next-hops corresponding to IES interfaces are not programmed. If, however, the user configures the interface as a network on one side and IES on the other side, MPLS packets for the SR tunnel received on the access side are dropped.

Note:

LSA filtering causes SIDs not to be sent in one direction, which means that some node SIDs are resolved in parts of the network upstream of the advertisement suppression.

When the user enables segment routing in an IGP instance, the main SPF and LFA SPF are computed normally and the primary next-hop and LFA backup next-hop for a received prefix are added to RTM without the label information advertised in the prefix SID sub-TLV. In all cases, the segment routing tunnel is not added into the RTM.

Error and resource exhaustion handling

When the prefix corresponding to a node SID is being resolved, the following procedures are followed.

Procedure 1: Resolving received SID indexes or labels to different routes of the same prefix within the same IGP instance

Two variations of this procedure can occur:

  1. When the 7210 SAS does not allow assigning the same SID index or label to different routes of the same prefix within the same IGP instance, it resolves only one of them if they are received from another SR implementation and they are based on the RTM active route selection.

  2. When the 7210 SAS does not allow assigning different SID indexes or labels to different routes of the same prefix within the same IGP instance, it resolves only one of them if they are received from another SR implementation and they are based on the RTM active route selection.

    The selected SID is used for ECMP resolution to all neighbors. If the route is inter-area and the conflicting SIDs are advertised by different ABRs, ECMP towards all ABRs uses the selected SID.

Procedure 2: Checking for SID error prior to programming ILM and NHLFE

If any of the following conditions are true, the router logs a trap and generates a syslog error message, and it does not program the ILM and NHLFE for the prefix SID:

  • The received prefix SID index falls outside the locally configured SID range.

  • One or more resolved ECMP next-hops for a received prefix SID did not advertise SR capability sub-TLV.

  • The received prefix SID index falls outside the advertised SID range of one or more resolved ECMP next-hops.

Procedure 3: Programming ILM/NHLFE for duplicate prefix-SID indexes/labels for different prefixes

Two variations of this procedure can occur:

  1. For received duplicate prefix-SID indexes or labels for different prefixes within the same IGP instance, the router does the following:

    • programs ILM/NHLFE for the first prefix

    • logs a trap and a syslog error message

    • does not program the subsequent prefix in the data path

  2. For received duplicate prefix-SID indexes for different prefixes across IGP instances, there are two options:

    • In the global SID index range mode of operation, the resulting ILM label values are the same across the IGP instances. The router does the following:

      • programs ILM/NHLFE for the prefix of the winning IGP instance based on the RTM route type preference

      • logs a trap and a syslog error message

      • does not program the subsequent prefix SIDs in the data path

    • In the per-instance SID index range mode of operation, the resulting ILM label will have different values across the IGP instances. The router programs ILM/NHLFE for each prefix as expected.

Procedure 4: Programming ILM/NHLFE for the same prefix across IGP instances

In the global SID index range mode of operation, the resulting ILM label values are the same across the IGP instances. The router programs ILM/NHLFE for the prefix of the winning IGP instance based on the RTM route type preference. The router logs a trap and a syslog error message, and does not program the other prefix SIDs in data path.

In the per-instance SID index range mode of operation, the resulting ILM label has different values across the IGP instances. The router programs ILM/NHLFE for each prefix as expected.

The following figure shows an IS-IS example of the behavior in the case of a global SID index range.

Figure 3. Handling of the same prefix and SID in different IS-IS instances

Assume that the following route type preference in the RTM and tunnel type preference in the TTM are configured:

  • ROUTE_PREF_ISIS_L1_INTER (RTM) 15

  • ROUTE_PREF_ISIS_L2_INTER (RTM) 18

  • ROUTE_PREF_ISIS_TTM 11

Note:

The TTM tunnel type preference is not used by the SR module. It is put in the TTM and is used by other applications, such a VPRN auto-bind, to select a TTM tunnel.

  1. Router A performs the following resolution within the single IS-IS instance 1, level 2. All metrics are the same, and ECMP = 2:

    • For prefix N, the RTM entry is the following:

      • prefix N

      • nhop1 = B

      • nhop2 = C

      • preference 18

    • For prefix N, the SR tunnel TTM entry is the following:

      • tunnel-id 1: prefix N-SIDx

      • nhop1 = B

      • nhop2 = C

      • tunl-pref 11 (tunl-pref 10 for OSPF)

  2. Add IS-IS instance 2 (level 1) in the same setup, but in routers A, B, and E only.

    • For prefix N, the RTM entry is the following:

      • prefix N

      • nhop1 = B

      • preference 15

      RTM prefers the level 1 route over the level 2 route.

    • For prefix N, there is one SR tunnel entry for level 2 in the TTM:

      • tunnel-id 1: prefix N-SIDx

      • nhop1 = B

      • nhop2 = C

      • tunl-pref 11 (tunl-pref 10 for OSPF)

Procedure 5: Handling ILM resource exhaustion while assigning an SID index/label

If the system exhausts an ILM resource while assigning an SID index or label to a local loopback interface, index allocation fails and an error is returned in the CLI. In addition, the router logs a trap and generates a syslog error message.

Procedure 6: Handling ILM/NHLFE/other IOM or CPM resource exhaustion while resolving or programming an SID index/label

If the system exhausts an ILM, NHLFE, or any other IOM or CPM resource while resolving and programming a received prefix SID or programming a local adjacency SID, the following occurs:

  • The IGP instance goes into overload and a trap and syslog error message are generated.

  • The segment routing module deletes the tunnel.

The user must manually clear the IGP overload condition after freeing resources. After the IGP is brought back up, it attempts to program at the next SPF all tunnels which previously failed the programming operation.

Segment routing tunnel management

The segment routing module adds to the TTM a shortest path SR tunnel entry for each resolved remote node SID prefix and programs the data path with the corresponding LTN with the push operation pointing to the primary and LFA backup NHLFEs. The LFA backup next-hop for a prefix that was advertised with a node SID will be computed only if the loopfree-alternate option is enabled in the IS-IS or OSPF instance. The resulting SR tunnel that is populated in the TTM is automatically protected with FRR when an LFA backup next-hop exists for the prefix of the node SID.

With ECMP, a maximum number of primary next-hops (NHLFEs) are programmed for the same tunnel destination per IGP instance. ECMP and LFA next-hops are mutually exclusive as per the existing implementation.

The default preference for shortest path SR tunnels in the TTM is set lower than LDP tunnels but higher than BGP tunnels to allow controlled migration of customers without disrupting their current deployment when they enable segment routing. The following list presents the default preference of the various tunnel types. This includes the preference of both SR tunnels based on shortest path (referred to as SR-ISIS and SR-OSPF).

The global default TTM preference for the tunnel types is as follows:

  • ROUTE_PREF_RSVP 7

  • ROUTE_PREF_SR_TE 8

  • ROUTE_PREF_LDP 9

  • ROUTE_PREF_OSPF_TTM 10

  • ROUTE_PREF_ISIS_TTM 11

  • ROUTE_PREF_BGP_TTM 12

  • ROUTE_PREF_GRE 255

The default value for SR-ISIS or SR-OSPF is the same regardless of whether one or more IS-IS or OSPF instances are programming a tunnel for the same prefix. The selection of an SR tunnel in this case is based on the lowest IGP instance.

The TTM preference is used in the case of VPRN auto-bind or BGP transport tunnels when the tunnel binding commands are configured to the any value, which parses the TTM for tunnels in the protocol preference order. The user can choose to either use the global TTM preference or list explicitly the tunnel types to be used. When the tunnel types are listed, the TTM preference is still used to select one type over the other. In both cases, a fallback to the next preferred tunnel type is performed if the selected one fails. Also, a reversion to a preferred tunnel type is performed as soon as one is available. See BGP label route resolution using segment routing tunnels and Service packet forwarding with segment routing for the detailed service and shortcut binding CLI.

For SR-ISIS and SR-OSPF, the user can configure the preference of each IGP instance in addition to the preceding default values using the following CLI syntax.

configure>router>isis>segment-routing>tunnel-table-pref preference <1..255>
    configure>router>ospf>segment-routing>tunnel-table-pref preference <1..255>

SR tunnels in the TTM are available to BPG routes, VPRN auto-bind and explicit SDP binding, and L2 services with PW template auto-bind and explicit SDP binding.

Local adjacency SIDs are not programmed into the TTM, but the remote adjacency SIDs can be used together with a node SID in a tunnel configuration in a directed LFA.

Tunnel MTU determination

The MTU of an SR tunnel populated into the TTM is determined the same way as it is for an IGP tunnel; for example, LDP LSP, based on the outgoing interface MTU minus the label stack size. Segment routing, however, supports remote LFA, which programs an LFA backup next-hop adding another label to the tunnel for a total of two labels.

The user must configure the MTU of all SR tunnels within each IGP instance using the following CLI syntax:

configure>router>isis>segment-routing>tunnel-mtu bytes
    configure>router>ospf>segment-routing>tunnel-mtu bytes

There is no default value for this new command. If the user does not configure an SR tunnel MTU, the MTU is fully determined by IGP.

The MTU of the SR tunnel, in bytes, is determined as follows:

SR_Tunnel_MTU = MIN {Cfg_SR_MTU, IGP_Tunnel_MTU- (1+ frr-overhead)*4}

Where:

  • Cfg_SR_MTU is the MTU configured by the user for all SR tunnels within a specific IGP instance using the preceding commands. If no value was configured by the user, the SR tunnel MTU is determined by the IGP interface calculation.

  • IGP_Tunnel_MTU is the minimum of the IS-IS or OSPF interface MTU among all the ECMP paths or among the primary and LFA backup paths of this SR tunnel.

  • frr-overhead is set to 1 if segment-routing and remote-lfa options are enabled in the IGP instance. Otherwise, it is set to 0.

The SR tunnel MTU is dynamically updated whenever any of the preceding parameters changes. This includes when the set of the tunnel next-hops changes, or the user changes the configured SR MTU or interface MTU value.

Note:

For the purpose of fragmentation of IP packets forwarded in GRT or in a VPRN over an SR shortest path tunnel, the IOM always deducts the worst case MTU (5 labels or 6 labels if the hash label feature is enabled) from the outgoing interface MTU for the decision to fragment the packet or not. In this case, the preceding formula is not used.

Remote LFA with segment routing

The remote LFA next-hop calculation by the IGP LFA SPF is enabled by appending the remote-lfa option to the loopfree-alternate command:

configure>router>isis>loopfree-alternate remote-lfa
    configure>router>ospf>loopfree-alternate remote-lfa

The SPF calculates the remote LFA after the regular LFA next-hop calculation when the following conditions are met:

  • The remote-lfa option is enabled in an IGP instance.

  • The LFA next-hop calculation did not result in protection for one or more prefixes resolved to a specific interface.

Remote LFA extends the loop-free alternate fast reroute (LFA FRR) protection coverage to any topology by automatically computing and establishing or tearing down shortcut tunnels (repair tunnels) to a remote LFA node that puts the packets back on the shortest path without looping them back to the node that forwarded them over the repair tunnel. A repair tunnel can be an RSVP LSP, an LDP-in-LDP tunnel, or an SR tunnel. This feature is restricted to using an SR repair tunnel to the remote LFA node.

Note:

The remote LFA feature can only use an SR repair tunnel to the remote LFA node.

The remote LFA algorithm for link protection is described in RFC 7490, Remote Loop-Free Alternate (LFA) Fast Reroute (FRR). Unlike the regular LFA calculation, which is calculated per prefix, the LFA algorithm for link protection is a per-link LFA SPF calculation. It provides protection for all destination prefixes that share the protected link by using the neighbor on the other side of the protected link as a proxy for all destinations. The following figure shows an example of a remote LFA topology.

Figure 4. Example topology remote LFA algorithm

When the LFA SPF in node C computes the per-prefix LFA next-hop, prefixes that use link C to B as the primary next-hop have no LFA next-hop because of the ring topology. If node C uses node link C to D as a back-up next-hop, node D loops a packet back to node C. The remote LFA then runs the ‟PQ Algorithm” as described in RFC 7490.

  1. Computes the extended P space of node C for link C to B. The extended P space is the set of nodes reachable from node C without any path transiting the protected link (C to B). The computation yields nodes D, E, and F.

    The extended P space of node C is determined by running SPF on behalf of each of the neighbors of C; the same computation is used for the regular LFA.

    Note:

    According to the P space concept initially introduced in RFC 7490, node F would be excluded from the P space because, from the node C perspective, a few node C has a couple of ECMP paths would already exist in node C, including a path going through link C to B. However, because the remote LFA next-hop is activated when link C-B fails, this rule can be relaxed to include node F, which then yields the extended P space.

    You can limit the search for candidate P nodes to reduce the number of SPF calculations in topologies where many eligible P nodes may exist. Use the following CLI commands to configure the maximum IGP cost from node C for a P node to be an eligible candidate:

    • configure>router>isis>loopfree-alternate remote-lfa max-pq-cost value

    • configure>router>ospf>loopfree-alternate remote-lfa max-pq-cost value

  2. Compute the Q space of node B for link C-B. The Q space is the set of nodes from which the destination proxy (node B) can be reached without a path transiting the protected link (link C-B).

    The Q space calculation is a reverse SPF on node B. A reverse SPF is run on behalf of each neighbor of C to protect all destinations that resolve over the link to the neighbor. This yields nodes F and A in the example shown in Example topology remote LFA algorithm.

    You can limit the search for candidate Q nodes to reduce the number of SPF calculations in topologies where many eligible Q nodes may exist. Use the CLI commands described in step 1 to configure the maximum IGP cost from node C for a Q node to be an eligible candidate.

  3. Select the best alternate node, which is the intersection of extended P and Q spaces. In the Example topology remote LFA algorithm example, the best alternate node (PQ node) is node F. From node F onwards, traffic follows the IGP shortest path.

    If many PQ nodes exist, the lowest IGP cost from node C is used to narrow the selection; if more than one PQ node remains, the node with the lowest router ID is selected.

The following figure shows label stack encoding for a packet that is forwarded over the remote LFA next-hop.

Figure 5. Remote LFA next-hop in segment routing

The label corresponding to the node SID of the PQ node is pushed on top of the original label of the SID of the resolved destination prefix. If node C has resolved multiple node SIDs corresponding to different prefixes of the selected PQ node, it pushes the lowest node SID label on the packet when forwarded over the remote LFA backup next-hop.

If the PQ node is also the advertising router for the resolved prefix, the label stack is compressed in the following cases depending on the IGP:

  • In IS-IS, the label stack is always reduced to a single label, which is the label of the resolved prefix owned by the PQ node.

  • In OSPF, the label stack is reduced to the single label of the resolved prefix when the PQ node advertises a single node SID in this OSPF instance. If the PQ node advertises a node SID for multiple of its loopback interfaces within the same OSPF instance, the label stack is reduced to a single label only in the case where the SID of the resolved prefix is the lowest SID value.

The following rules and limitations apply to the remote LFA implementation:

  • LFA policy is supported for IP next-hops only. It is not supported with tunnel next-hops when IGP shortcuts are used for LFA backup. Remote LFA is also a tunnel next-hop and a user-configured LFA policy is not applied in the selection of a remote LFA backup next-hop when multiple candidates are available.

  • As a result, if an LFA policy is applied and does not find an LFA IP next-hop for a set of prefixes, the remote LFA SPF searches for a remote LFA next-hop for the same prefixes. The selected remote LFA next-hops, if found, may not satisfy the LFA policy constraints.

  • If the loopfree-alternate-exclude command (IS-IS or OSPF context of the interface) is used to exclude a network IP interface from being used as an LFA next-hop, the interface is also excluded from being used as the outgoing interface for a remote LFA tunnel next-hop.

  • As with the regular LFA algorithm, the remote LFA algorithm computes a backup next-hop to the ABR advertising an inter-area prefix and not to the destination prefix.

Data path support

A packet received with a label matching either a node SID or an adjacency SID is forwarded according to the ILM type and operation, as described in the following table.

Table 1. Data path support

Label type

Operation

Top label is a local node SID

The label is popped and the packet is further processed.

If the SID label of the popped node is at the bottom of the stack label, the IP packet is looked up and forwarded in the appropriate FIB.

Top or next label is a remote node SID

The label is swapped to the calculated label value for the next-hop and forwarded according to the primary or backup NHLFE.

With ECMP, a number of primary next-hops (NHLFEs) are programmed for the same destination prefix and for each IGP instance. ECMP and LFA next-hops are mutually exclusive.

Top or next label is an adjacency SID

The label is popped and the packet is forwarded out of the interface to the next-hop associated with this adjacency SID label.

In effect, the data path operation is modeled like a swap to an implicit-null label instead of a pop.

Next label is BGP 3107 label

The packet is further processed according to the ILM operation.

The BGP label may be popped and the packet looked up in the appropriate FIB.

Next label is a service label

The packet is looked up and forwarded in the Layer 2 or VPRN FIB.

A router forwarding an IP or service packet over an SR tunnel pushes a maximum of three transport labels with a remote LFA next-hop.

Hash label

When the hash-label option is enabled in a service context, the hash label is always inserted at the bottom of the stack.

On the 7210 SAS-K 2F6C4T and 7210 SAS-K 3SFP+ 8C, hash label is supported only with specific services. See the 7210 SAS-D, Dxp, K 2F1C2T, K 2F6C4T, K 3SFP+ 8C Services Guide for more information about services supported with hash label.

Control protocol changes

IS-IS control protocol changes

The following TLVs/sub-TLVs are defined in draft-ietf-isis-segment-routing-extensions and are supported in the implementation of SR in IS-IS:

  • prefix SID sub-TLV

  • adjacency SID sub-TLV

  • SID/Label Binding TLV

  • SR-Capabilities sub-TLV

  • SR-Algorithm sub-TLV

This section describes the behaviors and limitations of using SR TLVs and sub-TLVs with IS-IS.

The 7210 SAS supports advertising the IS router capability TLV (RFC 4971) only for topology MT=0. As a result, the SR-Capabilities sub-TLV can be advertised only in MT=0, which restricts the segment routing feature to MT=0.

Similarly, if prefix SID sub-TLVs for the same prefix are received in different MT numbers of the same IS-IS instance, only the one in MT=0 is resolved. When the prefix SID index is also duplicated, an error is logged and a trap is generated, as described in Error and resource exhaustion handling.

The I and V flags are both set to 1 when originating the SR-Capabilities sub-TLV to indicate support for processing SR MPLS encapsulated IPv4 and IPv6 packets on its network interfaces. These flags are not checked when the sub-TLV is received. Only the SRGB range is processed.

The algorithm field is set to 0, meaning it uses the SPF algorithm based on link metric, when the SR-Algorithm sub-TLV is originated but the field is not checked when the sub-TLV is received.

Only an IPv4 prefix and adjacency SID sub-TLVs can be originated within MT=0. An IPv6 prefix and adjacency SID sub-TLVs can, however, be received and ignored. Use the show command to display (dump) the octets of the received but unsupported sub-TLVs.

The 7210 SAS originates a single prefix SID sub-TLV per IS-IS IP reachability TLV and processes the first prefix SID sub-TLV only if multiple prefix SID sub-TLVs are received within the same IS-IS IP reachability TLV.

The 7210 SAS encodes the 32-bit index in the prefix SID sub-TLV. The 24-bit label is not supported.

The 7210 SAS originates a prefix SID sub-TLV with the following flag encoding and processing rules:

  • The R-flag is set if the prefix SID sub-TLV, along with its corresponding IP reachability TLV, is propagated between levels.

  • The N-flag is always set because the system supports a prefix SID of type node SID only.

  • The P-flag (no-PHP flag) is always set, meaning that the label for the prefix SID is pushed by the penultimate hop popping (PHP) router when forwarding to this router. The 7210 SAS PHP router processes a received prefix SID with the P-flag set to zero and uses implicit-null for the outgoing label towards the router that advertised it, as long as the P-flag is also set to 1.

  • The E-flag (Explicit-Null flag) is always set to zero. The PHP router, however, processes a received prefix SID with the E-flag set to 1 and, when the P-flag is also set to 1, it pushes explicit-null for the outgoing label toward the router that advertised it.

  • The V-flag is always set to 0 to indicate an index value for the SID.

  • The L-flag is always set to 0 to indicate that the SID index value is not locally significant.

  • The algorithm field is always set to zero to indicate that the SPF algorithm is based on the link metric and is not checked on a received prefix SID sub-TLV.

  • The system resolves a prefix SID sub-TLV received without the N-flag set but with the prefix length equal to 32. A trap, however, is raised by IS-IS.

  • The system does not resolve a prefix SID sub-TLV received with the N flag set and a prefix length different than 32. A trap is raised by IS-IS.

  • The system resolves a prefix SID received within an IP reachability TLV based on the following route preference:

    • SID received via level 1 in a prefix SID sub-TLV part of IP reachability TLV

    • SID received via level 2 in a prefix SID sub-TLV part of IP reachability TLV

  • A prefix received in an IP reachability TLV is propagated, along with the prefix SID sub-TLV, by default from level 1 to level 2 by a level 1/2 router. A router in level 2 sets up an SR tunnel to the level 1 router via the level 1/2 router, which acts as an LSR.

  • A prefix received in an IP reachability TLV is not propagated, along with the prefix SID sub-TLV, by default from level 2 to level 1 by a level 1/2 router. If the user adds a policy to propagate the received prefix, a router in level 1sets up an SR tunnel to the level 2 router via the level 1/2 router, which acts as an LSR.

  • If a prefix is summarized by an ABR, the prefix SID sub-TLV is not propagated with the summarized route between levels. To propagate the node SID for a /32 prefix, route summarization must be disabled.

  • The 7210 SAS propagates the prefix SID sub-TLV when exporting the prefix to another IS-IS instance; however, it does not propagate it if the prefix is exported from a different protocol. When the corresponding prefix is redistributed from another protocol, such as OSPF, the prefix SID is removed.

The 7210 SAS originates an adjacency SID sub-TLV with the flags encoded as follows:

  • The F-flag is set to 0 to indicate an IPv4 family and 1 to indicate an IPv6 family for the adjacency encapsulation.

  • The B-Flag is set to 0 and is not processed on receipt.

  • The V-flag is always set to 1.

  • The L-flag is always set to 1.

  • The S-flag is set to 0 because assigning an adjacency SID to parallel links between neighbors is not supported. A received adjacency SID with the S-flag set is not processed.

  • The weight octet is not supported and is set to all zeros.

The system does not originate the SID/Label Binding TLV, but can process it if received. The following rules and limitations should be considered:

  • Only the mapping server prefix-SID sub-TLV within the TLV is processed, and the ILMs are installed if the prefixes in the provided range are resolved.

  • The range and FEC prefix fields are processed. Each FEC prefix is resolved in the same manner as the prefix SID sub-TLV. In other words, an IP reachability TLV must be received for the exact matching prefix.

  • If the same prefix is advertised with both a prefix SID sub-TLV and a mapping server prefix-SID sub-TLV, the system uses the following route preference for resolution:

    • SID received via level 1 in a prefix SID sub-TLV part of the IP reachability TLV

    • SID received via level 2 in a prefix SID sub-TLV part of the IP reachability TLV

    • SID received via level 1 in a mapping server prefix-SID sub-TLV

    • SID received via level 2 in a mapping server prefix-SID sub-TLV

  • No route leaking of the entire TLV is performed between levels. However, a level 1/2 router will propagate the prefix-SID sub-TLV from the SID/Label Binding TLV (received from a mapping server) into the IP reachability TLV if the latter is propagated between levels.

  • The mapping server that advertises the SID/Label Binding TLV does not need to be in the shortest path for the FEC prefix.

  • If the same FEC prefix is advertised in multiple binding TLVs by different routers, the SID in the binding TLV of the first router that is reachable is used. If that router becomes unreachable, the next reachable router is used.

  • No check is performed of whether the content of the binding TLVs from different mapping servers is consistent.

  • Other sub-TLV, for example, the SID/Label Sub-TLV, ERO metric, and unnumbered interface ID ERO, are ignored. However, the user can run the IGP show command to get a list of the octets of the received but unsupported sub-TLVs.

OSPF control protocol changes

The following TLVs/sub-TLVs are defined in draft-ietf-ospf-segment-routing-extensions-04 and are required for the implementation of segment routing in OSPF:

  • prefix SID sub-TLV part of the OSPFv2 Extended Prefix TLV

  • prefix SID sub-TLVpart of the OSPFv2 Extended Prefix Range TLV

  • adjacency SID sub-TLV part of the OSPFv2 Extended Link TLV

  • SID/Label Range Capability TLV

  • SR-Algorithm Capability TLV

This section describes the behaviors and limitations of the OSPF support of segment routing TLVs and sub-TLVs.

The 7210 SAS originates a single prefix SID sub-TLV for each OSPFv2 Extended Prefix TLV and processes the first one only if multiple prefix SID sub-TLVs are received within the same OSPFv2 Extended Prefix TLV.

The 7210 SAS encodes the 32-bit index in the prefix SID sub-TLV. The 24-bit label or variable IPv6 SID is not supported.

The 7210 SAS originates a prefix SID sub-TLV with the following flag encoding:

  • The NP-flag is always set, meaning that the label for the prefix SID is pushed by the PHP router when forwarding to this router. 7210 SAS PHP routers process a received prefix SID with the NP-flag set to zero and use implicit-null for the outgoing label toward the router that advertised it.

  • The M-flag is always unset because the 7210 SAS does not support originating a mapping server prefix-SID sub-TLV.

  • The E-flag is always set to 0. The 7210 SAS PHP routers properly process a received prefix SID with the E-flag set to 1, and when the NP-flag is also set to 1, they push explicit-null for the outgoing label towards the router that advertised it.

  • The V-flag is always set to 0 to indicate an index value for the SID.

  • The L-flag is always set to 0 to indicate that the SID index value is not locally significant.

  • The algorithm field is always set to 0 to indicate the SPF algorithm is based on the link metric and is not checked on a received prefix SID sub-TLV.

The system resolves a prefix SID received within an extended prefix TLV based on the following route preference:

  • SID received via an intra-area route in a prefix SID sub-TLV part of Extended Prefix TLV

  • SID received via an inter-area route in a prefix SID sub-TLV part of Extended Prefix TLV

The 7210 SAS originates an adjacency SID sub-TLV with the following encoding of the flags:

  • The F-flag is not set to indicate the adjacency SID refers to an adjacency with outgoing IPv4 encapsulation.

  • The B-flag is set to 0 and is not processed on receipt.

  • The V-flag is always set.

  • The L-flag is always set.

  • The S-flag is not supported.

  • The weight octet is not supported and is set to all zeros.

The 7210 SAS does not originate the OSPFv2 Extended Prefix Range TLV but can process it if received. The following rules and limitations should be considered:

  • Only the prefix SID sub-TLV within the TLV is processed, and the ILMs are installed if the prefixes are resolved.

  • The range and address prefix fields are processed. Each prefix is resolved separately.

  • If the same prefix is advertised with both a prefix SID sub-TLV in an IP reachability TLV and a mapping server Prefix-SID sub-TLV, the resolution follows the following route preference:

    • the SID received via an intra-area route in a prefix SID sub-TLV part of Extended Prefix TLV

    • the SID received via an inter-area route in a prefix SID sub-TLV part of Extended Prefix TLV

    • the SID received via an intra-area route in a prefix SID sub-TLV part of an OSPFv2 Extended Range Prefix TLV

    • the SID received via an inter-area route in a prefix SID sub-TLV part of an OSPFv2 Extended Range Prefix TLV

  • No route leaking of any part of the TLV is allowed between areas. In addition, an ABR does not propagate the prefix-SID sub-TLV from the Extended Prefix Range TLV (received from a mapping server) into an Extended Prefix TLV if the latter is propagated between areas.

  • The mapping server that advertised the OSPFv2 extended prefix range TLV does not need to be in the shortest path for the FEC prefix.

  • If the same FEC prefix is advertised in multiple OSPFv2 extended prefix range TLVs by different routers, the SID in the TLV of the first router that is reachable is used. If that router becomes unreachable, the next reachable one is used.

  • No check is performed to determine whether the contents of the OSPFv2 Extended Prefix Range TLVs received from different mapping servers are consistent.

  • Any other sub-TLV (for example, the ERO metric and unnumbered interface ID ERO) is ignored, but the user can get a list of the octets of the received but unsupported sub-TLVs using the existing IGP show command.

The 7210 SAS supports the propagation on ABR of an external prefix LSA into other areas with the route type set to 3 as per draft-ietf-ospf-segment-routing-extensions-04.

The 7210 SAS supports the propagation on ABR of external prefix LSAs with route type 7 from the NSSA area into other areas with the route type set to 5, as described in draft-ietf-ospf-segment-routing-extensions-04. The system does not support the propagation of the prefix SID sub-TLV between OSPF instances.

If an OSPF import policy is configured, the outcome of the policy applies to prefixes resolved in RTM and the corresponding tunnels in TTM. A prefix that is removed by the policy is removed as both a route in the RTM and as an SR tunnel in the TTM.

BGP label route resolution using segment routing tunnels

Configure the following CLI commands to enable the resolution of RFC 3107 BGP label route prefixes using SR tunnels to BGP next-hops in the TTM:

configure>router>bgp>next-hop-resolution
        labeled-route-transport-tunnel
            [no] family family
                resolution {any | disabled | filter}
                resolution-filter
                    [no] sr-isis
                    [no] sr-ospf
                exit
            exit
        exit
    exit

If the resolution option is explicitly set to disabled, the default binding to LDP tunnel is used. If resolution option is set to any, a supported tunnel type from the BGP label route context is selected following the TTM preference.

The following tunnel types are supported in a BGP label route context and are listed in order of preference:

  • RSVP

  • LDP

  • segment routing

When sr-isis or sr-ospf is configured using the resolution-filter option, a tunnel to the BGP next-hop is selected in the TTM from the lowest numbered IS-IS or OSPF instance.

See the BGP chapter for information about BGP label route resolution using SR tunnels.

Service packet forwarding with segment routing

The following SDP subtypes of the MPLS type allow service binding to an SR tunnel programmed in the TTM by OSPF or IS-IS:

  • config>service>sdp>sr-isis

  • config>service>sdp>sr-ospf

SDPs of type sr-isis or sr-ospf can be configured with the far-end CLI command. When the sr-isis or sr-ospf command is enabled, a tunnel to the far-end address is selected in the TTM from the lowest preference IS-IS or OSPF instance. If multiple instances have the same lowest preference from the lowest numbered IS-IS or OSPF instance, the SR-ISIS or SR-OSPF tunnel is selected at the time of the binding, using the tunnel selection rules. If a preferred tunnel is subsequently added to the TTM, the SDP will not automatically switch to the new tunnel until the next time the SDP is being re-resolved.

The tunnel-far-end option is not supported. In addition, the mixed-lsp-mode option does not support the sr-isis and sr-ospf tunnel types.

The signaling protocol for the service labels of an SDP using an SR tunnel can be configured to static (off), T-LDP (tldp), or BGP (bgp).

SR tunnels can be configured in a VPRN service with the auto-bind-tunnel command.

VPN-IPv4 and VPN-IPv6 (6VPE) are supported in a VPRN or BGP EVPN service using segment routing transport tunnels with the auto-bind-tunnel command.

See BGP and the 7210 SAS-D, Dxp, K 2F1C2T, K 2F6C4T, K 3SFP+ 8C Services Guide for more information about the VPRN auto-bind-tunnel CLI command.

The following service contexts are supported with SR tunnels:

  • VLL, LDP, VPLS, and RVPLS

  • BGP-AD VPLS when the use-provisioned-sdp option is enabled in PW template binding

  • intra-AS BGP VPRN for VPN-IPv4 and VPN-IPv6 prefixes with both auto-bind and explicit SDP

The following service contexts are not supported:

  • inter-AS VPRN

  • dynamic MS-PW, PW-switching

  • BGP-AD VPLS with auto-generation of SDP using an SR tunnel when binding to a PW template

Mirror services

Note:

SR tunnels for mirror services are not supported on 7210 SAS platforms.

The user can configure a spoke-SDP bound to an SR tunnel to forward mirrored packets from a mirror source to a remote mirror destination. In the configuration of the mirror destination service at the destination node, the remote-source command must use a spoke-SDP with a VC-ID that matches the VC-ID configured in the mirror destination service at the mirror source node. The far-end option is not supported with an SR tunnel.

Use the following syntax to configure a mirror source node.

config mirror mirror-dest service-id
        no spoke-sdp <sdp-id:vc-id> 
        spoke-sdp <sdp-id:vc-id> [create]
            egress
                vc-label <egress-vc-label>
Note:
  • sdp-id matches an SDP that uses an SR tunnel.

  • For vc-label, both static and T-LDP egress VC labels are supported.

Use the following syntax to configure a mirror destination node.

configure mirror mirror-dest service-id remote-source
        spoke-sdp <SDP-ID>:<VC-ID> create <-- VC-ID matching that of spoke-sdp configured in mirror destination context at mirror source node.
            ingress
                vc-label <ingress-vc-label> <--- optional: both static and t-ldp ingress vc label are supported.
            exit
            no shutdown
        exit
    exit
Note:
  • The far-end command in the config>mirror>mirror-dest>remote-source context is not supported with SR tunnels at a mirror destination node; the user must reference a spoke-SDP using a segment routing SDP coming from a mirror source node.

  • For vc-label, both static and T-LDP ingress VC labels are supported.

IGP-LDP synchronization

The 7210 SAS-K 2F6C4T and 7210 SAS-K 3SFP+ 8C support IGP-LDP synchronization on IS-IS routes. For information, see ‟IGP-LDP and Static Route-LDP Synchronization on the 7210 SAS-K 2F6C4T and 7210 SAS-K 3SFP+ 8C” in the 7210 SAS-D, Dxp, K 2F1C2T, K 2F6C4T, K 3SFP+ 8C Router Configuration Guide.

IS-IS configuration process overview

The following figure shows the process to provision basic IS-IS parameters.

Figure 6. IS-IS configuration and implementation flow

Configuration notes

This section describes IS-IS configuration caveats.

General

  • IS-IS must be enabled on each participating routers.

  • There are no default network entity titles.

  • There are no default interfaces.

  • By default, routers are assigned a Level 1/Level 2 level capability.

  • In network mode, the 7210 SAS-K 2F6C4T and 7210 SAS-K 3SFP+ 8C allow the configuration of a single instance at any specific time. The instance ID can be any number other than 0. This enables the 7210 SAS-K 2F6C4T and 7210 SAS-K 3SFP+ 8C devices to be used in a network where multi-instance IS-IS is deployed and the node needs to use an instance ID other than the default instance ID of 0.

Configuring IS-IS with CLI

This section provides information to configure intermediate-system-to-intermediate-system (IS-IS) using the command line interface.

IS-IS configuration overview

Router levels

The router level capability can be configured globally and on a per-interface basis. The interface-level parameters specify the interface’s routing level. The neighbor capability and parameters define the adjacencies that are established.

IS-IS is not enabled by default. When IS-IS is enabled, the global default level capability is Level 1/2 which enables the router to operate as either a Level 1 and/or a Level 2 router with the associated databases. The router runs separate shortest path first (SPF) calculations for the Level 1 area routing and for the Level 2 multi-area routing to create the IS-IS routing table.

The level value can be modified on both or either of the global and interface levels to be only Level 1-capable, only Level 2-capable or Level 1 and Level 2-capable.

If the default value is not modified on any routers in the area, then the routers try to form both Level 1 and Level 2 adjacencies on all IS-IS interfaces. If the default values are modified to Level 1 or Level 2, then the number of adjacencies formed are limited to that level only.

Area address attributes

The area-id command specifies the area address portion of the NET which is used to define the IS-IS area to which the router will belong. At least one area-id command should be configured on each router participating in IS-IS. A maximum of three area-id commands can be configured per router.

The area address identifies a point of connection to the network, such as a router interface, and is called a network service access point (NSAP). The routers in an area manage routing tables about destinations within the area. The Network Entity Title (NET) value is used to identify the IS-IS area to which the router belongs.

NSAP addresses are divided into three parts. Only the Area ID portion is configurable.

  • Area ID

    A variable length field between 1 and 13 bytes. This includes the Authority and Format Identifier (AFI) as the most significant byte and the area ID.

  • System ID

    A six-byte system identification. This value is not configurable. The system ID is derived from the system or router ID.

  • Selector ID

    A one-byte selector identification that must contain zeros when configuring a NET. This value is not configurable. The selector ID is always 00.

The following is a sample of ISO addresses in IS-IS address format.

MAC address 00:a5:c7:6b:c4:90

49.0011.00a5.c76b.c490.00

IP address: 218.112.14.5

49.0011.2181.1201.4005.00

Interface level capability

The level capability value configured on the interface level is compared to the level capability value configured on the global level to determine the type of adjacencies that can be established. The default level capability for routers and interfaces is Level 1/2.

The following table lists configuration combinations and the potential adjacencies that can be formed.

Table 2. Potential adjacency capabilities

Global level

Interface level

Potential adjacency

L 1/2

L 1/2

Level 1 and/or Level 2

L 1/2

L 1

Level 1 only

L 1/2

L 2

Level 2 only

L 2

L 1/2

Level 2 only

L 2

L 2

Level 2 only

L 2

L 1

none

L 1

L 1/2

Level 1 only

L 1

L 2

none

L 1

L 1

Level 1 only

Route leaking

The Nokia implementation of IS-IS route leaking is performed in compliance with RFC 2966, Domain-wide Prefix Distribution with Two-Level IS-IS. As previously stated, IS-IS is a routing domain (an autonomous system running IS-IS) which can be divided into Level 1 areas with a Level 2-connected subset (backbone) of the topology that interconnects all of the Level 1 areas. Within each Level 1 area, the routers exchange link state information. Level 2 routers also exchange Level 2 link state information to compute routes between areas.

Routers in a Level 1 area typically only exchange information within the Level 1 area. For IP destinations not found in the prefixes in the Level 1 database, the Level 1 router forwards PDUs to the nearest router that is in both Level 1/Level 2 with the attached bit set in its Level 1 link-state PDU.

There are many reasons to implement domain-wide prefix distribution. The goal of domain-wide prefix distribution is to increase the granularity of the routing information within the domain. The routing mechanisms specified in RFC 1195 are appropriate in many situations and account for excellent scalability properties. However, in certain circumstances, the amount of scalability can be adjusted which can distribute more specific information than described by RFC 1195.

Distributing more prefix information can improve the quality of the resulting routes. A well known property of default routing is that loss of information can occur. This loss of information affects the computation of a route based upon less information which can result in sub-optimal routes.

Basic IS-IS configuration

For IS-IS to operate on routers, IS-IS must be explicitly enabled, and at least one area address and interface must be configured. If IS-IS is enabled but no area address or interface is defined, the protocol is enabled but no routes are exchanged. When at least one area address and interface are configured, then adjacencies can be formed and routes exchanged.

To configure IS-IS, perform the following tasks:

  1. Enable IS-IS (specifying the instance ID of multi-instance IS-IS is to be enabled).
  2. If necessary, modify the level capability on the global level (default is level-1/2).
  3. Define area address(es).
  4. Configure IS-IS interfaces.

IS-IS default values

*A:Dut-D>config>router>isis# info detail
----------------------------------------------
           no system-id
           no router-id
           level-capability level-1/2
           no graceful-restart
           no auth-keychain
           no authentication-key
           no authentication-type
           authentication-check
           csnp-authentication
           no ignore-lsp-errors
           no ignore-narrow-metric
           lsp-lifetime 1200
           lsp-mtu-size 1492
           lsp-refresh-interval 600
           no export-limit
           no export
           no import
           hello-authentication
           psnp-authentication
           no traffic-engineering
           no reference-bandwidth   
           no default-route-tag
           no disable-ldp-sync
           no advertise-passive-only
           no advertise-router-capability
           no hello-padding
           no ldp-over-rsvp
           no advertise-tunnel-link
           no ignore-attached-bit
           no suppress-attached-bit
           no iid-tlv-enable
           no poi-tlv-enable
           no prefix-limit
           no loopfree-alternate
           no loopfree-alternate-exclude
           no rib-priority high
           ipv4-routing
           no ipv6-routing
           no multi-topology
           no unicast-import-disable both
           no strict-adjacency-check
           igp-shortcut
               shutdown
               tunnel-next-hop
                   family ipv4
                       resolution disabled
                       resolution-filter
                           no rsvp
                           no sr-te
                   exit
                   family ipv6
                       resolution disabled
                       resolution-filter
                           no rsvp
                           no sr-te
                   exit
                   family srv4
                       resolution disabled
                       resolution-filter
                           no rsvp
                           no sr-te
                   exit
                   family srv6
                       resolution disabled
                       resolution-filter
                           no rsvp
                           no sr-te
                   exit
               exit
           exit
           timers
               lsp-wait 5000 lsp-initial-wait 10 lsp-second-wait 1000
               sfp-wait 10000 sfp-initial-wait 1000 sfp-second-wait 1000
           exit
           level 1
               advertise-router-capability
               no hello-padding
               no lsp-mtu-size
               no auth-keychain
               no authentication-key
               no authentication-type
               csnp-authentication
               external-preference 160
               hello-authentication
               no loopfree-alternate-exclude
               preference 15
               psnp-authentication
               no wide-metrics-only
               default-metric 10
               default-ipv6-unicast-metric 10
           exit
           level 2
               advertise-router-capability
               no hello-padding
               no lsp-mtu-size
               no auth-keychain
               no authentication-key
               no authentication-type
               csnp-authentication
               external-preference 165
              hello-authentication
               no loopfree-alternate-exclude
               preference 18
               psnp-authentication
               no wide-metrics-only
               default-metric 10
               default-ipv6-unicast-metric 10
           exit                     
           segment-routing
               shutdown
               adj-sid-hold 15
               no export-tunnel-table
               no prefix-sid-range
               no tunnel-table-pref
               no tunnel-mtu
               mapping-server
                   shutdown
               exit
           exit
           no shutdown

Common configuration tasks

To implement IS-IS in your network, you must enable IS-IS on each participating routers.

To assign different level capabilities to the routers and organize your network into areas, modify the level capability defaults on end systems from Level 1/2 to Level 1. Routers communicating to other areas can retain the Level 1/2 default.

On each router, at least one area ID also called the area address should be configured as well as at least one IS-IS interface.

  • Enable IS-IS.

  • Configure global IS-IS parameters.

    • Configure area address(es).

  • Configure IS-IS interface-specific parameters.

Configuring IS-IS components

The following section describes the syntax used to configure the IS-IS components.

Enabling IS-IS

IS-IS must be enabled in order for the protocol to be active.

Note:

Careful planning is essential to implement commands that can affect the behavior of global and interface levels.

To configure IS-IS on a router, use the config>router router-name>isis [isis-instance] command.

IS-IS also supports the concept of multi-instance IS-IS which allows separate instances of the IS-IS protocol to run independently of the 7210 SAS router. Separate instances are created by adding a different instance ID as the optional parameter in the config>router>isis command.

Note:

Not all 7210 SAS platforms support use of multi-instances simultaneously. For more information, see the preceding configuration notes.

Modifying router-level parameters

When IS-IS is enabled, the default level-capability is Level 1/2. This means that the router operates with both Level 1 and Level 2 routing capabilities. To change the default value in order for the router to operate as a Level 1 router or a Level 2 router, you must explicitly modify the level value.

If the level is modified, the protocol shuts down and restarts. Doing this can affect adjacencies and routes.

The level-capability value can be configured on the global level and also on the interface level. The level-capability value determines which level values can be assigned on the router level or on an interface-basis.

In order for the router to operate as a Level 1 only router or as a Level 2 only router, you must explicitly specify the level-number value.

  • Select level-1 to route only within an area.

  • Select level-2 to route to destinations outside an area, toward other eligible Level 2 routers.

Use the following command syntax to configure the router level.

config>router# isis
    level-capability {level-1|level-2|level-1/2}
    level {1|2}

Command usage to configure router level

config>router# isis
    config>router>isis# level-capability 1/2
    config>router>isis# level 2

Configuration output

A:ALA-A>config>router>isis# info
#------------------------------------------
echo "ISIS"
#------------------------------------------

level-capability level-1/2
level 2

----------------------------------------------
A:ALA-A>config>router>isis#

Configuring ISO area addresses

Use the following syntax to configure an area ID also called an address. A maximum of 3 area-id can be configured.

config>router# isis
    area-id area-address

Command usage to configure area ID

 config>router>isis# 
     config>router>isis# area-id 49.0180.0001
     config>router>isis# area-id 49.0180.0002
     config>router>isis# area-id 49.0180.0003

Area ID configuration output

A:ALA-A>config>router>isis# info
----------------------------------------------
        area-id 49.0180.0001
        area-id 49.0180.0002
        area-id 49.0180.0003
----------------------------------------------
A:ALA-A>config>router>isis#

Configuring global IS-IS parameters

Commands and parameters configured on the global level are inherited to the interface levels. Parameters specified in the interface and interface-level configurations take precedence over global configurations.

Command usage to configure the global-level IS-IS

 config>router# isis
     config>router>isis#
     config>router>isis# level-capability level-2
     config>router>isis# authentication-check
     config>router>isis# authentication-type password
     config>router>isis# authentication-key test 
     config>router>isis# overload timeout 90
     config>router>isis# traffic-engineering

Modified global-level configuration output

A:ALA-A>config>router>isis# info
----------------------------------------------
        level-capability level-2
        area-id 49.0180.0001
        area-id 49.0180.0002
        area-id 49.0180.0003
        authentication-key "H5KBAWrAAQU" hash
        authentication-type password
        overload timeout 90 
        traffic-engineering
----------------------------------------------
A:ALA-A>config>router>isis#

Migration to IS-IS multi-topology

To migrate to IS-IS multi-topology for IPv6, perform the following tasks:

Use the following syntax to enable the sending/receiving of IPv6 unicast reachability information in IS-IS MT TLVs on all the routers that support MT.

config>router# isis multi-topology ipv6-unicast
A:SAS-12>config>router>isis# info detail
----------------------------------------------
...
        ipv4-routing
        ipv6-routing native
        multi-topology
            ipv6-unicast
        exit
...
----------------------------------------------
A:SAS-12>config>router>isis#

Use the following syntax to unsure that all MT routers have the IPv6 reachability information required by MT TLVs.

show>router# isis topology ipv6-unicast
A:SAS-12>config>router>isis# show router isis topology ipv6-unicast
==============================================================================
Topology Table
===============================================================================
Node                                Interface                  Nexthop
-------------------------------------------------------------------------------
No Matching Entries
===============================================================================
A:SAS-12>config>router>isis#
show>router# isis database detail
A:SAS-12>>config>router>isis# show router isis database detail
===============================================================================
Rtr Base ISIS Instance 0 Database (detail)
===============================================================================
Displaying Level 1 database
-------------------------------------------------------------------------------
LSP ID    : ALA-49.00-00                                Level     : L1
Sequence  : 0x22b                  Checksum  : 0x60e4   Lifetime  : 1082
Version   : 1                      Pkt Type  : 18       Pkt Ver   : 1
Attributes: L1L2                   Max Area  : 3
SysID Len : 6                      Used Len  : 404      Alloc Len : 1492

TLVs :
Area Addresses  :
  Area Address    : (13) 47.4001.8000.00a7.0000.ffdd.0007
Supp Protocols  :
  Protocols       : IPv4 IPv6
IS-Hostname     :
  Hostname        : ALA-49
TE Router ID    :
  Router ID       : 10.10.10.104
Internal Reach  :
  IP Prefix       : 10.10.10.104/32    (Dir. :Up)  Metric  : 0 (I)
  IP Prefix       : 10.10.4.0/24       (Dir. :Up)  Metric  : 10 (I)
  IP Prefix       : 10.10.5.0/24       (Dir. :Up)  Metric  : 10 (I)
  IP Prefix       : 10.10.7.0/24       (Dir. :Up)  Metric  : 10 (I)
  IP Prefix       : 10.10.0.0/24       (Dir. :Up)  Metric  : 10 (I)
  IP Prefix       : 10.0.0.0/24        (Dir. :Up)  Metric  : 10 (I)
MT IPv6 Reach.  :
  MT ID           : 2
  IPv6 Prefix     : 3ffe::101:100/120
                    Flags : Up Internal Metric : 10
  IPv6 Prefix     : 10::/64
                    Flags : Up Internal Metric : 10
I/f Addresses   :
  IP Address      : 10.10.10.104
  IP Address      : 10.10.4.3
  IP Address      : 10.10.5.3
  IP Address      : 10.10.7.3
  IP Address      : 10.10.0.16
  IP Address      : 10.0.0.104
I/f Addresses IPv6 :
  IPv6 Address    : 3FFE::101:101
  IPv6 Address    : 10::104
TE IP Reach.    :
  IP Prefix       : 10.10.10.104/32      (Dir. :Up)  Metric  : 0
  IP Prefix       : 10.10.4.0/24         (Dir. :Up)  Metric  : 10
  IP Prefix       : 10.10.5.0/24         (Dir. :Up)  Metric  : 10
  IP Prefix       : 10.10.7.0/24         (Dir. :Up)  Metric  : 10
  IP Prefix       : 10.10.0.0/24         (Dir. :Up)  Metric  : 10
  IP Prefix       : 10.0.0.0/24          (Dir. :Up)  Metric  : 10
Authentication  :
  Auth Type       : Password(1) (116 bytes)

Level (1) LSP Count : 1

Displaying Level 2 database
-------------------------------------------------------------------------------
LSP ID    : ALA-49.00-00                                Level     : L2
Sequence  : 0x22c                  Checksum  : 0xb888   Lifetime  : 1082
Version   : 1                      Pkt Type  : 20       Pkt Ver   : 1
Attributes: L1L2                   Max Area  : 3
SysID Len : 6                      Used Len  : 304      Alloc Len : 1492

TLVs :
Area Addresses  :
  Area Address    : (13) 47.4001.8000.00a7.0000.ffdd.0007
Supp Protocols  :
  Protocols       : IPv4 IPv6
IS-Hostname     :
  Hostname        : ALA-49
TE Router ID    :
  Router ID       : 10.10.10.104
Internal Reach  :
  IP Prefix       : 10.10.10.104/32    (Dir. :Up)  Metric  : 0 (I)
  IP Prefix       : 10.10.4.0/24       (Dir. :Up)  Metric  : 10 (I)
  IP Prefix       : 10.10.5.0/24       (Dir. :Up)  Metric  : 10 (I)
  IP Prefix       : 10.10.7.0/24       (Dir. :Up)  Metric  : 10 (I)
  IP Prefix       : 10.10.0.0/24       (Dir. :Up)  Metric  : 10 (I)
  IP Prefix       : 10.0.0.0/24        (Dir. :Up)  Metric  : 10 (I)
MT IPv6 Reach.  :
  MT ID           : 2
  IPv6 Prefix     : 3ffe::101:100/120
                    Flags : Up Internal Metric : 10
  IPv6 Prefix     : 10::/64
                    Flags : Up Internal Metric : 10
I/f Addresses   :
  IP Address      : 10.10.10.104
  IP Address      : 10.10.4.3
  IP Address      : 10.10.5.3
  IP Address      : 10.10.7.3
  IP Address      : 10.10.0.16
  IP Address      : 10.0.0.104
I/f Addresses IPv6 :
  IPv6 Address    : 3FFE::101:101
  IPv6 Address    : 10::104
TE IP Reach.    :
  IP Prefix       : 10.10.10.104/32      (Dir. :Up)  Metric  : 0
  IP Prefix       : 10.10.4.0/24         (Dir. :Up)  Metric  : 10
  IP Prefix       : 10.10.5.0/24         (Dir. :Up)  Metric  : 10
  IP Prefix       : 10.10.7.0/24         (Dir. :Up)  Metric  : 10
  IP Prefix       : 10.10.0.0/24         (Dir. :Up)  Metric  : 10
  IP Prefix       : 10.0.0.0/24          (Dir. :Up)  Metric  : 10
Authentication  :
  Auth Type       : MD5(54) (16 bytes)

Level (2) LSP Count : 1
------------------------------------------------------------------------------
Flags : D = Prefix Leaked Down
      : N = Node Flag
      : R = Re-advertisement Flag
      : S = Sub-TLVs Present
      : X = External Prefix Flag
===============================================================================
A:SAS-12>>config>router>isis#

Use the following syntax to configure MT TLVs for IPv6 SPF.

config>router# isis ipv6-routing mt
A:SAS-12>>config>router>isis# info detail
----------------------------------------------
...
        ipv4-routing
        ipv6-routing mt
        multi-topology
            ipv6-unicast
        exit
...
----------------------------------------------
A:SAS-12>>config>router>isis#

Use the following syntax to verify IPv6 routes.

show>router# isis routes ipv6-unicast
A:ASAS-12>>config>router>isis# show router isis routes ipv6-unicast
===============================================================================
Rtr Base ISIS Instance 0 Route Table 
===============================================================================
Prefix[Flags]                     Metric     Lvl/Typ     Ver.  SysID/Hostname
  NextHop                                                MT     AdminTag/SID[F]
-------------------------------------------------------------------------------
No Matching Entries
===============================================================================
A:SAS-12>>config>router>isis#
show>router# route-table ipv6
A:SAS-12>>show>router# route-table ipv6
===============================================================================
IPv6 Route Table (Router: Base)
===============================================================================
Dest Prefix                                   Type    Proto    Age         Pref
       Next Hop[Interface Name]                                     Metric
-------------------------------------------------------------------------------
10::/64                                       Local   Local    05h35m28s   0
       to-104                                                       0
-------------------------------------------------------------------------------
No. of Routes: 1
===============================================================================
A:SAS-12>

Configuring interface parameters

There are no interfaces associated with IS-IS by default. An interface belongs to all areas configured on a router. Interfaces cannot belong to separate areas. There are no default interfaces applied to the router’s IS-IS instance. You must configure at least one IS-IS interface in order for IS-IS to work.

To enable IS-IS on an interface, first configure an IP interface in the config>router>interface context. Then, apply the interface in the config>router>isis>interface context.

You can configure both the Level 1 parameters and the Level 2 parameters on an interface. The level-capability value determines which level values are used.

Note:

For point-to-point interfaces, only the values configured under Level 1 are used regardless of the operational level of the interface.

Modified interface parameters output

 config>router# isis
     config>router>isis# level 1
     config>router>isis>level# wide-metrics-only
     config>router>isis>level# exit
     config>router>isis# level 2
     config>router>isis>level# wide-metrics-only
     config>router>isis>level# exit
     config>router>isis# interface ALA-1-2
     config>router>isis>if# level-capability level-2
     config>router>isis>if# mesh-group 85
     config>router>isis>if# exit
     config>router>isis# interface ALA-1-3
     config>router>isis>if# level-capability level-1
     config>router>isis>if# interface-type point-to-point
     config>router>isis>if# mesh-group 101
     config>router>isis>if# exit
     config>router>isis# interface ALA-1-5
     config>router>isis>if# level-capability level-1
     config>router>isis>if# interface-type point-to-point
     config>router>isis>if# mesh-group 85
     config>router>isis>if# exit
     config>router>isis# interface to-103
     config>router>isis>if# level-capability level-1/2
     >router>isis>if# mesh-group 101
     config>router>isis>if# exit
     config>router>isis# 

Global and interface-level configurations output

A:ALA-A>config>router>isis# info
----------------------------------------------
        level-capability level-2
        area-id 49.0180.0001
        area-id 49.0180.0002
        area-id 49.0180.0003
        authentication-key "H5KBAWrAAQU" hash
        authentication-type password
        traffic-engineering
        level 1
            wide-metrics-only
        exit
        level 2
            wide-metrics-only
        exit
        interface "system"
        exit
        interface "ALA-1-2"
            level-capability level-2
            mesh-group 85
        exit
        interface "ALA-1-3"
            level-capability level-1
            interface-type point-to-point
            mesh-group 101
        exit
        interface "ALA-1-5"
            level-capability level-1
            interface-type point-to-point
            mesh-group 85
        exit
        interface "to-103"
            mesh-group 101
        exit
----------------------------------------------
A:ALA-A>config>router>isis#

Example: configuring a Level 1 area

Note:

Interfaces are configured in the config>router>interface context.

The following figure shows the configuration of a Level 1 area.

Figure 7. Configuring a Level 1 area
Command usage to configure a Level 1 area
A:ALA-A>config>router# isis
A:ALA-A>config>router>isis# area-id 47.0001
A:ALA-A>config>router>isis# level-capability level-1
A:ALA-A>config>router>isis# interface system
A:ALA-A>config>router>isis>if# exit
A:ALA-A>config>router>isis# interface A-B
A:ALA-A>config>router>isis>if# exit
A:ALA-A>config>router>isis# interface A-C
A:ALA-A>config>router>isis>if# exit
A:ALA-A>config>router>isis#

A:ALA-B>config>router# isis
A:ALA-B>config>router>isis# area-id 47.0001
A:ALA-B>config>router>isis# level-capability level-1
A:ALA-B>config>router>isis# interface system
A:ALA-B>config>router>isis>if# exit
A:ALA-B>config>router>isis# interface B-A
A:ALA-B>config>router>isis>if# exit
A:ALA-B>config>router>isis# interface B-C
A:ALA-B>config>router>isis>if# exit
A:ALA-B>config>router>isis#

A:ALA-C>config>router# isis 
A:ALA-C>config>router>isis# area-id 47.0001
A:ALA-C>config>router>isis# level-capability level-1
A:ALA-C>config>router>isis# interface system
A:ALA-C>config>router>isis>if# exit
A:ALA-C>config>router>isis# interface "C-A"
A:ALA-C>config>router>isis>if# exit
A:ALA-C>config>router>isis# interface "C-B"
A:ALA-C>config>router>isis>if# exit

A:ALA-A>config>router>isis# info
----------------------------------------------
        level-capability level-1
        area-id 49.0180.0001
        interface "system"
        exit
        interface "A-B"
        exit
        interface "A-C"
        exit
----------------------------------------------
A:ALA-A>config>router>isis#

A:ALA-B>config>router>isis# info
----------------------------------------------
        level-capability level-1
        area-id 49.0180.0001
        interface "system"
        exit
        interface "B-A"
        exit
        interface "B-C"
        exit
----------------------------------------------
A:ALA-B>config>router>isis#

A:ALA-C>config>router>isis# info
#------------------------------------------
echo "ISIS"
----------------------------------------------
        level-capability level-1
        area-id 49.0180.0001
        interface "system"
        exit
        interface "C-A"
        exit
        interface "C-B"
        exit
----------------------------------------------
A:ALA-C>config>router>isis#

Example: modifying a router's level capability

In Example: configuring a Level 1 area, ALA-A, ALA-B, and ALA-C are configured as Level 1 systems. Level 1 systems communicate with other Level 1 systems in the same area. In this example, ALA-A is modified to set the level capability to Level 1/2. Now, the Level 1 systems in the area with NET 47.0001 forward PDUs to ALA-A for destinations that are not in the local area.

The following figure shows the configuration of Level 1/2 area.

Figure 8. Configuring a Level 1/2 area
Command usage to configure a Level 1/2 system
A:ALA-A>config>router# isis
A:ALA-A>config>router>isis# level-capability level-1/2

IS-IS configuration management tasks

This section describes the IS-IS configuration management tasks.

Disabling IS-IS

The shutdown command disables the IS-IS protocol instance on the router. The configuration settings are not changed, reset, or removed.

Use the following syntax to disable IS-IS on a router.

config>router# isis
    shutdown

Removing IS-IS

The no isis command deletes the IS-IS protocol instance. The IS-IS configuration reverts to the default settings.

Use the following syntax to remove the IS-IS configuration.

config>router# 
    no isis

Modifying global IS-IS parameters

You can modify, disable, or remove global IS-IS parameters without shutting down entities. Changes take effect immediately. Modifying the level capability on the global level causes the IS-IS protocol to restart.

Command usage to modify various parameters

config>router>isis# overload timeout 500
    config>router>isis# level-capability level-1/2
    config>router>isis# no authentication-check
    config>router>isis# authentication-key raiderslost 

Global modifications output

A:ALA-A>config>router>isis# info
----------------------------------------------
        area-id 49.0180.0001
        area-id 49.0180.0002
        area-id 49.0180.0003
        authentication-key "//oZrvtvFPn06S42lRIJsE" hash
        authentication-type password
        no authentication-check
        overload timeout 500 on-boot
        level 1
            wide-metrics-only
        exit
        level 2
            wide-metrics-only
        exit
        interface "system"
        exit
        interface "ALA-1-2"
            level-capability level-2
            mesh-group 85
        exit
        interface "ALA-1-3"
            level-capability level-1
            interface-type point-to-point
            mesh-group 101
        exit
        interface "ALA-1-5"
            level-capability level-1
            interface-type point-to-point
            mesh-group 85
        exit
        interface "to-103"
            mesh-group 101
        exit
        interface "A-B"
        exit
        interface "A-C"
        exit
----------------------------------------------
A:ALA-A>config>router>isis#

Modifying IS-IS interface parameters

You can modify, disable, or remove interface-level IS-IS parameters without shutting down entities. Changes take effect immediately. Modifying the level capability on the interface causes the IS-IS protocol on the interface to restart.

To remove an interface, issue the no interface ip-int-name command. To disable an interface, issue the shutdown command in the interface context.

Command usage interface IS-IS modification

config>router# isis
    config>router>isis# interface ALA-1-3
    config>router>isis>if# mesh-group 85
    config>router>isis>if# passive
    config>router>isis>if# lsp-pacing-interval 5000
    config>router>isis>if# exit
    config>router>isis# interface to-103
    config>router>isis>if# hello-authentication-type message-digest
    config>router>isis>if# hello-authentication-key 49ersrule
    config>router>isis>if# exit

Modified interface parameters output

A:ALA-A>config>router>isis# info
----------------------------------------------
        area-id 49.0180.0001
        area-id 49.0180.0002
        area-id 49.0180.0003
        authentication-key "//oZrvtvFPn06S42lRIJsE" hash
        authentication-type password
        no authentication-check
        overload timeout 500 on-boot
        level 1
            wide-metrics-only
        exit
        level 2
            wide-metrics-only
        exit
        interface "system"
        exit
        interface "ALA-1-2"
            level-capability level-2
            mesh-group 85
        exit
        interface "ALA-1-3"
            level-capability level-1
            interface-type point-to-point
            lsp-pacing-interval 5000
            mesh-group 85
            passive
        exit
        interface "ALA-1-5"
            level-capability level-1
            interface-type point-to-point
            mesh-group 85
        exit
        interface "to-103"
            hello-authentication-key "DvR3l264KQ6vXMTvbAZ1mE" hash
            hello-authentication-type message-digest
            mesh-group 101
        exit
        interface "A-B"
        exit
----------------------------------------------
A:ALA-A>config>router>isis#

Configuring leaking

IS-IS allows a two-level hierarchy to route PDUs. Level 1 areas can be interconnected by a contiguous Level 2 backbone.

The Level 1 link-state database contains information only about that area. The Level 2 link-state database contains information about the Level 2 system and each of the Level 1 systems in the area. A Level 1/2 router contains information about both Level 1 and Level 2 databases. A Level 1/2 router advertises information about its Level 1 area toward the other Level 1/2 or Level 2 (only) routers.

Packets with destinations outside the Level 1 area are forwarded toward the closest Level 1/2 router which, in turn, forwards the packets to the destination area.

Sometimes, the shortest path to an outside destination is not through the closest Level 1/2 router, or, the only Level 1/2 system to forward packets out of an area is not operational. Route leaking provides a mechanism to leak Level 2 information to Level 1 systems to provide routing information regarding inter-area routes. Then, a Level 1 router has more options to forward packets.

Configure a route policy to leak routers from Level 2 into Level 1 areas in the config>router>policy-options>policy-statement context, as shown in the following example.

The following shows the command usage to configure prefix list and policy statement parameters in the config>router context.

 config>router>policy-options# prefix-list loops
     ..>policy-options>prefix-list# prefix 10.1.1.0/24 longer
     ..>policy-options>prefix-list# exit
     ..>policy-options# policy-statement leak
     ..>policy-options>policy-statement# entry 10
     ..>policy-options>policy-statement>entry# from
     ..>policy-options>policy-statement>entry>from# prefix-list loops
     ..>policy-options>policy-statement>entry>from# level 2
     ..>policy-options>policy-statement>entry>from# exit
     ..>policy-options>policy-statement>entry# to
     ..>policy-options>policy-statement>entry>to# level 1
     ..>policy-options>policy-statement>entry>to# exit
     ..>policy-options>policy-statement>entry# action accept
     ..>policy-options>policy-statement>entry>action# exit
     ..>policy-options>policy-statement>entry# exit
     ..>policy-options>policy-statement# exit
     ..>policy-options# commit
     ..>policy-options#
A:ALA-A>config>router>policy-options# info
----------------------------------------------
            prefix-list "loops"
                    prefix 10.1.1.0/24 longer
            exit
            policy-statement "leak"
                entry 10
                    from
                        prefix-list "loop"
                        level 2
                    exit
                    to
                        level 1
                    exit
                    action accept
                    exit
                exit
            exit
----------------------------------------------
A:ALA-A>config>router>policy-options# 

Next, use the following commands to apply the policy to leak routes from Level 2 info Level 1 systems on ALA-A.

config>router#isis
    config>router>isis# export leak

A:ALA-A>config>router>isis# info
----------------------------------------------
        area-id 49.0180.0001
        area-id 49.0180.0002
        area-id 49.0180.0003
        authentication-key "//oZrvtvFPn06S42lRIJsE" hash
        authentication-type password
        no authentication-check
        export "leak"
...
----------------------------------------------
A:ALA-A>config>router>isis#

After the policy is applied, create a policy to redistribute external IS-IS routes from Level 1 systems into the Level 2 backbone (see Redistributing external IS-IS routers).

In the config>router context, the following commands can be used to configure the following policy statement parameters.

 config>router>policy-options# begin
     ..>policy-options# policy-statement "isis-ext"
     ..>policy-options>policy-statement# entry 10
     ..>policy-options>policy-statement>entry$ from
     ..>policy-options>policy-statement>entry>from$ external
     ..>policy-options>policy-statement>entry>from# exit
     ..>policy-options>policy-statement>entry# to
     ..>policy-options>policy-statement>entry>to$ level 2
     ..>policy-options>policy-statement>entry>to# exit
     ..>policy-options>policy-statement>entry# action accept
     ..>policy-options>policy-statement>entry>action# exit
     ..>policy-options>policy-statement>entry# exit
     ..>policy-options>policy-statement# exit
     ..>policy-options# commit
A:ALA-A>config>router>policy-options# info
----------------------------------------------
            prefix-list "loops"
                    prefix 10.1.1.0/24 longer
            exit
            policy-statement "leak"
                entry 10
                    from
                        prefix-list "loop"
                        level 2
                    exit
                    to
                        level 1
                    exit
                    action accept
                    exit
                exit
            exit
            policy-statement "isis-ext"
                entry 10
                    from
                        external
                    exit
                    to
                        level 2
                    exit
                    action accept
                    exit
                exit
            exit
----------------------------------------------
A:ALA-A>config>router>policy-options#

Redistributing external IS-IS routers

IS-IS does not redistribute Level 1 external routes into Level 2 by default. You must explicitly apply the policy to redistribute external IS-IS routes. Policies are created in the config>router>policy-options context. See the Route policies section of this manual for more information.

Policy statement configuration output

config>router>policy-options# info
----------------------------------------------
            prefix-list "loops"
                    prefix 10.1.1.0/24 longer
            exit
            policy-statement "leak"
                entry 10
                    from
                        prefix-list "loop"
                        level 2
                    exit
                    to
                        level 1
                    exit
                    action accept
                    exit
                exit
            exit
            policy-statement "isis-ext"
                entry 10
                    from
                        external
                    exit
                    to
                        level 2
                    exit
                    action accept
                    exit
                exit
            exit
----------------------------------------------
config>router>policy-options#

IS-IS command reference

Command hierarchies

Global commands

config
    - router
        - [no] isis [isis-instance]
            - [no] advertise-passive-only
            - advertise-router-capability {area | as}
            - no advertise-router-capability
            - advertised-max-area-addr advertised-max-area-addr
            - no advertised-max-area-addr
            - all-l1isis ieee-address
            - all-l2isis ieee-address
            - [no] area-id area-address
            - [no] authentication-check
            - authentication-key [authentication-key | hash-key] [hash | hash2]
            - no authentication-key
            - authentication-type {password | message-digest}
            - no authentication-type
            - [no] csnp-authentication
            - [no] default-route-tag tag
            - [no] disable-ldp-sync 
            - export policy-name [.. policy-name... up to 5 max)]
            - no export
            - export-limit number [log percentage]
            - no export-limit 
            - [no] graceful-restart
                - [no] helper-disable
            - [no] hello-authentication
            - [no] iid-tlv-enable
            - segment-routing
            - no segment-routing
                - prefix-sid-range {global | start-label label-value max-index index-value}
                - no prefix-sid-range
                - tunnel-mtu bytes
                - no tunnel-mtu
                - tunnel-table-pref preference 
                - no tunnel-table-pref
                - [no] shutdown

Interface command

config
    - router
        - [no] isis [isis-instance]
            - [no] interface ip-int-name 
                - [no] bfd-enable ipv4 
                - csnp-interval seconds
                - no csnp-interval
                - hello-authentication-key [authentication-key | hash-key] [hash | hash2]
                - no hello-authentication-key
                - hello-authentication-type {password | message-digest}
                - no hello-authentication-type
                - interface-type {broadcast | point-to-point}
                - no interface-type
                - [no] loopfree-alternate-exclude
                - level {1 | 2}
                    - hello-authentication-key [authentication-key | hash-key] [hash | hash2]
                    - no hello-authentication-key
                    - hello-authentication-type [password | message-digest]
                    - no hello-authentication-type
                    - hello-interval seconds
                    - no hello-interval
                    - hello-multiplier multiplier
                    - no hello-multiplier
                    - ipv6-unicast-metric ipv6 metric
                    - no ipv6-unicast-metric
                    - metric ipv4-metric
                    - no metric
                    - [no] passive
                    - priority number
                    - no priority 
                - level-capability {level-1 | level-2 | level-1/2}
                - no lfa-policy-map
                - lfa-policy-map route-nh-template template-name
                - loopfree-alternate-exclude
                - no loopfree-alternate-exclude
                - lsp-pacing-interval milli-seconds
                - no lsp-pacing-interval
                - mesh-group [value | blocked]
                - no mesh-group
                - ipv4-node-sid index value
                - ipv4-node-sid label value
                - no ipv4-node-sid
                - [no] passive
                - retransmit-interval seconds
                - no retransmit-interval
                - [no] shutdown
                -  tag tag
                - no tag
            - [no] ipv4-routing 
            - [no] ipv6-routing {native | mt}
            - loopfree-alternate [remote-lfa]
            - loopfree-alternate remote-lfa [max-pq-cost value]
            - no loopfree-alternate
            - loopfree-alternate-exclude
            - no loopfree-alternate-exclude
            - level level
                - authentication-key [authentication-key | hash-key] [hash | hash2]
                - no authentication-key
                - authentication-type {password | message-digest}
                - no authentication-type
                - [no] csnp-authentication
                - [no] default-ipv4-unicast-metric ipv4 multicast metric
                - default-ipv4-unicast-metric ipv4 metric
                - no default-ipv4-unicast-metric
                - default-ipv6-unicast-metric ipv6 metric
                - no default-ipv6-unicast-metric
                - external-preference external-preference
                - no external-preference
                - [no] hello-authentication
                - [no] loopfree-alternate-exclude
                - preference preference
                - no preference
                - [no] psnp-authentication
                - [no] wide-metrics-only 
            - level-capability {level-1 | level-2 | level-1/2}
            - lsp-lifetime seconds
            - no lsp-lifetime
            - loopfree-alternate
            - no loopfree-alternate
            - lsp-mtu-size size
            -  no lsp-mtu-size
            - [no] lsp-wait lsp-wait [lsp-initial-wait [lsp-second-wait]]
            - multi-topology
            - no multi-topology
                - ipv6-unicast
                - no ipv6-unicast
            - overload
            - no overload
            - overload-on-boot [timeout seconds]
            - no overload-on-boot
            - [no] psnp-authentication
            - reference-bandwidth bandwidth-in-kbps 
            - reference-bandwidth [tbps Tera-bps] [gbps Giga-bps] [mbps Mega-bps] [kbps Kilo-bps]
            - no reference-bandwidth
            - [no] shutdown
            - [no] spf-wait spf-wait [spf-initial-wait [spf-second-wait]]
            - [no] strict-adjacency-check
            - [no] suppress-default
            - summary-address {ip-prefix/mask | ip-prefix [netmask]} level
            - no summary-address {ip-prefix/mask | ip-prefix [netmask]}
            - [no] traffic-engineering

Show commands

show
    - router
        - isis all
        - isis [isis-instance]
            - adjacency [ip-address | ip-int-name | nbr-system-id] [detail]
            - capabilities [system-id | lsp-id ] [level level
            - database [system-id | lsp-id ] [detail] [level level]
            - hostname 
            - interface [ip-int-name | ip-address] [detail]
            - lfa-coverage
            - link-group-member-status name [level level]
            - link-group-status name [level level]
            - prefix-sids [ipv4-unicast] [ip-prefix[/prefix-length] [sid sid] [adv-router system-id | hostname]
            - routes [ipv4-unicast | ipv6-unicast | mt mt-id-number] [ip-prefix/prefix-length] [alternative]
            - spf-log [detail]
            - statistics
            - status
            - summary-address [ip-prefix[/prefix-length]]
            - topology [[ipv4-unicast | ipv6-unicast | mt mt-id-number][detail]]

Command descriptions

IS-IS configuration commands

Generic commands
isis
Syntax

isis [isis-instance]

no isis [isis-instance]

Context

config>router

Platforms

Supported on all 7210 SAS platforms as described in this document

Description

Commands in this context configure the Intermediate-System-to-Intermediate-System (IS-IS) protocol instance.

The IS-IS protocol instance is enabled with the no shutdown command in the config>router>isis context. Alternatively, the IS-IS protocol instance is disabled with the shutdown command in the config>router>isis context.

The no form of this command deletes the IS-IS protocol instance. Deleting the protocol instance removes all configuration parameters for this IS-IS instance.

Note:

The platforms as described in this document allow for the configuration of a single IS-IS instance at any time. The instance ID can be any number other than 0. This enables these platforms to be used in a network where multi-instance IS-IS is deployed, and the node needs to use an instance ID other than the default instance ID of 0.

Parameters
isis-instance

Specifies the IS-IS instance.

Values

0 to 31

Default

0

shutdown
Syntax

[no] shutdown

Context

config>router>isis

config>router>isis>interface

config>router>isis>if>level

config>router>isis>segment-routing

Platforms

Supported on all 7210 SAS platforms as described in this document

Description

This command administratively disables an entity. When disabled, an entity does not change, reset, or remove any configuration settings or statistics.

The operational state of the entity and entities contained within is disabled. Many objects must be shut down before they may be deleted.

The no form of this command administratively enables an entity.

Default

no shutdown

Special Cases
IS-IS Global

In the config>router>isis context, the shutdown command disables the IS-IS protocol instance. By default, the protocol is enabled, no shutdown.

IS-IS Interface

In the config>router>isis>interface context, the command disables the IS-IS interface. By default, the IS-IS interface is enabled, no shutdown.

IS-IS Interface and Level

In the config>router>isis>interface>level context, the command disables the IS-IS interface for the level. By default, the IS-IS interface at the level is enabled, no shutdown.

advertise-passive-only
Syntax

[no] advertise-passive-only

Context

config>router>isis

Platforms

Supported on all 7210 SAS platforms as described in this document

Description

This command enables and disables IS-IS to advertise only prefixes that belong to passive interfaces.

The no form of this command disables IS-IS to advertise only prefixes that belong to passive interfaces.

advertise-router-capability
Syntax

advertise-router-capability {area | as}

no advertise-router-capability

Context

config>router>isis

Platforms

Supported on all 7210 SAS platforms as described in this document

Description

This command enables advertisement of the capabilities of a router to its neighbors for informational and troubleshooting purposes. A TLV, as defined in RFC 4971, advertises the TE Node Capability Descriptor capability.

The area and as keywords control the scope of the capability advertisements.

The no form of this command disables this advertisement capability.

Default

no advertise-router-capability

Parameters
area

Keyword specifying advertisement only within the area of origin.

as

Keyword specifying advertisement throughout the entire autonomous system.

advertised-max-area-addr
Syntax

advertised-max-area-addr advertised-max-area-addr

no advertised-max-area-addr

Context

config>router>isis

Platforms

Supported on all 7210 SAS platforms as described in this document

Description

This command configures the value for the maximum area addresses advertised in IS-IS messages.

Note:
  • This command does not affect the number of area addresses allowed to be configured on the node.

  • The value configured must be set to the same value on the adjacent IS-IS neighbor for the adjacency to be established successfully.

The no form of this command reverts to the default value.

Default

advertised-max-area-addr 3

Parameters
advertised-max-area-addr

Specifies the maximum advertised area address.

Values

3 to 64

authentication-check
Syntax

[no] authentication-check

Context

config>router>isis

Platforms

Supported on all 7210 SAS platforms as described in this document

Description

This command sets an authentication check to reject PDUs that do not match the type or key requirements.

The default behavior when authentication is configured is to reject all IS-IS protocol PDUs that have a mismatch in either the authentication type or authentication key.

When no authentication-check is configured, authentication PDUs are generated and IS-IS PDUs are authenticated on receipt. However, mismatches cause an event to be generated and will not be rejected.

The no form of this command allows authentication mismatches to be accepted and generate a log event.

Default

authentication-check

authentication-key
Syntax

authentication-key [authentication-key | hash-key] [hash | hash2]

no authentication-key

Context

config>router>isis

config>router>isis>level

Platforms

Supported on all 7210 SAS platforms as described in this document

Description

This command sets the authentication key used to verify PDUs sent by neighboring routers on the interface.

Neighboring routers use passwords to authenticate PDUs sent from an interface. For authentication to work, both the authentication key and the authentication type on a segment must match. The authentication-type statement must also be included.

To configure authentication on the global level, configure this command in the config>router>isis context. When this parameter is configured on the global level, all PDUs are authenticated including the hello PDU.

To override the global setting for a specific level, configure the authentication-key command in the config>router>isis>level context. When configured within the specific level, hello PDUs are not authenticated.

The no form of this command removes the authentication key.

Default

no authentication-key

Parameters
authentication-key

Specifies the authentication key. The key can be any combination of ASCII characters up to 255 characters (unencrypted). If spaces are used in the string, enclose the entire string in quotation marks (‟ ”).

hash-key

Specifies the hash key. The key can be any combination of ASCII characters up to 342 characters (encrypted). If spaces are used in the string, enclose the entire string in quotation marks (‟ ”). This is useful when a user must configure the parameter, but, for security purposes, the actual unencrypted key value is not provided.

hash

Specifies the key is entered in an encrypted form. If the hash parameter is not used, the key is assumed to be in a non-encrypted, clear text form. For security, all keys are stored in encrypted form in the configuration file with the hash parameter specified.

hash2

Specifies the key is entered in a more complex encrypted form. If the hash2 parameter is not used, the less encrypted hash form is assumed.

authentication-type
Syntax

authentication-type {password | message-digest}

no authentication

Context

config>router>isis

config>router>isis>level

Platforms

Supported on all 7210 SAS platforms as described in this document

Description

This command enables either simple password or message digest authentication or must go in either the global IS-IS or IS-IS level context.

Both the authentication key and the authentication type on a segment must match. The authentication-key statement must also be included.

Configure the authentication type on the global level in the config>router>isis context.

Configure or override the global setting by configuring the authentication type in the config>router>isis>level context.

The no form of this command disables authentication.

Default

no authentication-type

Parameters
password

Specifies that simple password (plain text) authentication is required.

message-digest

Specifies that MD5 authentication in accordance with RFC2104 is required.

bfd-enable
Syntax

[no] bfd-enable ipv4

Context

config>router>isis>interface

Platforms

Supported on all 7210 SAS platforms as described in this document

Description

This command enables the use of bidirectional forwarding (BFD) to control IPv4 adjacencies. By enabling BFD on an IPv4 protocol interface, the state of the protocol interface is tied to the state of the BFD session between the local node and the remote node. The parameters used for the BFD are set by the BFD command under the IP interface.

For more information about the protocols and platforms that support BFD, see the 7210 SAS-D, Dxp, K 2F1C2T, K 2F6C4T, K 3SFP+ 8C Router Configuration Guide.

The no form of this command removes BFD from the associated adjacency.

Default

no bfd-enable ipv4

default-route-tag
Syntax

default-route-tag tag

no default-route-tag

Context

config>router>isis

Platforms

Supported on all 7210 SAS platforms as described in this document

Description

This command configures the route tag for the default route.

Parameters
tag

Specifies a default tag.

Values

Accepts decimal or hex formats:

ISIS: [0x0..0xFFFFFFFF]H

Values

1 to 4294967295

csnp-authentication
Syntax

[no] csnp-authentication

Context

config>router>isis

config>router>isis>level

Platforms

Supported on all 7210 SAS platforms as described in this document

Description

This command enables authentication of individual ISIS packets of the complete sequence number PDUs (CSNP) type.

The no form of this command suppresses authentication of CSNP packets.

csnp-interval
Syntax

csnp-interval seconds

no csnp-interval

Context

config>router>isis>interface

Platforms

Supported on all 7210 SAS platforms as described in this document

Description

This command configures the time interval, in seconds, to send complete sequence number (CSN) PDUs from the interface. IS-IS must send CSN PDUs periodically.

By default, CSN PDUs are sent every 10 seconds for LAN interfaces and every 5 seconds for point-to-point interfaces

The no form of this command reverts to the default value.

Default

csnp-interval 10

csnp-interval 5

Parameters
seconds

Specifies the time interval, in seconds, between successive CSN PDUs sent from this interface expressed as a decimal integer.

Values

1 to 65535

default-ipv4-unicast-metric
Syntax

default-ipv4-unicast-metric metric

no default-ipv4-unicast-metric

Context

config>router>isis>if

Platforms

Supported on all 7210 SAS platforms as described in this document

Description

This command configures the default metric used for IPv4 routes for both level 1 and level 2 on the interface, only when IS-IS multi-topology is configured for use.

To calculate the lowest cost to reach a specific destination, each configured level on each interface must have a cost. The costs for each level on an interface may be different. The value specified with this command is used only if the metric is not specified using the CLI command ipv4-unicast-metric under the specific level.

If the metric is not configured, the default of 10 is used unless reference bandwidth is configured.

The no form of this command reverts to the default value.

Default

default-ipv4-unicast-metric 10

Parameters
metric

Specifies the metric assigned for this level on this interface.

Values

1 to 16777215

default-ipv6-unicast-metric
Syntax

default-ipv6-unicast-metric ipv6 metric

no default-ipv6-unicast-metric

Context

config>router>isis>if

Platforms

Supported on all 7210 SAS platforms as described in this document

Description

This command configures the default metric used for IPv6 routes for both level 1 and level 2 on the interface, only when IS-IS multi-topology is configured for use.

To calculate the lowest cost to reach a specific destination, each configured level on each interface must have a cost. The costs for each level on an interface may be different. The value specified with this command is used only if the metric is not specified using the command ipv6-unicast-metric under the specific level.

If the metric is not configured, the default of 10 is used unless reference bandwidth is configured.

The no form of this command reverts to the default value.

Default

default-ipv6-unicast-metric 10

Parameters
ipv6 metric

The metric assigned for this level on this interface.

Values

1 to 16777215

default-metric
Syntax

default-metric ipv4 metric

no default-metric

Context

config>router>isis>level

Platforms

Supported on all 7210 SAS platforms as described in this document

Description

This command specifies the configurable default metric used for all IS-IS interfaces on this level. This value is not used if a metric is configured for an interface.

Default

default-metric 10

Parameters
ipv4 metric

Specifies the default metric for IPv4 unicast.

Values

1 to 16777215

disable-ldp-sync
Syntax

[no] disable-ldp-sync

Context

config>router>isis

Platforms

Supported on all 7210 SAS platforms as described in this document

Description

This command disables the IGP-LDP synchronization feature on all interfaces participating in the IS-IS routing protocol. When this command is executed, IGP immediately advertises the actual value of the link cost for all interfaces which have the IGP-LDP synchronization enabled if the currently advertised cost is different. It then disables IGP-LDP synchronization for all interfaces. This command does not delete the interface configuration. The no form of this command has to be entered to re-enable IGP-LDP synchronization for this routing protocol.

For information about LDP synchronization, see ‟IGP-LDP and static route-LDP synchronization on the 7210 SAS-K 2F6C4T and 7210 SAS-K 3SFP+ 8C” and the ldp-sync and ldp-sync-timer commands in the 7210 SAS-D, Dxp, K 2F1C2T, K 2F6C4T, K 3SFP+ 8C Router Configuration Guide.

The no form of this command restores the default settings and re-enables IGP-LDP synchronization on all interfaces participating in the IS-IS routing protocol and for which the ldp-sync-timer is configured.

Default

no disable-ldp-sync

export
Syntax

[no] export policy-name [policy-name...up to 5 max]

Context

config>router>isis

Platforms

Supported on all 7210 SAS platforms as described in this document

Description

This command configures export routing policies that determine the routes exported from the routing table to IS-IS.

If no export policy is defined, non IS-IS routes are not exported from the routing table manager to IS-IS.

If multiple policy names are specified, the policies are evaluated in the order they are specified. The first policy that matches is applied. If multiple export commands are issued, the last command entered overrides the previous command. A maximum of five policy names can be specified.

If an aggregate command is also configured in the config>router context, the aggregation is applied before the export policy is applied.

Routing policies are created in the config>router>policy-options context.

The no form of this command removes the specified policy-name or all policies from the configuration if no policy-name is specified.

Default

no export

Parameters
policy-name

Specifies the export policy name, up to 32 characters. Up to five policy-name arguments can be specified.

export-limit
Syntax

export-limit number [log percentage]

Context

config>router>isis

Platforms

Supported on all 7210 SAS platforms as described in this document

Description

This command configures the maximum number of routes (prefixes) that can be exported into IS-IS from the route table.

The no form of this command removes the parameters from the configuration.

Default

no export-limit

Parameters
number

Specifies the maximum number of routes (prefixes) that can be exported into ISIS from the route table.

Values

1 to 4294967295

log percentage

Specifies the percentage of the export-limit when a warning log message and SNMP notification will be sent.

Values

1 to 100

external-preference
Syntax

external-preference external-preference

no external-preference

Context

config>router>isis>level

Platforms

Supported on all 7210 SAS platforms as described in this document

Description

This command configures the external route preference for the IS-IS level.

The external-preference command configures the preference level of either IS-IS level 1 or IS-IS level 2 external routes. By default, the preferences are as listed in Default route preferences.

A route can be learned by the router by different protocols, in which case, the costs are not comparable. When this occurs, the preference decides the route to use.

Different protocols should not be configured with the same preference. If this occurs, the tiebreaker is dependent on the default preference table. If multiple routes are learned with an identical preference using the same protocol, the lowest cost route is used. If multiple routes are learned with an identical preference using the same protocol and the costs (metrics) are equal, the decision of the route to use is determined by the configuration of ecmp in the config>router context.

Default

Default preferences are listed in the following table.

Table 3. Default route preferences

Route type

Preference

Configurable

Direct attached

0

No

Static-route

5

Yes

OSPF internal routes

10

No

IS-IS Level 1 internal

15

Yes 1

IS-IS Level 2 internal

18

Yes*

OSPF external

150

Yes

IS-IS Level 1 external

160

Yes

IS-IS Level 2 external

165

Yes

BGP

170

Yes

BGP

170

Yes

1 Internal preferences are changed using the preference command in the config>router>isis>level context.
Parameters
external-preference

Specifies the preference for external routes at this level as expressed.

Values

1 to 255

graceful-restart
Syntax

[no] graceful-restart

Context

config>router>isis

Platforms

Supported on all 7210 SAS platforms as described in this document

Description

This command enables graceful-restart helper support for IS-IS. The router will act as a helper to neighbors who are graceful-restart-capable and are restarting.

When the control plane of a graceful-restart-capable router fails, the neighboring routers (graceful-restart helpers) temporarily preserve adjacency information so packets continue to be forwarded through the failed graceful-restart router using the last known routes. If the control plane of the graceful-restart router comes back up within the timer limits, the routing protocols reconverge to minimize service interruption.

The no form of this command disables graceful restart and removes all graceful restart configurations in the IS-IS instance.

Default

disabled

helper-disable
Syntax

[no] helper-disable

Context

config>router>isis>graceful-restart

Platforms

Supported on all 7210 SAS platforms as described in this document

Description

This command disables the helper support for graceful restart.

When graceful-restart is enabled, the router can act as a helper router (the router is helping a neighbor to restart) or a restarting router or both. The router supports only helper mode. This facilitates the graceful restart of neighbors but the router does not act as a restarting router (meaning that the router will not help the neighbors to restart).

The no form of this command enables helper support and is the default when graceful-restart is enabled.

Default

helper-disable

loopfree-alternate
Syntax

loopfree-alternate [remote-lfa]

loopfree-alternate remote-lfa [max-pq-cost value]

no loopfree-alternate

Context

config>router>isis

Platforms

Supported on all 7210 SAS platforms as described in this document

Description

This command enables the Loop-Free Alternate (LFA) computation by SPF for the IS-IS routing protocol instance.

The IGP SPF is instructed to precompute both a primary next-hop and an LFA next-hop for every learned prefix. When found, the LFA next-hop is populated into the routing table along with the primary next-hop for the prefix.

The IGP LFA SPF uses the remote-lfa option to enable the remote LFA next-hop calculation. When this option is enabled in an IGP instance, SPF performs the remote LFA additional computation following the regular LFA next-hop calculation when the latter results in no protection for one or more prefixes that are resolved to a specific interface.

Remote LFA extends the protection coverage of LFA-FRR to any topology by automatically computing and establishing or tearing down shortcut tunnels (repair tunnels) to a remote LFA node (PQ node). This puts the packets back into the shortest path without looping them to the node that forwarded them over the repair tunnel. A repair tunnel can be an RSVP LSP, an LDP-in-LDP tunnel, or a segment routing tunnel. The use of segment routing repair tunnels is restricted to the remote LFA node.

Unlike the regular LFA algorithm, which is per-prefix, the remote LFA algorithm is a per-link LFA SPF calculation. It provides protection to all destination prefixes that share the protected link by using the neighbor on the other side of the protected link as a proxy for those prefixes.

Default

no loopfree-alternate

Parameters
remote-lfa

Keyword to enable the remote LFA next-hop calculation by the IGP LFA SPF.

max-pq-lfa value

Specifies the maximum IGP cost from the router that is performing the remote LFA calculation to the candidate P or Q node.

Values

0 to 4294967295

loopfree-alternate-exclude
Syntax

[no] loopfree-alternate

Context

configure>router>isis>level

configure>router>isis>interface

Platforms

Supported on all 7210 SAS platforms as described in this document

Description

This command instructs IGP to exclude a specific interface or all interfaces participating in a specific IS-IS level or OSPF area from the SPF LFA computation. This reduces the LFA SPF calculation where it is not needed.

When an interface is excluded from the LFA SPF in IS-IS, it is excluded in both level 1 and level 2. When it is excluded from the LFA SPF in OSPF, it is excluded in all areas. However, the preceding OSPF command can only be executed under the area in which the specified interface is primary and when enabled, the interface is excluded in that area and in all other areas where the interface is secondary. If the user attempts to apply it to an area where the interface is secondary, the command will fail.

The no form of this command reverts to the default value.

Default

no loopfree-alternate-exclude

hello-authentication
Syntax

[no] hello-authentication

Context

config>router>isis

config>router>isis>level

Platforms

Supported on all 7210 SAS platforms as described in this document

Description

This command enables authentication of individual IS-IS hello packets.

The no form of this command suppresses authentication of hello packets.

iid-tlv-enable
Syntax

[no] iid-tlv-enable

Context

config>router>isis>graceful-restart

Platforms

Supported on all 7210 SAS platforms as described in this document

Description

This command specifies whether the Instance Identifier (IID) TLV has been enabled or disabled for this IS-IS instance.

hello-authentication-key
Syntax

hello-authentication-key [authentication-key | hash-key] [hash | hash2]

no hello-authentication-key

Context

config>router>isis>interface

config>router>isis>if>level

Platforms

Supported on all 7210 SAS platforms as described in this document

Description

This command configures the authentication key (password) for hello PDUs. Neighboring routers use the password to verify the authenticity of hello PDUs sent from this interface. Both the hello authentication key and hello authentication type on a segment must match. The hello-authentication-type must be specified.

To configure the hello authentication key in the interface context, use the hello-authentication-key command in the config>router>isis>interface context.

To configure or override the hello authentication key for a specific level, use the hello-authentication-key command in the config>router>isis>interface>level context.

If both IS-IS and hello authentication are configured, hello messages are validated using hello authentication. If only IS-IS authentication is configured, it will be used to authenticate all IS-IS protocol PDUs (including hello).

When the hello authentication key is configured in the config>router>isis>interface context, it applies to all levels configured for the interface.

The no form of this command removes the authentication-key from the configuration.

Default

no hello-authentication-key

Parameters
authentication-key

Specifies the hello authentication key (password). The key can be any combination of ASCII characters up to 254 characters (unencrypted). If spaces are used in the string, enclose the entire string in quotation marks (‟ ”).

hash-key

Specifies the hash key. The key can be any combination of ASCII characters up to 342 characters (encrypted). If spaces are used in the string, enclose the entire string in quotation marks (‟ ”).

This is useful when a user must configure the parameter, but, for security purposes, the actual unencrypted key value is not provided.

hash

Specifies the key is entered in an encrypted form. If the hash parameter is not used, the key is assumed to be in a non-encrypted, clear text form. For security, all keys are stored in encrypted form in the configuration file with the hash parameter specified.

hash2

Specifies the key is entered in a more complex encrypted form. If the hash2 parameter is not used, the less encrypted hash form is assumed.

hello-authentication-type
Syntax

hello-authentication-type {password | message-digest}

no hello-authentication-type

Context

config>router>isis>interface

config>router>isis>if>level

Platforms

Supported on all 7210 SAS platforms as described in this document

Description

This command enables hello authentication at either the interface or level context. Both the hello authentication key and the hello authentication type on a segment must match. The hello authentication-key statement must also be included.

To configure the hello authentication type at the interface context, use the hello-authentication-type command in the config>router>isis>interface context.

To configure or override the hello authentication setting for a specific level, configure the hello-authentication-type command in the config>router>isis>interface>level context.

The no form of this command disables hello authentication.

Default

no hello-authentication-type

Parameters
password

Specifies simple password (plain text) authentication is required.

message-digest

Specifies MD5 authentication (in accordance with RFC 2104, HMAC: Keyed-Hashing for Message Authentication) is required.

hello-interval
Syntax

hello-interval seconds

no hello-interval

Context

config>router>isis>if>level

Platforms

Supported on all 7210 SAS platforms as described in this document

Description

This command configures the interval between IS-IS Hello PDUs issued on the interface at this level. The hello-interval command, along with the hello-multiplier command, is used to calculate a hold time, which is communicated to a neighbor in a Hello PDU.

Note:

The neighbor hold time is (hello multiplier ✕ hello interval) on non-designated intermediate system broadcast interfaces and point-to-point interfaces and is (hello multiplier ✕ hello interval / 3) on designated intermediate system broadcast interfaces. Hello values can be adjusted for faster convergence, but the hold time should always be > 3 to reduce routing instability.

The no form of this command to reverts to the default value.

Default

hello-interval 3 — Hello interval default for the designated intersystem.

hello-interval 9 — Hello interval default for non-designated intersystems.

Parameters
seconds

Specifies the Hello interval in seconds expressed as a decimal integer.

Values

1 to 20000

hello-multiplier
Syntax

hello-multiplier multiplier

no hello-multiplier

Context

config>router>isis>if>level

Platforms

Supported on all 7210 SAS platforms as described in this document

Description

This command configures a hello multiplier. The hello-multiplier command, along with the hello-interval command, is used to calculate a hold time, which is communicated to a neighbor in a Hello PDU.

The hold time is the time during which the neighbor expects to receive the next Hello PDU. If the neighbor receives a Hello within this time, the hold time is reset. If the neighbor does not receive a Hello within the hold time, it brings the adjacency down.

Note:

The neighbor hold time is (hello multiplier ✕ hello interval) on non-designated intermediate system broadcast interfaces and point-to-point interfaces and is (hello multiplier ✕ hello interval / 3) on designated intermediate system broadcast interfaces. Hello values can be adjusted for faster convergence, but the hold time should always be greater than three to reduce routing instability.

The no form of this command reverts to the default value.

Default

hello-multiplier 3

Parameters
multiplier

Specifies the multiplier for the hello interval expressed as a decimal integer.

Values

2 to 100

ipv6-unicast-metric
Syntax

ipv6-unicast-metric ipv6 metric

ipv6-unicast-metric

Context

config>router>isis>if>level

Platforms

Supported on all 7210 SAS platforms as described in this document

Description

This command configures the default metric used for IPv6 routes for both level 1 and level 2 on the interface, only when IS-IS multi-topology is configured for use.

To calculate the lowest cost to reach a specific destination, each configured level on each interface must have a cost. The costs for each level on an interface may be different.

If the metric is not configured, the default of 10 is used unless reference bandwidth is configured.

The no form of this command reverts to the default value.

Default

ipv6-unicast-metric 10

Parameters
ipv6 metric

Specifies the metric assigned for this level on this interface.

Values

1 to 16777215

interface
Syntax

[no] interface ip-int-name

Context

config>router>isis

Platforms

Supported on all 7210 SAS platforms as described in this document

Description

This command configures an IS-IS interface.

When an area is defined, the interfaces belong to that area. Interfaces cannot belong to separate areas.

When the interface is a POS channel, the OSINCP is enabled when the interface is created and removed when the interface is deleted.

The shutdown command in the config>router>isis>interface context administratively disables IS-IS on the interface without affecting the IS-IS configuration.

The no form of this command removes IS-IS from the interface.

Default

no interface

Parameters
ip-int-name

Specifies the IP interface name created in the config>router>interface context. The IP interface name must already exist.

tag
Syntax

tag tag

no tag

Context

config>router>isis>interface

Platforms

Supported on all 7210 SAS platforms as described in this document

Description

This command configures a route tag to the specified IP address of an interface.

Parameters
tag

Specifies the route tag number.

Values

1 to 4294967295

interface-type
Syntax

interface-type {broadcast | point-to-point}

no interface-type

Context

config>router>isis>interface

Platforms

Supported on all 7210 SAS platforms as described in this document

Description

This command configures the default metric used for IPv6 routes for both level 1 and level 2 on the interface, only when IS-IS multi-topology is configured for use.

Use this command to set the interface type of an Ethernet link to point-to-point to avoid having to carry the designated IS-IS overhead if the link is used as a point-to-point.

If the interface type is not known at the time the interface is added to IS-IS, and subsequently the IP interface is bound (or moved) to a different interface type, this command must be entered manually.

The no form of this command reverts to the default value.

Default

interface-type point-to-point

interface-type broadcast

Special Cases
SONET

Interfaces on SONET channels default to the point-to-point type.

Ethernet or Unknown

Physical interfaces that are Ethernet or unknown default to the broadcast type.

Parameters
broadcast

Specifies to maintain this link as a broadcast network.

point-to-point

Specifies to maintain this link as a point-to-point link.

ipv4-routing
Syntax

[no] ipv4-routing

Context

config>router>isis

Platforms

Supported on all 7210 SAS platforms as described in this document

Description

This command specifies whether this IS-IS instance supports IPv4.

The no form of this command disables IPv4 on the IS-IS instance.

Default

ipv4-routing

ipv6-routing
Syntax

[no] ipv6-routing {native | mt}

Context

config>router>isis

Platforms

Supported on all 7210 SAS platforms as described in this document

Description

This command enables IPv6 routing.

The no form of this command disables support for IS-IS IPv6 TLVs for IPv6 routing.

Default

no ipv6-routing

Parameters
native

Specifies to enable IS-IS IPv6 TLVs for IPv6 routing and enables support for native IPv6 TLV.

mt

Specifies to enable IS-IS multi-topology TLVs for IPv6 routing. When this parameter is specified, the support for native IPv6 TLVs is disabled.

level
Syntax

level level-number

Context

config>router>isis

config>router>isis>interface

Platforms

Supported on all 7210 SAS platforms as described in this document

Description

Commands in this context configure IS-IS Level 1 or Level 2 area attributes.

A router can be configured as a Level 1, Level 2, or Level 1-2 system. A Level 1 adjacency can be established if there is at least one area address shared by this router and a neighbor. A Level 2 adjacency cannot be established over this interface.

Level 1-2 adjacency is created if the neighbor is also configured as a Level 1-2 router and has at least one area address in common. A Level 2 adjacency is established if there are no common area IDs.

A Level 2 adjacency is established if another router is configured as Level 2 or a Level 1-2 router with interfaces configured as Level 1-2 or Level 2. Level 1 adjacencies are not established over this interface.

To reset global and interface level parameters to the default, the following commands must be entered independently:

  • level>no hello-authentication-key

  • level>no hello-authentication-type

  • level>no hello-interval

  • level>no hello-multiplier

  • level>no metric

  • level>no passive

  • level>no priority

Default

level 1 or level 2

Special cases
Global IS-IS Level

The config>router>isis context configures default global parameters for both Level 1 and Level 2 interfaces.

IS-IS Interface Level

The config>router>isis>interface context configures IS-IS operational characteristics of the interface at Level 1 and Level 2. A logical interface can be configured on one Level 1 and one Level 2. In this case, each level can be configured independently and parameters must be removed independently.

By default, an interface operates in both Level 1 and Level 2 modes.

Parameters
level-number

Specifies the IS-IS level number.

Values

1, 2

level-capability
Syntax

level-capability {level-1 | level-2 | level-1/2}

no level-capability

Context

config>router>isis

Platforms

Supported on all 7210 SAS platforms as described in this document

Description

This command configures the routing level for an instance of the IS-IS routing process.

An IS-IS router and an IS-IS interface can operate at Level 1, Level 2 or both Level 1 and 2.

The following table displays configuration combinations and the potential adjacencies that can be formed.

Table 4. Potential adjacency capabilities

Global level

Interface level

Potential adjacency

L 1/2

L 1/2

Level 1 and/or Level 2

L 1/2

L 1

Level 1 only

L 1/2

L 2

Level 2 only

L 2

L 1/2

Level 2 only

L 2

L 2

Level 2 only

L 2

L 1

none

L 1

L 1/2

Level 1 only

L 1

L 2

none

L 1

L 1

Level 1 only

The no form of this command removes the level capability from the configuration.

Default

level-capability level-1/2

Special cases
IS-IS Router

In the config>router>isis context, changing the level-capability performs a restart on the IS-IS protocol instance.

IS-IS Interface

In the config>router>isis>interface context, changing the level-capability performs a restart of IS-IS on the interface.

Parameters
level-1

Specifies that the router/interface can operate at Level 1 only.

level-2

Specifies that the router/interface can operate at Level 2 only.

level-1/2

Specifies that the router/interface can operate at both Level 1 and Level 2.

lsp-pacing-interval
Syntax

lsp-pacing-interval milliseconds

no lsp-pacing-interval

Context

config>router>isis>interface

Platforms

Supported on all 7210 SAS platforms as described in this document

Description

This command configures the interval between LSP PDUs sent from this interface.

To avoid bombarding adjacent neighbors with excessive data, pace the Link State Protocol Data Units (LSPs). If a value of zero is configured, no LSPs are sent from the interface.

The no form of this command reverts to the default value.

Default

lsp-pacing-interval 100

Parameters
milliseconds

Specifies the interval in milliseconds that IS-IS LSPs can be sent from the interface, expressed as a decimal integer.

Values

0 to 65535

lsp-lifetime
Syntax

lsp-lifetime seconds

no lsp-lifetime

Context

config>router>isis

Platforms

Supported on all 7210 SAS platforms as described in this document

Description

This command sets the time interval, in seconds, for LSPs originated by the router to be considered valid by other router in the domain.

Each LSP received is maintained in an LSP database until the lsp-lifetime expires, unless the originating router refreshes the LSP. By default, each router refreshes its LSPs every 20 minutes (1200 seconds) so other routers will not age out the LSP.

The LSP refresh timer is derived from the following formula:

lsp-lifetime/2

The no form of this command reverts to the default value.

Default

lsp-lifetime 1200

Parameters
seconds

Specifies the interval, for LSPs originated by the route to be considered valid by other routers in the domain.

Values

350 to 6553

lsp-mtu-size
Syntax

lsp-mtu-size size

no lsp-mtu-size

Context

config>router>isis

Platforms

Supported on all 7210 SAS platforms as described in this document

Description

This command configures the LSP MTU size. If the size value is changed from the default using CLI or SNMP, IS-IS must be restarted for the change to take effect. This can be done by performing a shutdown command and a no shutdown command in the config>router>isis context.

Note:

Using the exec command to execute a configuration file to change the LSP MTU size from the default value will automatically bounce IS-IS for the change to take effect.

The no form of this command reverts to the default value.

Default

lsp-mtu-size 1492

Parameters
size

Specifies the LSP MTU size.

Values

490 to 9190

lsp-wait
Syntax

lsp-wait lsp-wait [lsp-initial-wait [lsp-second-wait]]

Context

config>router>isis

Platforms

Supported on all 7210 SAS platforms as described in this document

Description

This command is used to customize IS-IS LSP generation throttling. Timers that determine when to generate the first, second, and subsequent LSPs can be controlled with this command. Subsequent LSPs are generated at increasing intervals of the second lsp-wait timer until a maximum value is reached.

Parameters
lsp-max-wait

Specifies the maximum interval in seconds between two consecutive ocurrences of an LSP being generated.

Values

1 to 120

Default

5

lsp-initial-wait

Specifies the initial LSP generation delay in seconds.

Values

0 to 100

Default

0

lsp-second-wait

Specifies the hold time in seconds between the first and second LSP generation.

Values

1 to 100

Default

1

mesh-group
Syntax

mesh-group {value | blocked}

no mesh-group

Context

config>router>isis>interface

Platforms

Supported on all 7210 SAS platforms as described in this document

Description

This command assigns an interface to a mesh group. Mesh groups limit the amount of flooding that occurs when a new or changed LSP is advertised throughout an area.

All routers in a mesh group should be fully meshed. When LSPs need to be flooded, only a single copy is received instead of a copy per neighbor.

To create a mesh group, configure the same mesh group value for each interface that is part of the mesh group. All routers must have the same mesh group value configured for all interfaces that are part of the mesh group.

To prevent an interface from flooding LSPs, the optional blocked parameter can be specified. Configure mesh groups carefully. It is easy to created isolated islands that do not receive updates as (other) links fail.

The no form of this command removes the interface from the mesh group.

Default

no mesh-group

Parameters
value

Specifies the unique decimal integer value that distinguishes this mesh group from other mesh groups on any router that is part of this mesh group.

Values

1 to 2000000000

blocked

Keyword to prevent an interface from flooding LSPs.

multi-topology
Syntax

[no] multi-topology

Context

config>router>isis

Platforms

Supported on all 7210 SAS platforms as described in this document

Description

This command enables IS-IS multi-topology support.

The no form of this command disables IS-IS multi-topology support.

Default

no multi-topology

ipv4-node-sid
Syntax

ipv4-node-sid index value

ipv4-node-sid label value

no ipv4-node-sid

Context

config>router>isis>interface

Platforms

Supported on all 7210 SAS platforms as described in this document

Description

This command assigns a node SID index or label value to the prefix representing the primary address of an IPv4 network interface of type loopback. Only a single node SID can be assigned to an interface. The secondary address of an IPv4 interface cannot be assigned a node SID index and does not inherit the SID of the primary IPv4 address.

This command fails if the network interface is not of type loopback or if the interface is defined in an IES or a VPRN context. Also, assigning an identical SID index or label value to the same interface in two different IGP instances is not allowed within the same node.

The value of the label or index SID is extracted from the range configured for this IGP instance. When the global mode of operation is used , a new segment routing module checks that the same index or label value is not assigned to more than one loopback interface address. When the per-instance mode of operation is used, this check is not required because the index and label ranges of the various IGP instances are not allowed to overlap.

The no form of this command reverts to the default value.

Default

no ipv4-node-sid

Parameters
index value

Specifies the IPv4 SID node index value.

Values

0 to 4294967295

label value

Specifies the IPv4 SID node label value.

Values

0 to 4294967295

ipv6-unicast
Syntax

[no] ipv6-unicast

Context

config>router>isis>multi-topology

Platforms

Supported on all 7210 SAS platforms as described in this document

Description

This command enables multi-topology TLVs.

This no form of this command disables multi-topology TLVs.

Default

no ipv6-unicast

metric
Syntax

metric ipv4-metric

no metric

Context

config>router>isis>if>level

Platforms

Supported on all 7210 SAS platforms as described in this document

Description

This command configures the metric used for the level on the interface.

To calculate the lowest cost to reach a specific destination, each configured level on each interface must have a cost. The costs for each level on an interface may be different.

If the metric is not configured, the default of 10 is used, unless reference bandwidth is configured.

The no form of this command reverts to the default value.

Default

metric 10

Parameters
ipv4-metric

Specifies the metric assigned for this level on this interface.

Values

1 to 16777215

all-l1isis
Syntax

[no] all-l1isis ieee-address

Context

config>router>isis

Platforms

Supported on all 7210 SAS platforms as described in this document

Description

This command specifies the MAC address to use for all L1 IS-IS routers. The MAC address should be a multicast address. The user should configure shutdown and no shutdown in the IS-IS instance to make the change operational.

The MAC address, 01-80-C2-00-02-11, is used in the IS-IS base instance ID (ID==0). This cannot be modified by the user.

Default

no all-l1isis

Parameters
ieee-address

Specifies the destination MAC address for all L1 IS-IS neighbors on the link for this IS-IS instance.

all-l2isis
Syntax

[no] all-l2isis ieee-address

Context

config>router>isis

Platforms

Supported on all 7210 SAS platforms as described in this document

Description

This command specifies the MAC address to use for all L2 IS-IS routers. The MAC address should be a multicast address. The user should configure shutdown and no shutdown in the IS-IS instance to make the change operational.

The MAC address, 01-80-C2-00-01-00, is used in the IS-IS base instance ID (ID==0). This cannot be modified by the user.

Default

no all-l2isis

Parameters
ieee-address

Specifies the destination MAC address for all L2 IS-IS neighbors on the link for this ISIS instance.

area-id
Syntax

[no] area-id area-address

Context

config>router>isis

Platforms

Supported on all 7210 SAS platforms as described in this document

Description

This command was previously named the net network-entity-title command. The area-id command enables the context to configure the area ID portion of Network Service Access Point (NSAP) addresses, which identify a point of connection to the network, such as a router interface. Addresses in the IS-IS protocol are based on the ISO NSAP addresses and Network Entity Titles (NETs), not IP addresses.

A maximum of 3 area addresses can be configured.

NSAP addresses are divided into the three following parts; only the area ID portion is configurable:

  • Area ID

    A variable length field between 1 and 13 bytes. This includes the Authority and Format Identifier (AFI) as the most significant byte and the area ID.

  • System ID

    A six-byte system identification. This value is not configurable. The system ID is derived from the system or router ID.

  • Selector ID

    A one-byte selector identification that must contain zeros when configuring a NET. This value is not configurable. The selector ID is always 00.

The NET is constructed like an NSAP but the selector byte contains a 00 value. NET addresses are exchanged in Hello and LSP PDUs. All NET addresses configured on the node are advertised to its neighbors.

For Level 1 interfaces, neighbors can have different area IDs, but they must have at least one area ID (AFI + area) in common. Because they share a common area ID, they become neighbors and area merging between the potentially different areas can occur.

For Level 2 (only) interfaces, neighbors can have different area IDs. However, if they have no area IDs in common, they become only Level 2 neighbors and Level 2 LSPs are exchanged.

For Level 1 and Level 2 interfaces, neighbors can have different area IDs. If they have at least one area ID (AFI + area) in common, they become neighbors. In addition to exchanging Level 2 LSPs, area merging between potentially different areas can occur.

If multiple area-id commands are entered, the system ID of all subsequent entries must match the first area address.

The no form of this command removes the area address.

Parameters
area-address

Specifies the 1 to 13-byte address. Of the total 20 bytes comprising the NET, only the first 13 bytes can be manually configured. As few as one byte can be entered up to a maximum of 13 bytes. If less than 13 bytes are entered, the rest is padded with zeros.

lfa-policy-map
Syntax

lfa-policy-map route-nh-template template-name

no lfa-policy-map

Context

config>router>isis>interface

Platforms

Supported on all 7210 SAS platforms as described in this document

Description

This command applies a route next-hop policy template to an OSPF or IS-IS interface.

When a route next-hop policy template is applied to an interface in IS-IS, it is applied in both Level 1 and Level 2.

However, the command in an OSPF interface context can only be executed under the area in which the specified interface is primary, and then applied in that area and in all other areas where the interface is secondary. If the user attempts to apply it to an area where the interface is secondary, the command will fail.

If the user excluded the interface from LFA using the command loopfree-alternate-exclude, the LFA policy, if applied to the interface, has no effect.

Finally, if the user applied a route next-hop policy template to a loopback interface or to the system interface, the command will not be rejected, but it will result in no action being taken.

The no form deletes the mapping of a route next-hop policy template to an OSPF or IS-IS interface.

Parameters
template-name

Specifies the name of the template, up to 32 characters.

loopfree-alternate-exclude
Syntax

[no] loopfree-alternate-exclude

Context

config>router>isis>interface

Platforms

Supported on all 7210 SAS platforms as described in this document

Description

This command instructs IGP to exclude a specific interface or all interfaces participating in a specific IS-IS level or OSPF area in the SPF LFA computation. This provides a way of reducing the LFA SPF calculation where it is not needed.

When an interface is excluded from the LFA SPF in IS-IS, it is excluded in both Level 1 and Level 2. When it is excluded from the LFA SPF in OSPF, it is excluded in all areas. However, the preceding OSPF command can only be executed under the area in which the specified interface is primary and when enabled, the interface is excluded in that area and in all other areas where the interface is secondary. If the user attempts to apply it to an area where the interface is secondary, the command will fail.

The no form of this command reinstates the default value for this command.

Default

no loopfree-alternate-exclude

overload
Syntax

overload [timeout seconds]

no overload

Context

config>router>isis

Platforms

Supported on all 7210 SAS platforms as described in this document

Description

This command administratively sets the IS-IS router to operate in the overload state for a specific time period, in seconds, or indefinitely.

During normal operation, the router may be forced to enter an overload state because of a lack of resources. When in the overload state, the router is only used if the destination is reachable by the router and will not be used for other transit traffic.

If a time period is specified, the overload state persists for the configured length of time. If no time is specified, the overload state operation is maintained indefinitely.

The overload command can be useful in circumstances where the router is overloaded or used before executing a shutdown command to divert traffic around the router.

The no form of this command causes the router to exit the overload state.

Default

no overload

Parameters
seconds

Specifies the time, in seconds, that this router must operate in the overload state.

Values

60 to 1800

Default

infinity (overload state maintained indefinitely)

overload-on-boot
Syntax

overload-on-boot [timeoutseconds]

no overload-on-boot

Context

config>router>isis

Platforms

Supported on all 7210 SAS platforms as described in this document

Description

When the router is in an overload state, the router is used only if there is no other router to reach the destination. This command configures the IGP upon bootup in the overload state until one of the following events occurs.

  • The timeout timer expires.

  • A manual override of the current overload state is entered with the config>router>isis>no overload command.

    The no overload command does not affect the overload-on-boot function.

If no timeout is specified, IS-IS will go into overload indefinitely after a reboot. After the reboot, the IS-IS status will display a permanent overload state:

  • L1 LSDB Overload: Manual on boot (Indefinitely in overload)

  • L2 LSDB Overload: Manual on boot (Indefinitely in overload)

This state can be cleared with the config>router>isis>no overload command.

If a timeout value is specifies, IS-IS will go into the overload state for the configured timeout after a reboot. After the reboot, the IS-IS status will display the remaining time the system stays in overload:

  • L1 LSDB Overload: Manual on boot (Overload Time Left: 17)

  • L2 LSDB Overload: Manual on boot (Overload Time Left: 17)

The overload state can be cleared before the timeout expires with the no overload command. Use the show router isis status commands to display the administrative and operational state as well as all timers.

The no form of this command removes the overload-on-boot functionality from the configuration.

Default

no overload-on-boot

Parameters
timeout seconds

Specifies the number of seconds that the router remains in the overload state after rebooting.

Values

60 to 1800

passive
Syntax

[no] passive

Context

config>router>isis>interface

config>router>isis>if>level

Platforms

Supported on all 7210 SAS platforms as described in this document

Description

This command adds the passive attribute to the IS-IS interface, which causes the interface to be advertised as an IS-IS interface without running the IS-IS protocol. Normally, only interface addresses that are configured for IS-IS are advertised as IS-IS interfaces at the level that they are configured.

When the passive mode is enabled, the interface or the interface at the specified level ignores ingress IS-IS protocol PDUs and will not transmit IS-IS protocol PDUs.

The no form of this command removes the passive attribute.

Default

passive

no passive

Special Cases
Service Interfaces

Service interfaces (defined using the service-prefix command in config>router) are passive by default.

All other Interfaces

All other interfaces are not passive by default.

preference
Syntax

preference preference

no preference

Context

config>router>isis>level

Platforms

Supported on all 7210 SAS platforms as described in this document

Description

This command configures the preference level of either IS-IS Level 1 or IS-IS Level 2 internal routes. The default preferences are listed in the default values section.

A route can be learned by the router by different protocols, in which case the costs are not comparable. When this occurs, the preference is used to decide the route that will be used by the router.

Protocols should not be configured with the same preference. If this occurs, the default preferences defined in the following table are used as the tiebreaker. If multiple routes are learned with an identical preference using the same protocol, the lowest cost route is used. If multiple routes are learned with an identical preference using the same protocol and the costs (metrics) are equal, the route to use is determined by the configuration of the ecmp command in the config>router context.

Default

The following table lists default preferences for route types.

Table 5. Default preferences

Route type

Preference

Configurable

Direct attached

0

No

Static-route

5

Yes

OSPF internal routes

10

No

IS-IS level 1 internal

15

Yes

IS-IS level 2 internal

18

Yes

OSPF external

150

Yes

IS-IS level 1 external

160

Yes1

IS-IS level 2 external

165

Yes2

BGP

170

Yes

1 External preferences are changed using the external-preference command in the config>router>isis>level level-number context.
2 Internal preferences are changed using the preference command in the config>router>isis>level context.
Parameters
preference

Specifies the preference for external routes at this level expressed as a decimal integer.

Values

1 to 255

priority
Syntax

priority number

no priority

Context

config>router>isis>if>level

Platforms

Supported on all 7210 SAS platforms as described in this document

Description

This command configures the priority of the IS-IS router interface for designated router election on a multi-access network.

The priority is included in Hello PDUs transmitted by the interface on a multi-access network. The router with the highest priority is the preferred designated router. The designated router is responsible for sending LSPs with regard to this network and the routers that are attached to it.

The no form of this command reverts to the default value.

Default

priority 64

Parameters
number

Specifies the priority for this interface at this level.

Values

0 to 127

psnp-authentication
Syntax

[no] psnp-authentication

Context

config>router>isis

config>router>isis>level

Platforms

Supported on all 7210 SAS platforms as described in this document

Description

This command enables authentication of individual IS-IS packets of partial sequence number PDU (PSNP) type.

The no form of this command suppresses authentication of PSNP packets.

reference-bandwidth
Syntax

reference-bandwidth bandwidth-in-kbps

reference-bandwidth [tbps Tera-bps] [gbps Giga-bps] [mbps Mega-bps] [kbps Kilo-bps]

no reference-bandwidth

Context

config>router>isis

Platforms

Supported on all 7210 SAS platforms as described in this document

Description

This command configures the reference bandwidth that provides the basis of bandwidth relative costing.

To calculate the lowest cost to reach a specific destination, each configured level on each interface must have a cost. If the reference bandwidth is defined, the cost is calculated using the following formula:

cost = reference-bandwidth  bandwidth

If the reference bandwidth is configured as 10 Gigabits (10,000,000,000), a 100 Mb/s interface has a default metric of 100. For metrics in excess of 63 to be configured, wide metrics must be deployed. See wide-metrics-only for more information.

If the reference bandwidth is not configured, all interfaces have a default metric of 10.

The no form of this command reverts to the default value.

Default

no reference-bandwidth

Parameters
bandwidth-in-kbps

Specifies the reference bandwidth in kilobits per second, expressed as a decimal integer.

Values

1 to 4000000000

Tera-bps

Specifies the reference bandwidth in terabits per second, expressed as a decimal integer.

Values

1 to 4

Giga-bps

Specifies the reference bandwidth in gigabits per second, expressed as a decimal integer.

Values

1 to 999

Mega-bps

Specifies the reference bandwidth in megabits per second, expressed as a decimal integer.

Values

1 to 999

Kilo-bps

Specifies the reference bandwidth in kilobits per second, expressed as a decimal integer.

Values

1 to 999

retransmit-interval
Syntax

retransmit-interval seconds

no retransmit-interval

Context

config>router>isis>interface

Platforms

Supported on all 7210 SAS platforms as described in this document

Description

This command configures the minimum time between LSP PDU retransmissions on a point-to-point interface.

The no form of this command reverts to the default value.

Default

retransmit-interval 100

Parameters
seconds

Specifies the interval, in seconds, that IS-IS LSPs can be sent on the interface.

Values

1 to 65535

segment-routing
Syntax

segment-routing

no segment-routing

Context

config>router>isis

Platforms

Supported on all 7210 SAS platforms as described in this document

Description

Commands in this context configure segment routing parameters within an IGP instance.

Segment routing adds to IS-IS routing protocols the ability to perform shortest path routing and source routing using the concept of abstract segment. A segment can represent a local prefix of a node, a specific adjacency of the node (interface/next-hop), a service context, or a specific explicit path over the network. For each segment, the IGP advertises a segment identifier (SID).

When segment routing is used with the MPLS data plane, the SID is used as a standard MPLS label. A router forwarding a packet using segment routing pushes one or more MPLS labels.

Segment routing using MPLS labels is used in both shortest path routing applications and in traffic engineering applications. The commands in the segment-routing context configure the shortest path forwarding application.

After segment routing is configured in the IS-IS instance, the router will perform the following operations.

  1. Advertise the segment routing capability sub-TLV to routers in all areas and levels of this IGP instance. However, only neighbors with which it established an adjacency will interpret the SID/label range information and use it for calculating the label to swap to or push for a given resolved prefix SID.

  2. Advertise the assigned index for each configured node SID in the new prefix SID sub-TLV with the N-flag (node-SID flag) set. The segment routing module then programs the incoming label map (ILM) with a pop operation for each local node SID in the datapath.

  3. Assign and advertise automatically an adjacency SID label for each formed adjacency over a network IP interface in the new adjacency SID sub-TLV. The segment routing module programs the incoming label map (ILM) with a pop operation, with a swap to an implicit null label operation, for each advertised adjacency SID.

  4. Resolve received prefixes, and if a prefix SID sub-TLV exists, the Segment Routing module programs the ILM with a swap operation and also an LTN with a push operation both pointing to the primary/LFA NHLFE. An SR tunnel is also added to the TTM.

When the user enables segment routing in an IGP instance, the main SPF and LFA SPF are computed and the primary next-hop and LFA backup next-hop for a received prefix are added to the RTM without the label information advertised in the prefix SID sub-TLV.

The no form of this command reverts to the default value.

prefix-sid-range
Syntax

prefix-sid-range {global | start-label label-value max-index index-value}

no prefix-sid-range

Context

config>router>isis>segment-routing

Platforms

Supported on all 7210 SAS platforms as described in this document

Description

This command configures the prefix SID index range and offset label value for an IGP instance.

The user must configure the prefix SID index range and the offset label value that this IGP instance uses. Because each prefix SID represents a network global IP address, the SID index for a prefix must be unique in the network. Therefore, all routers in the network configure and advertise the same prefix SID index range for an IGP instance. However, the label value used by each router to represent this prefix, that is, the label programmed in the ILM, can be local to that router by the use of an offset label, referred to as a start label, as in the following:

Local Label (Prefix SID) = start-label + {SID index}

The label operation in the network becomes similar to LDP when operating in the independent label distribution mode (RFC 5036), with the difference that the label value used to forward a packet to each downstream router is computed by the upstream router based on the advertised prefix SID index using the above formula.

There are two mutually exclusive modes of operation for the prefix SID range on the router.

In the global mode of operation, the global value is configured and this IGP instance assumes that the start label value is the lowest label value in the SRGB, and the prefix SID index range size is equal to the range size of the SRGB. When one IGP instance selects the global option for the prefix SID range, all IGP instances on the system are restricted to do the same. The user must shut down the segment routing context and delete the prefix-sid-range command in all IGP instances to change the SRGB. After the SRGB is changed, the user must re-enter the prefix-sid-range command. The SRGB range change fails if an already allocated SID index or label goes out of range.

In the per-instance mode of operation, the user partitions the SRGB into non-overlapping sub-ranges among the IGP instances. The user therefore configures a subset of the SRGB by specifying the start label value and the prefix SID index range size. All resulting net label values (start-label + index} must be within the SRGB or the configuration will be failed.

Furthermore, the code checks for overlaps of the resulting net label value range across IGP instances and strictly enforces that these ranges do not overlap. The user must shut down the segment routing context of an IGP instance to change the SID index or label range of that IGP instance using the prefix-sid-range command.

In addition, any range change will fail if an already allocated SID index or label goes out of range. The user can, however, change the SRGB on the fly as long as it does not reduce the current per-IGP instance SID index or label range defined in the prefix-sid-range command. Otherwise, the user must shut down the segment routing context of the IGP instance and delete and reconfigure the prefix-sid-range command.

The no form of this command reverts to the default value.

Default

no prefix-sid-range

Parameters
start-label label-value

Specifies the label offset for the SR label range of this IGP instance.

Values

0 to 524287

max-index index-value

Specifies the maximum value of the prefix SID index range for this IGP instance.

Values

1 to 524287

tunnel-mtu
Syntax

tunnel-mtu bytes

no tunnel-mtu

Context

config>router>isis>segment-routing

Platforms

Supported on all 7210 SAS platforms as described in this document

Description

This command configures the MTU of all SR tunnels within each IGP instance.

The MTU of an SR tunnel populated into the TTM is determined in the same way as for an IGP tunnel; for example, LDP LSP, based on the outgoing interface MTU minus the label stack size. Remote LFA can add at least two more labels to the tunnel for a total of three labels. There is no default value. If the user does not configure an SR tunnel MTU, the MTU will be determined by IGP.

The MTU of the SR tunnel in bytes is determined as follows:

SR_Tunnel_MTU = MIN {Cfg_SR_MTU, IGP_Tunnel_MTU- (1+ frr-overhead)*4}

Where:

  • Cfg_SR_MTU is the MTU configured by the user for all SR tunnels within a specific IGP instance using this CLI command. If no value is configured by the user, the SR tunnel MTU will be determined by the IGP_Tunnel_MTU calculated value.

  • IGP_Tunnel_MTU is the minimum of the IS-IS or OSPF interface MTU among all the ECMP paths or among the primary and LFA backup paths of this SR tunnel.

  • frr-overhead is set to 1 if segment-routing and remote-lfa options are enabled in the IGP instance. Otherwise, it is set to 0.

The SR tunnel MTU is dynamically updated when any of the preceding parameters that are used in its calculation change. This includes when the set of the tunnel next-hops changes, or the user changes the configured SR MTU or interface MTU value.

The no form of this command reverts to the default value.

Default

no tunnel-mtu

Parameters
bytes

Specifies the size of the MTU in bytes.

Values

512 to 9198

tunnel-table-pref
Syntax

tunnel-table-pref preference

no tunnel-table-pref

Context

config>router>isis>segment-routing

Platforms

Supported on all 7210 SAS platforms as described in this document

Description

This command configures the TTM preference of the shortest path SR tunnels created by the IGP instance. The TTM preference is used in the case of VPRN auto-bind or BGP transport tunnels when the new tunnel binding commands are configured to the any value, which parses the TTM for tunnels in the protocol preference order. The user can either use the global TTM preference or list the tunnel types they want to use. When they list the tunnel types, the TTM preference is used to select one type over the other. In both cases, a fallback to the next preferred tunnel type is performed if the selected one fails. A reversion to a more preferred tunnel type is performed as soon as one is available.

The segment routing module adds an SR tunnel entry to the TTM for each resolved remote node SID prefix and programs the datapath that has the corresponding LTN with the push operation pointing to the primary and LFA backup NHLFEs.

The default preference for shortest path SR tunnels in the TTM is set lower than LDP tunnels but higher than BGP tunnels to allow controlled migration of customers without disrupting their current deployment when they enable segment routing. The following is the setting of the default preference of the various tunnel types. This includes the preference of SR tunnels based on the shortest path (referred to as SR-ISIS).

The global default TTM preference for the tunnel types is as follows:

  • ROUTE_PREF_RSVP 7

  • ROUTE_PREF_SR_TE 8

  • ROUTE_PREF_LDP 9

  • ROUTE_PREF_OSPF_TTM 10

  • ROUTE_PREF_ISIS_TTM 11

  • ROUTE_PREF_BGP_TTM 12

  • ROUTE_PREF_GRE 255

The default value for SR-ISIS is the same regardless of whether one or more IS-IS instances programmed a tunnel for the same prefix. The selection of an SR tunnel in this case will be based on the lowest IGP instance ID.

The no form of this command reverts to the default value.

Default

no tunnel-table-pref

Parameters
preference

Specifies an integer value that represents the preference of IS-IS SR tunnels in the TTM.

Values

1 to 255

Default

11

spf-wait
Syntax

[no] spf-wait spf-wait [spf-initial-wait [spf-second-wait]]

Context

config>router>isis

Platforms

Supported on all 7210 SAS platforms as described in this document

Description

This command configures the maximum interval between two consecutive SPF calculations in seconds. Timers that determine when to initiate the first, second, and subsequent SPF calculations after a topology change occurs can be controlled with this command. Subsequent SPF runs (if required) will occur at exponentially increasing intervals of the spf-second-wait interval. For example, if the spf-second-wait interval is 1000, the next SPF will run after 2000 milliseconds, and then the next SPF will run after 4000 milliseconds, and so on, until it reaches the spf-wait value.

The SPF interval stays at the spf-wait value until there are no more SPF runs scheduled in that interval. After a full interval without any SPF runs, the SPF interval drops back to spf-initial-wait.

Default

no spf-wait

Parameters
spf-wait

Specifies the maximum interval in seconds between two consecutive SPF calculations.

Values

1 to 120

Default

10

spf-initial-wait

Specifies the initial SPF calculation delay in milliseconds after a topology change.

Values

10 to 100000

Default

1000

spf-second-wait

Specifies the hold time in milliseconds between the first and second SPF calculation.

Values

1 to 100000

Default

1000

strict-adjacency-check
Syntax

[no] strict-adjacency-check

Context

config>router>isis

Platforms

Supported on all 7210 SAS platforms as described in this document

Description

This command enables strict checking of address families (IPv4 and IPv6) for IS-IS adjacencies. When enabled, adjacencies will not come up unless both routers have exactly the same address families configured. If there is an existing adjacency with unmatched address families, it will be torn down. This command is used to prevent black-holing traffic when IPv4 and IPv6 topologies are different. When disabled (no strict-adjacency-check) a BFD session failure for either IPv4 or Ipv6 will cause the routes for the other address family to be removed as well.

The no form of this command disables the strict checking of address families. When strict checking of address families is disabled, both routers only need to have one common address family to establish the adjacency.

Default

no strict-adjacency-check

summary-address
Syntax

summary-address {ip-prefix/mask | ip-prefix [netmask]} level [tag tag]

no summary-address {ip-prefix/mask | ip-prefix [netmask]}

Context

config>router>isis

Platforms

Supported on all 7210 SAS platforms as described in this document

Description

This command creates summary addresses.

Parameters
ip-prefix/mask

Specifies information for the specified IP prefix and mask length.

Values

ipv4-address:

a.b.c.d (host bits must be 0)

ipv4-prefix-length:

0 — 32

ipv6-address:

x:x:x:x:x:x:x:x (eight 16-bit pieces)

x:x:x:x:x:x:d.d.d.d

x: [0 — FFFF]H

d: [0 — 255]D

ipv6-prefix-length:

[0 — 128]

netmask

Specifies the subnet mask in dotted-decimal notation.

Values

a.b.c.d (network bits all 1 and host bits all 0)

level

Specifies IS-IS level area attributes.

Values

level-1, level-2, level-1/2

tag tag

Assigns an OSPF, RIP or ISIS tag to routes matching the entry.

Values

Accepts decimal or hex formats: [1..4294967295]

OSPF and ISIS: [0x0..0xFFFFFFFF]H

suppress-default
Syntax

[no] suppress-default

Context

config>router>isis

Platforms

Supported on all 7210 SAS platforms as described in this document

Description

This command enables or disables IS-IS to suppress the installation of default routes.

traffic-engineering
Syntax

[no] traffic-engineering

Context

config>router>isis

Platforms

Supported on all 7210 SAS platforms as described in this document

Description

This command configures traffic engineering and determines if IGP shortcuts are required.

Default

no traffic-engineering

wide-metrics-only
Syntax

[no] wide-metrics-only

Context

config>router>isis>level

Platforms

Supported on all 7210 SAS platforms as described in this document

Description

This command enables the exclusive use of wide metrics in the LSPs for the level number. Narrow metrics can have values between 1 and 63. IS-IS can generate two TLVs, one for the adjacency and one for the IP prefix. To support traffic engineering, wider metrics are required. When wide metrics are used, a second pair of TLVs are added, again, one for the adjacency and one for the IP prefix.

By default, both sets of TLVs are generated. When wide-metrics-only is configured, IS-IS only generates the pair of TLVs with wide metrics for that level.

The no form of this command reverts to the default value.

Show commands

isis
Syntax

isis all

isis [isis-instance]

Context

show>router

Platforms

Supported on all 7210 SAS platforms as described in this document

Description

This command displays information for a specified IS-IS instance.

Parameters
instance-id

Specifies the instance ID for an IS-IS instance.

Values

0 to 31

Default

0

adjacency
Syntax

adjacency [ip-int-name | ip-address | nbr-system-id] [detail]

Context

show>router>isis

Platforms

Supported on all 7210 SAS platforms as described in this document

Description

This command displays information about IS-IS neighbors. If no parameters are specified, all adjacencies are displayed. If detail is specified, operational and statistical information is displayed.

Parameters
ip-int-name

Specifies the IP interface name. An interface name cannot be in the form of an IP address. Interface names can be any string up to 32 characters composed of printable, 7-bit ASCII characters. If the string contains special characters (such as #, $, and spaces), the entire string must be enclosed within double quotes.

ip-address

Specifies the interface IP address.

Values

ipv4-address:

a.b.c.d (host bits must be 0)

ipv4-prefix-length:

0 to 32

ipv6-address:

x:x:x:x:x:x:x:x (eight 16-bit pieces)

x:x:x:x:x:x:d.d.d.d

x: [0 ..FFFF]H

d: [0 ..255]D

nbr-system-id

Displays only the adjacency with the specified system ID.

Values

6-octet system identifier (xxxx.xxxx.xxxx)

detail

Displays detailed information about the adjacency.

Output

The following output is an example of ISIS adjacency information, and Output fields: ISIS adjacency describes the output fields.

Sample output
*A:Dut-A# show router isis adjacency 
===============================================================================
Router Base ISIS Instance 1 Adjacency
===============================================================================
System ID                Usage State Hold Interface                     MT Enab
-------------------------------------------------------------------------------
Dut-B                    L1    Up    2    ip-3FFE::A0A:101              Yes    
Dut-B                    L2    Up    2    ip-3FFE::A0A:101              Yes    
Dut-F                    L1L2  Up    5    ies-1-3FFE::A0A:1501          Yes    
-------------------------------------------------------------------------------
Adjacencies : 3
===============================================================================
*A:Dut-A#


*A:ALA-A# show router isis adjacency  180.0.7.12
===============================================================================
Router Base ISIS Instance 1 Adjacency
===============================================================================
System ID                        Usage State Hold Interface
-------------------------------------------------------------------------------
asbr_east                        L2    Up    25   if2/5
-------------------------------------------------------------------------------
Adjacencies : 1
===============================================================================
*A:ALA-A# 


*A:ALA-A# show router isis adjacency if2/5
===============================================================================
Router Base ISIS Instance 1 Adjacency
===============================================================================
System ID                        Usage State Hold Interface
-------------------------------------------------------------------------------
asbr_east                        L2    Up    20   if2/5
-------------------------------------------------------------------------------
Adjacencies : 1
===============================================================================
*A:ALA-A# 


*A:Dut-A# show router isis adjacency detail 
===============================================================================
Router Base ISIS Instance 1 Adjacency
===============================================================================
SystemID    : Dut-B                            SNPA        : 20:81:01:01:00:01 
Interface   : ip-3FFE::A0A:101                 Up Time     : 0d 00:56:10       
State       : Up                               Priority    : 64                
Nbr Sys Typ : L1                               L. Circ Typ : L1                
Hold Time   : 2                                Max Hold    : 2                 
Adj Level   : L1                               MT Enabled  : Yes               

IPv4 Neighbor     : 10.10.1.2
Restart Support   : Disabled
Restart Status    : Not currently being helped
Restart Supressed : Disabled
Number of Restarts: 0
Last Restart at   : Never
 
SystemID    : Dut-B                            SNPA        : 20:81:01:01:00:01 
Interface   : ip-3FFE::A0A:101                 Up Time     : 0d 00:56:10       
State       : Up                               Priority    : 64                
Nbr Sys Typ : L2                               L. Circ Typ : L2                
Hold Time   : 2                                Max Hold    : 2                 
Adj Level   : L2                               MT Enabled  : Yes               
Topology    : Unicast 
 
IPv4 Neighbor     : 10.10.1.2
Restart Support   : Disabled
Restart Status    : Not currently being helped
Restart Supressed : Disabled
Number of Restarts: 0
Last Restart at   : Never
                                      
SystemID    : Dut-F                            SNPA        : 00:00:00:00:00:00 
Interface   : ies-1-3FFE::A0A:1501             Up Time     : 0d 01:18:34       
State       : Up                               Priority    : 0                 
Nbr Sys Typ : L1L2                             L. Circ Typ : L1L2              
Hold Time   : 5                                Max Hold    : 6                 
Adj Level   : L1L2                             MT Enabled  : Yes               
Topology    : Unicast 
 
IPv4 Neighbor     : 10.10.21.6
Restart Support   : Disabled
Restart Status    : Not currently being helped
Restart Supressed : Disabled
Number of Restarts: 0
Last Restart at   : Never
===============================================================================
*A:Dut-A# 


A:Dut-A# show router isis status
===============================================================================
Router Base ISIS Instance 1 Status
===============================================================================
System Id            : 0100.2000.1001
Admin State          : Up
Ipv4 Routing         : Enabled
Last Enabled         : 08/28/2006 10:22:17
Level Capability     : L2
Authentication Check : True
Authentication Type  : None
CSNP-Authentication  : Enabled
HELLO-Authentication : Enabled
PSNP-Authentication  : Enabled
Traffic Engineering  : Enabled
Graceful Restart     : Disabled
GR Helper Mode       : Disabled
LSP Lifetime         : 1200
LSP Wait             : 1 sec (Max)   1 sec (Initial)   1 sec (Second)
Adjacency Check      : loose
L1 Auth Type         : none
L2 Auth Type         : none
L1 CSNP-Authenticati*: Enabled
L1 HELLO-Authenticat*: Enabled
L1 PSNP-Authenticati*: Enabled
L1 Preference        : 15
L2 Preference        : 18
L1 Ext. Preference   : 160
L2 Ext. Preference   : 165
L1 Wide Metrics      : Disabled
L2 Wide Metrics      : Enabled
L1 LSDB Overload     : Disabled
L2 LSDB Overload     : Disabled
L1 LSPs              : 0
L2 LSPs              : 15
Last SPF             : 08/28/2006 10:22:25
SPF Wait             : 1 sec (Max)   10 ms (Initial)   10 ms (Second)
Export Policies      : None
Area Addresses       : 49.0001
===============================================================================
* indicates that the corresponding row element may have been truncated.
A:Dut-A#
Table 6. Output fields: ISIS adjacency

Label

Description

Interface

Displays the interface name associated with the neighbor

System-id

Displays the neighbor system ID

Level

Displays the level: L1 only, L2 only, L1 and L2

State

Displays the state: Up, down, new, one-way, initializing, or rejected

Hold

Displays the hold time remaining for the adjacency

SNPA

Displays the subnetwork point of attachment (MAC address of the next hop)

Circuit type

Displays the level on the interface: L1, L2, or both

Expires In

Displays the number of seconds until adjacency expires

Priority

Displays the priority to become designated router

Up/down transitions

Displays the number of times the neighbor state has changed

Event

Displays the event causing the last transition

Last transition

Displays the amount of time since last transition change

Speaks

Displays supported protocols (only IP)

IP address

Displays the IP address of the neighbor

MT enab

Yes — The neighbor is advertising at least 1 non MTID#0

Topology

Derived from the MT TLV in the IIH

  • MT#0, MT#2 => ‟Topology : Unicast”

  • Native IPv4

Not supported MTID's => Topology line suppressed

capabilities
Syntax

capabilities [system-id | lsp-id] [level level]

Context

show>router>isis

Platforms

Supported on all 7210 SAS platforms as described in this document

Description

This command displays IS-IS capability information.

Parameters
system-id

Displays only the IS-IS capabilities related to the specified system ID. If no parameters are specified, all database entries are displayed.

lsp-id

Displays only IS-IS capabilities related to the specified LSP ID. If no system ID or LSP ID is specified, all database entries are displayed.

level

Displays the interface level capabilities (1, 2, or 1 and 2).

Output

The following output is an example of IS-IS capability information, and Output fields: IS-IS capabilities describes the output fields.

Sample output
*A:Dut-C# show router isis capabilities
===============================================================================
Rtr Base ISIS Instance 0 Capabilities
===============================================================================
Displaying Level 1 capabilities
-------------------------------------------------------------------------------
LSP ID : Dut-A.00-00
Router Cap : 10.20.1.1, D:0, S:0
TE Node Cap : B E M P
SR Cap: IPv4 MPLS-IPv6
SRGB Base:20000, Range:20000
SR Alg: metric based SPF
LSP ID : Dut-A.02-00
LSP ID : Dut-A.03-00
LSP ID : Dut-B.00-00
Router Cap : 10.20.1.2, D:0, S:0
TE Node Cap : B E M P
SR Cap: IPv4 MPLS-IPv6
SRGB Base:20000, Range:20000
SR Alg: metric based SPF
LSP ID : Dut-C.00-00
Router Cap : 10.20.1.3, D:0, S:0
TE Node Cap : B E M P
SR Cap: IPv4 MPLS-IPv6
SRGB Base:20000, Range:20000
SR Alg: metric based SPF
LSP ID : Dut-C.02-00
LSP ID : Dut-D.00-00
Router Cap : 10.20.1.4, D:0, S:0
TE Node Cap : B E M P
SR Cap: IPv4 MPLS-IPv6
SRGB Base:20000, Range:20000
SR Alg: metric based SPF
LSP ID : Dut-D.01-00
LSP ID : Dut-E.00-00
Router Cap : 10.20.1.5, D:0, S:0
TE Node Cap : B E M P
SR Cap: IPv4 MPLS-IPv6
SRGB Base:20000, Range:20000
SR Alg: metric based SPF
LSP ID : Dut-E.01-00
LSP ID : Dut-E.02-00
LSP ID : Dut-F.00-00
Router Cap : 10.20.1.6, D:0, S:0
TE Node Cap : B E M P
SR Cap: IPv4 MPLS-IPv6
SRGB Base:20000, Range:20000
SR Alg: metric based SPF
LSP ID : Dut-F.01-00
LSP ID : Dut-F.03-00
Level (1) Capability Count : 14
Displaying Level 2 capabilities
-------------------------------------------------------------------------------
LSP ID : Dut-A.00-00
Router Cap : 10.20.1.1, D:0, S:0
TE Node Cap : B E M P
SR Cap: IPv4 MPLS-IPv6
SRGB Base:20000, Range:20000
SR Alg: metric based SPF
LSP ID : Dut-A.02-00
LSP ID : Dut-A.03-00
LSP ID : Dut-B.00-00
Router Cap : 10.20.1.2, D:0, S:0
TE Node Cap : B E M P
SR Cap: IPv4 MPLS-IPv6
SRGB Base:20000, Range:20000
SR Alg: metric based SPF
LSP ID : Dut-C.00-00
Router Cap : 10.20.1.3, D:0, S:0
TE Node Cap : B E M P
SR Cap: IPv4 MPLS-IPv6
SRGB Base:20000, Range:20000
SR Alg: metric based SPF
LSP ID : Dut-C.02-00
LSP ID : Dut-D.00-00
Router Cap : 10.20.1.4, D:0, S:0
TE Node Cap : B E M P
SR Cap: IPv4 MPLS-IPv6
SRGB Base:20000, Range:20000
SR Alg: metric based SPF
LSP ID : Dut-D.01-00
LSP ID : Dut-E.00-00
Router Cap : 10.20.1.5, D:0, S:0
TE Node Cap : B E M P
SR Cap: IPv4 MPLS-IPv6
SRGB Base:20000, Range:20000
SR Alg: metric based SPF
LSP ID : Dut-E.01-00
LSP ID : Dut-E.02-00
LSP ID : Dut-F.00-00
Router Cap : 10.20.1.6, D:0, S:0
TE Node Cap : B E M P
SR Cap: IPv4 MPLS-IPv6
SRGB Base:20000, Range:20000
SR Alg: metric based SPF
LSP ID : Dut-F.01-00
LSP ID : Dut-F.03-00
Level (2) Capability Count : 14
===============================================================================
*A:ALA-A# 
Table 7. Output fields: IS-IS capabilities

Label

Description

LSP ID

Displays the LSP ID of the specified system ID or hostname

Router Cap

Displays the router IP address and capability

TE Node Cap

Displays the TE node capability

SR Cap

Displays the segment routing capability

SRGB Base

Displays the Segment Routing Global Block (SRGB) base index value and range

SR Alg

Displays the type of SR algorithm used for the specified LSP ID

Level (n) Capability Count

Displays the capability count for the specified level

database
Syntax

database [system-id | lsp-id] [detail] [level level]

Context

show>router>isis

Platforms

Supported on all 7210 SAS platforms as described in this document

Description

This command displays the entries in the IS-IS link state database. If no parameters are specified, all entries are displayed.

Parameters
system-id

Displays only the LSPs related to the specified system-id. If no system-id or lsp-id is specified, all database entries are listed.

lsp-id

Displays only the specified LSP (hostname). If no system-id or lsp-id is specified, all database entries are listed.

detail

Keyword to specify that all output is displayed in the detailed format.

level

Displays only the specified IS-IS protocol level attributes.

Output

The following output is an example of IS-IS database information, and Output fields: router IS-IS database describes the output fields.

Sample output
*A:ALA-A# show router isis database
===============================================================================
Router Base ISIS Instance 1 Database
===============================================================================
LSP ID                                  Sequence Checksum Lifetime Attributes
-------------------------------------------------------------------------------
Displaying Level 1 database
-------------------------------------------------------------------------------
abr_dfw.00-00                           0x50     0x164f   603      L1L2
Level (1) LSP Count : 1
Displaying Level 2 database
-------------------------------------------------------------------------------
asbr_east.00-00                         0x53     0xe3f5   753      L1L2
abr_dfw.00-00                           0x57     0x94ff   978      L1L2
abr_dfw.03-00                           0x50     0x14f1   614      L1L2
Level (2) LSP Count : 3
===============================================================================
*A:ALA-A# 


*A:Dut-B# show router isis database Dut-A.00-00 detail 
==============================================================================
Router Base ISIS Instance 1 Database
==============================================================================
Displaying Level 1 database
------------------------------------------------------------------------------
Level (1) LSP Count : 0

Displaying Level 2 database
------------------------------------------------------------------------------
LSP ID    : Dut-A.00-00                                 Level     : L2  
Sequence  : 0x6                    Checksum  : 0xb7c4   Lifetime  : 1153       
Version   : 1                      Pkt Type  : 20       Pkt Ver   : 1          
Attributes: L1L2                   Max Area  : 3                               
SysID Len : 6                      Used Len  : 311      Alloc Len : 311        
 
TLVs : 
  Area Addresses:
    Area Address : (2) 30.31
  Supp Protocols:
    Protocols     : IPv4
  IS-Hostname   : Dut-A
  Router ID   :
    Router ID   : 10.20.1.1
  I/F Addresses :
    I/F Address   : 10.20.1.1
    I/F Address   : 10.10.1.1
    I/F Address   : 10.10.2.1
  TE IS Nbrs   :
    Nbr   : Dut-B.01                            
    Default Metric  : 1000
    Sub TLV Len     : 98
    IF Addr   : 10.10.1.1
    MaxLink BW: 100000 kbps
    Resvble BW: 100000 kbps
    Unresvd BW: 
        BW[0] : 10000 kbps
        BW[1] : 40000 kbps
        BW[2] : 40000 kbps            
        BW[3] : 40000 kbps
        BW[4] : 50000 kbps
        BW[5] : 50000 kbps
        BW[6] : 50000 kbps
        BW[7] : 10000 kbps
    Admin Grp : 0x0
    TE Metric : 1000
    SUBTLV BW CONSTS    : 8
      BW Model : 1
      BC[0]: 10000 kbps
      BC[1]: 0 kbps
      BC[2]: 40000 kbps
      BC[3]: 0 kbps
      BC[4]: 0 kbps
      BC[5]: 50000 kbps
      BC[6]: 0 kbps
      BC[7]: 0 kbps
  TE IP Reach   :
    Default Metric  : 0
    Control Info:    , prefLen 32
    Prefix   : 10.20.1.1
    Default Metric  : 1000
    Control Info:    , prefLen 24
    Prefix   : 10.10.1.0
    Default Metric  : 1000
    Control Info:    , prefLen 24
    Prefix   : 10.10.2.0

Level (2) LSP Count : 1
==============================================================================
*A:Dut-B#  
Table 8. Output fields: router IS-IS database

Label

Description

LSP ID

Displays the LSP ID

LSP IDs are auto-assigned by the originating IS-IS node. The LSP ID is comprised of three sections. The first 6 bytes is the system ID for that node, followed by a single byte value for the pseudonode generated by that router, and a fragment byte which starts at zero.

For example, if a router system ID is 1800.0000.0029, the first LSP ID is 1800.0000.0029.00-00. If there are too many routes, LSP ID 1800.0000.0029.00-01 is created to contain the excess routes. If the router is the Designated Intermediate System (DIS) on a broadcast network, a pseudo-node LSP is created. Usually the internal circuit ID is used to determine the ID assigned to the pseudonode. For instance, for circuit 4, an LSP pseudonode with ID 1800.0000.0029.04-00 is created.

The router learns hostnames and uses the hostname in place of the system ID. An example of LDP IDs are:

acc_arl.00-00

acc_arl.00-01

acc_arl.04-00

Sequence

Displays the sequence number of the LSP that allows other systems to determine whether they have received the latest information from the source

Checksum

Displays the checksum of the entire LSP packet

Lifetime

Displays the amount of time, in seconds, that the LSP remains valid.

Attributes

OV — The overload bit is set

L1 — Specifies a Level 1 IS type

L2 — Specifies a Level 2 IS type

ATT — The attach bit is set. When this bit is set, the router can also act as a Level 2 router and can reach other areas

LSP Count

Displays the sum of all the configured Level 1 and Level 2 LSPs.

LSP ID

Displays a unique identifier for each LSP composed of SysID, Pseudonode ID, and LSP name

Lifetime

Displays the remaining time until the LSP expires

Version

Displays the version/protocol ID extension. This value is always set to 1.

Pkt Type

Displays the PDU type number

Pkt Ver

Displays the version/protocol ID extension. This value is always set to 1.

Max Area

Displays the maximum number of area addresses supported

Sys ID Len

Displays the length of the system ID field (0 or 6 for 6 digits)

Use Len

Displays the actual length of the PDU

Alloc Len

Displays the amount of memory space allocated for the LSP

Area Address

Displays the area addresses to which the router is connected

Supp Protocols

Displays the data protocols that are supported

IS-Hostname

Displays the name of the router originating the LSP

Virtual Flag

0 — Level 1 intermediate systems report this octet as 0 to all neighbors

1 — Indicates that the path to a neighbor is a Level 2 virtual path used to repair an area partition

Neighbor

Displays the routers running interfaces to which the router is connected

Internal Reach

Displays a 32-bit metric. A bit is added for the ups and downs resulting from Level 2 to Level 1 route-leaking.

IP Prefix

Displays the IP addresses that the router knows about by externally-originated interfaces

Metrics

Displays a routing metric used in the IS-IS link-state calculation

hostname
Syntax

hostname

Context

show>router>isis

Platforms

Supported on all 7210 SAS platforms as described in this document

Description

This command displays the hostname database. There are no options or parameters.

Output

The following output is an example of IS-IS hostname database information, and Output fields: router IS-IS hostname describes the output fields.

Sample output
A:ALA-A# show router isis hostname
=========================================================================
Router Base ISIS Instance 1 Hostnames
=========================================================================
System Id                Hostname
-------------------------------------------------------------------------
1800.0000.0002           core_west
1800.0000.0005           core_east
1800.0000.0008           asbr_west
1800.0000.0009           asbr_east
1800.0000.0010           abr_sjc
1800.0000.0011           abr_lax
1800.0000.0012           abr_nyc
1800.0000.0013           abr_dfw
1800.0000.0015           dist_oak
1800.0000.0018           dist_nj
1800.0000.0020           acc_nj
1800.0000.0021           acc_ri
1800.0000.0027           dist_arl
1800.0000.0028           dist_msq
1800.0000.0029           acc_arl
1800.0000.0030           acc_msq
=========================================================================
A:ALA-A# 
Table 9. Output fields: router IS-IS hostname

Label

Description

System-id

Displays the system identifier mapped to hostname

Hostname

Displays the hostname for the specific system-id

Type

Displays the type of entry (static or dynamic)

interface
Syntax

interface [ip-int-name | ip-address] [detail]

Context

show>router>isis

Platforms

Supported on all 7210 SAS platforms as described in this document

Description

This command shows IS-IS interface information.

If no parameters are specified, all entries are displayed.

Parameters
ip-int-name

Specifies the IP interface name. An interface name cannot be in the form of an IP address. Interface names can be any string up to 32 character composed of printable, 7-bit ASCII characters. If the string contains special characters (such as #, $, and spaces), the entire string must be enclosed within double quotes.

ip-address

Specifies the interface IP address.

Values

ipv4-address: a.b.c.d (host bits must be 0) ipv4-prefix-length: 0 — 32

ipv6-address: x:x:x:x:x:x:x:x (eight 16-bit pieces)

  • x:x:x:x:x:x:d.d.d.d
  • x: [0 — FFFF]H
  • d: [0 — 255]D
nbr-system-id

Displays only the adjacency with the specified system ID.

Values

6-octet system identifier (xxxx.xxxx.xxxx)

detail

Displays detailed information about the adjacency.

Output

The following output is an example of IS-IS interface information, and Output fields: IS-IS interface describes the output fields.

Sample output
A:ALA-A# show router isis interface
===============================================================================
ISIS Interfaces
===============================================================================
Interface                        Level CircID  Oper State   L1/L2 Metric
-------------------------------------------------------------------------------
system                           L1L2  1       Up           10/10
if2/1                            L2    8       Up           -/10
if2/2                            L1    5       Up           10/-
if2/3                            L1    6       Up           10/-
if2/4                            L1    7       Up           10/-
if2/5                            L2    2       Up           -/10
lag-1                            L2    3       Up           -/10
if2/8                            L2    4       Up           -/10
-------------------------------------------------------------------------------
Interfaces : 8
===============================================================================
A:ALA-A# 


Router Base ISIS Instance 1 Interfaces


Router Base ISIS Instance 1 Interfaces


*A:JC-NodeA# show router isis interface detail
===============================================================================
Router Base ISIS Instance 1 Interfaces
===============================================================================
Interface      : ip-10.10.1.1                    Level Capability: L1L2
Oper State     : Up                              Admin State     : Up
Auth Type      : None
Circuit Id     : 2                               Retransmit Int. : 5
Type           : Broadcast                       LSP Pacing Int. : 100
Mesh Group     : Inactive                        CSNP Int.       : 10
Bfd Enabled    : No

  Level        : 1                               Adjacencies     : 0
  Desg. IS     : JC-NodeA
  Auth Type    : None                            Metric          : 10
  Hello Timer  : 9                               Hello Mult.     : 3
  Priority     : 64
  Passive      : No                              Te-Metric       : 2

  Level        : 2                               Adjacencies     : 0
  Desg. IS     : JC-NodeA
  Auth Type    : None                            Metric          : 10
  Hello Timer  : 9                               Hello Mult.     : 3
  Priority     : 64 : 10
  Passive      : No                              Te-Metric       : 21
===============================================================================
*A:JC-NodeA# 
Table 10. Output fields: IS-IS interface

Label

Description

Interface

Displays the interface name

Level

Displays the interface level (1, 2, or 1 and 2)

CirID

Displays the circuit identifier

Oper State

Up — The interface is operationally up

Down — The interface is operationally down

L1/L2 Metric

Displays the interface metric for Level 1 and Level 2, if none are set to 0

lfa-coverage
Syntax

lfa-coverage

Context

show>router>isis

Platforms

Supported on all 7210 SAS platforms as described in this document

Description

This command shows IS-IS LFA coverage information.

Output

The following output is an example of IS-IS LFA coverage information, and Output fields: LFA coverage describes the output fields.

Sample output
A:ALA-A# show router isis lfa-coverage

Rtr Base ISIS Instance 0 LFA Coverage
============================================================================
Topology Level Node IPv4
----------------------------------------------------------------------------
IPV4 Unicast L1 4/4(100%) 826/826(100%)
IPV4 Unicast L2 2/2(100%) 826/826(100%)
IPV6 Unicast L1 3/3(100%) 0/0(0%)
IPV6 Unicast L2 0/0(0%) 0/0(0%)
============================================================================
A:ALA-A# 
Table 11. Output fields: LFA coverage

Label

Description

Topology

Displays the type of network

Level

Displays the IS-IS level in which LFA is enabled

Node

Displays the number of nodes in the level on which LFA is enabled

IPv4

Displays the number of IPv4 interfaces on the nodes on which LFA is enabled

link-group-member-status
Syntax

link-group-member-status name [level level]

Context

show>router>isis

Platforms

Supported on all 7210 SAS platforms as described in this document

Description

This command displays IS-IS link group member status information.

Parameters
name

Specifies the link group member name, up to 32 characters.

level

Specifies the interface level.

Values

1, 2, or 1 and 2

Output

The following output is an example of IS-IS link group member status information, and Output fields: link group member status describes the output fields.

Sample output
A:ALA-A# show router isis link-group-member-status
===============================================================================
Rtr Base ISIS Instance 0 Link-Group Member
===============================================================================
Link-group I/F name Level State
-------------------------------------------------------------------------------
toDutB ip-10.10.12.3 L1 Up
toDutB ip-10.10.3.3 L1 Up
toDutB ip-10.10.12.3 L2 Up
toDutB ip-10.10.3.3 L2 Up
-------------------------------------------------------------------------------
Legend: BER = bitErrorRate
===============================================================================
A:ALA-A# 
Table 12. Output fields: link group member status

Label

Description

Link-group

Displays the link group

I/F name

Displays the interface name

Level

Displays the interface level (1, 2, or 1 and 2)

State

Up — The interface is operationally up

Down — The interface is operationally down

link-group-status
Syntax

link-group-status name [level level]

Context

show>router>isis

Platforms

Supported on all 7210 SAS platforms as described in this document

Description

This command displays IS-IS Link Group status information.

Parameters
name

Specifies the link group name, up to 32 characters.

level

Specifies the interface level.

Values

1, 2, or 1 and 2

Output

The following output is an example of IS-IS link group status information.

Sample output
A:ALA-A# show router isis link-group-status
===============================================================================
Rtr Base ISIS Instance 0 Link-Group Status
===============================================================================
Link-group Mbrs Oper Revert Active Level State
                 Mbr  Mbr   Mbr
-------------------------------------------------------------------------------
toDutB      2     2    2     2      L1   normal
toDutB      2     2    2     2      L2   normal
toDutE      2     2    2     2      L1   normal
toDutE      2     2    2     2      L2   normal
===============================================================================
A:ALA-A# 

prefix-sids
Syntax

prefix-sids [ipv4-unicast] [ip-prefix[/prefix-length]] [sid sid] [adv-router system-id | hostname]

Context

show>router>isis

Platforms

Supported on all 7210 SAS platforms as described in this document

Description

This command displays IS-IS prefix SIDs.

Parameters
ipv4-unicast

Displays information about the IPv4 unicast prefix SIDs.

ip-prefix [/prefix-length]

Displays the IP prefix and mask length.

Values

ipv4-prefix

a.b.c.d (host bits must be 0)

ipv4-prefix-le

0 to 32

sid

Displays information related to the specified segment routing ID.

Values

0 to 524287

system-id | hostname

Displays only the prefix SIDs related to the specified system ID or host name, up to 38 characters.

Output

The following output is an example of IS-IS prefix SID information, and Output fields: prefix SIDs describes the output fields.

Sample output
*A:Dut-C# show router isis prefix-sids
===============================================================================
Rtr Base ISIS Instance 0 Prefix/SID Table 
===============================================================================
Prefix                            SID        Lvl/Typ    SRMS   AdvRtr
                                                         MT     Flags
-------------------------------------------------------------------------------
10.0.0.1/32                        1          2/Int.      N     Dut-B
                                                            0       RNnP
10.0.0.1/32                        1          2/Int.      N     Dut-C
                                                            0       RNnP
10.0.0.1/32                        1          1/Int.      N     Dut-D
                                                            0       NnP
10.0.0.1/32                        1          2/Int.      N     Dut-D
                                                            0       NnP
10.0.0.1/32                        1          2/Int.      N     Dut-E
                                                            0       RNnP
10.20.1.2/32                      1002       1/Int.      N     Dut-B
                                                            0       NnP
10.20.1.2/32                      1002       2/Int.      N     Dut-B
                                                            0       NnP
10.20.1.2/32                      1002       2/Int.      N     Dut-C
                                                            0       RNnP
10.20.1.2/32                      1002       2/Int.      N     Dut-D
                                                            0       RNnP
10.20.1.2/32                      1002       2/Int.      N     Dut-E
                                                            0       RNnP
10.20.1.3/32                      1003       2/Int.      N     Dut-B
                                                            0       RNnP
10.20.1.3/32                      1003       1/Int.      N     Dut-C
                                                            0       NnP
10.20.1.3/32                      1003       2/Int.      N     Dut-C
                                                            0       NnP
10.20.1.3/32                      1003       2/Int.      N     Dut-D
                                                            0       RNnP
10.20.1.3/32                      1003       2/Int.      N     Dut-E
                                                            0       RNnP
10.20.1.4/32                      1004       2/Int.      N     Dut-B
                                                            0       RNnP
10.20.1.4/32                      1004       2/Int.      N     Dut-C
                                                            0       RNnP
10.20.1.4/32                      1004       1/Int.      N     Dut-D
                                                            0       NnP
10.20.1.4/32                      1004       2/Int.      N     Dut-D
                                                            0       NnP
10.20.1.4/32                      1004       2/Int.      N     Dut-E
                                                            0       RNnP
10.20.1.5/32                      1005       2/Int.      N     Dut-B
                                                            0       RNnP
10.20.1.5/32                      1005       2/Int.      N     Dut-C
                                                            0       RNnP
10.20.1.5/32                      1005       2/Int.      N     Dut-D
                                                            0       RNnP
10.20.1.5/32                      1005       1/Int.      N     Dut-E
                                                            0       NnP
10.20.1.5/32                      1005       2/Int.      N     Dut-E
                                                            0       NnP
-------------------------------------------------------------------------------
No. of Prefix/SIDs: 25
Flags: R  = Re-advertisement
       N  = Node-SID
       nP = no penultimate hop POP
       E  = Explicit-Null
       V  = Prefix-SID carries a value
       L  = value/index has local significance 
===============================================================================
*A:Dut-C#

Table 13. Output fields: prefix SIDs

Label

Description

Prefix

Displays the IP prefix for the SID

SID

Displays the segment routing identifier (SID)

Lvl/Typ

Displays the level and type of SR

SRMS

Displays whether the prefix SID is advertised by the SR mapping service: Y (yes) or N (no)

MT

Displays the multicast tunnel number (0, 2, 3, or 4)

AdvRtr

Displays the advertised router name

Flags

Displays the flags related to the advertised router:

R = re-advertisement

N = node-SID

nP = no penultimate hop POP

E = explicit-null

V = prefix-SID carries a value

L = value/index has local significance

routes
Syntax

routes [ipv4-unicast | ipv6-unicast | mt mt-id-number] [ip-prefix/prefix-length] [alternative]

Context

show>router>isis

Platforms

Supported on all 7210 SAS platforms as described in this document

Description

This command displays the routes in the IS-IS route table.

Parameters
ipv4-unicast

Displays IPv4 unicast parameters.

ipv6-unicast

Displays IPv6 unicast parameters.

mt-idnumber

Displays unicast multi-topology information.

Values

0, 2

ip-prefix/prefix-length

Displays information for the specified IP address.

Values

ipv4-address:

a.b.c.d (host bits must be 0)

ipv4-prefix-length:

0 to 32

ipv6-address:

x:x:x:x:x:x:x:x (eight 16-bit pieces)

x:x:x:x:x:x:d.d.d.d

x: [0 to FFFF]H

d: [0 to 255]D

ipv6-prefix-length:

[0 to 128]

alternative

Displays the level of protection per prefix.

Output

The following output is an example of IS-IS route information, and Output fields: IS-IS routes describes the output fields.

Sample output
*A:Dut-A# show router isis routes 
===============================================================================
Router Base ISIS Instance 1 Route Table
===============================================================================
Prefix  Metric       Lvl/Typ Ver.   SysID/Hostname  
  NextHop                           MT                                         
-------------------------------------------------------------------------------
10.10.1.0/24                       10           1/Int.  5      Dut-A           
   0.0.0.0                          0
10.10.3.0/24 20           1/Int.  137    Dut-B           
   10.10.1.2                        0
10.10.4.0/24                       20           1/Int.  137    Dut-B           
   10.10.1.2                        0
10.10.5.0/24                       30           1/Int.  137    Dut-B           
   10.10.1.2                        0
10.10.9.0/24                       60           1/Int.  52     Dut-F           
   10.10.21.6                       0
10.10.10.0/24                      70           1/Int.  52     Dut-F           
   10.10.21.6                       0
10.10.12.0/24                      20           1/Int.  137    Dut-B           
   10.10.1.2                        0
10.10.13.0/24                      10           1/Int.  7      Dut-A           
   0.0.0.0                          0
10.10.14.0/24                      20           1/Int.  52     Dut-F           
   10.10.21.6                       0
10.10.15.0/24                      30           1/Int.  137    Dut-B           
   10.10.1.2                        0
10.10.16.0/24                      30           1/Int.  137    Dut-B           
   10.10.1.2                        0
10.10.21.0/24                      10           1/Int.  48     Dut-A           
   0.0.0.0                          0
10.10.22.0/24                      30           1/Int.  137    Dut-B           
   10.10.1.2                        0
10.20.1.1/32                       0            1/Int.  10     Dut-A           
   0.0.0.0                          0
10.20.1.2/32                       10           1/Int.  137    Dut-B           
   10.10.1.2                        0
10.20.1.3/32                       20           1/Int.  137    Dut-B           
   10.10.1.2                        0
10.20.1.4/32                       20           1/Int.  137    Dut-B           
   10.10.1.2                        0
10.20.1.5/32                       30           1/Int.  137    Dut-B           
   10.10.1.2                        0
10.20.1.6/32                       10           1/Int.  52     Dut-F           
   10.10.21.6                       0
10.10.1.0/24                       10           1/Int.  65     Dut-A           
   0.0.0.0                          2
10.10.13.0/24                      10           1/Int.  65     Dut-A           
   0.0.0.0                          2
10.10.21.0/24                      10           1/Int.  65     Dut-A           
   0.0.0.0                          2
10.20.1.1/32                       0            1/Int.  65     Dut-A           
   0.0.0.0                          2
-------------------------------------------------------------------------------
No. of Routes: 20
===============================================================================
*A:Dut-A#
Table 14. Output fields: IS-IS routes

Label

Description

Prefix

Displays the route prefix and mask

Metric MT

Displays the route metric.

Lvl/Type

Displays the level (1 or 2) and the route type, Internal (Int) or External (Ext)

Version

Displays the SPF version that generated the route

Nexthop

Displays the system ID of next hop

Hostname

Displays the hostname for the specific system-id

spf-log
Syntax

spf-log [detail]

Context

show>router>isis

Platforms

Supported on all 7210 SAS platforms as described in this document

Description

This command displays the last 20 IS-IS SFP events.

Output

The following output is an example of IS-IS SPF log information, and Output fields: IS-IS SPF log describes the output fields.

Sample output
A:ALA-48# show router isis spf-log
===============================================================================
Router Base ISIS Instance 1 SPF Log
===============================================================================
When                      Duration       L1 Nodes   L2 Nodes   Event Count Type
-------------------------------------------------------------------------------
01/30/2007 11:01:54       <0.01s         1          1          3
-------------------------------------------------------------------------------
Log Entries : 1
===============================================================================
A:ALA-48#
Table 15. Output fields: IS-IS SPF log

Label

Description

When

Displays the timestamp when the SPF run started on the system

Duration

Displays the time (in hundredths of a second) required to complete the SPF run

L1 Nodes

Displays the number of Level 1 nodes involved in the SPF run

L2 Nodes

Displays the number of Level 2 nodes involved in the SPF run

Event Count

Displays the number of SPF events that triggered the SPF calculation

Log Entries

Displays the total number of log entries

statistics
Syntax

statistics

Context

show>router>isis

Platforms

Supported on all 7210 SAS platforms as described in this document

Description

This command displays information about IS-IS traffic statistics.

Output

The following output is an example of IS-IS traffic statistics information, and Output fields: IS-IS statistics describes the output fields.

Sample output
A:dut-b>show>router>isis# statistics

===============================================================================
Router Base ISIS Instance 0 Statistics
===============================================================================
ISIS Instance     : 0                       SPF Runs       : 2
Purge Initiated   : 0                       LSP Regens.    : 36

CSPF Statistics
Requests          : 0                       Request Drops  : 0
Paths Found       : 0                       Paths Not Found: 0

LFA Statistics
LFA Runs          : 1

-------------------------------------------------------------------------------
PDU Type   Received   Processed  Dropped    Sent       Retransmitted
-------------------------------------------------------------------------------
LSP        0          0          0          0          0
IIH        0          0          0          0          0
CSNP       0          0          0          0          0
PSNP       0          0          0          0          0
Unknown    0          0          0          0          0
===============================================================================
A:dut-b>show>router>isis#

Table 16. Output fields: IS-IS statistics

Label

Description

Purge Initiated

Displays the number of times purges have been initiated

SPF Runs

Displays the number of times shortest path first calculations have been made

LSP Regens

Displays the count of LSP regenerations

Requests

Displays the number of CSPF requests made to the protocol

Paths Found

Displays the number of responses to CSPF requests for which paths satisfying the constraints were found

PDU Type

Displays the PDU type

Received

Displays the count of link state PDUs received by this instance of the protocol

Processed

Displays the count of link state PDUs processed by this instance of the protocol

Dropped

Displays the count of link state PDUs dropped by this instance of the protocol

Sent

Displays the count of link state PDUs sent out by this instance of the protocol

Retransmitted

Displays the count of link state PDUs that were retransmitted by this instance of the protocol

LFA Runs

Displays the number of time the shortest path first algorithm has been run to calculate the LFA (backup path to a destination).

status
Syntax

status

Context

show>router>isis

Platforms

Supported on all 7210 SAS platforms as described in this document

Description

This command displays information about IS-IS status.

Output

The following output is an example of IS-IS status information, and Output fields: IS-IS status describes the output fields.

Sample output

*A:ALU_SIM11>show>router>isis# status

===============================================================================
Router Base ISIS Instance 1 Status
===============================================================================
System Id            : 0010.0100.1002
Admin State          : Up
Ipv4 Routing         : Enabled
Last Enabled         : 07/06/2010 12:28:12
Level Capability     : L1L2
Authentication Check : True
Authentication Type  : None
CSNP-Authentication  : Enabled
HELLO-Authentication : Enabled
PSNP-Authentication  : Enabled
Traffic Engineering  : Disabled
Graceful Restart     : Disabled
GR Helper Mode       : Disabled
LSP Lifetime         : 1200
LSP Wait             : 5 sec (Max)   0 sec (Initial)   1 sec (Second)
Adjacency Check      : loose
L1 Auth Type         : none
L2 Auth Type         : none
L1 CSNP-Authenticati*: Enabled
L1 HELLO-Authenticat*: Enabled
L1 PSNP-Authenticati*: Enabled
L1 Preference        : 15
L2 Preference        : 18
L1 Ext. Preference   : 160
L2 Ext. Preference   : 165
L1 Wide Metrics      : Disabled
L2 Wide Metrics      : Disabled
L1 LSDB Overload     : Disabled
L2 LSDB Overload     : Disabled
L1 LSPs              : 3
L2 LSPs              : 3
Last SPF             : 07/06/2010 12:28:17
SPF Wait             : 10 sec (Max)   1000 ms (Initial)   1000 ms (Second)
Export Policies      : None
Multicast Import     : None
Multi-topology       : Disabled
Advertise-Passive-On*: Disabled
Suppress Default     : Disabled
Default Route Tag    : None
Area Addresses       : 01
Ldp Sync Admin State : Up
LDP-over-RSVP        : Disabled
Loopfree-Alternate   : Enabled
L1 LFA               : Included
L2 LFA               : Included

===============================================================================
* indicates that the corresponding row element may have been truncated.
*A:ALU_SIM11>show>router>isis#

Table 17. Output fields: IS-IS status

Label

Description

System-id

Displays the neighbor system ID

Admin State

Up — IS-IS is administratively up

Down — IS-IS is administratively down

Ipv4 Routing

Enabled — IPv4 routing is enabled

Disabled — IPv4 routing is disabled

Ipv6 Routing

Disabled — IPv6 routing is disabled

Enabled, Native — IPv6 routing is enabled

Enabled, Multi-topology — Multi-topology TLVs for IPv6 routing is enabled

Multi-topology

Disabled — Multi-topology TLVs for IPv6 routing is disabled

Enabled — Multi-topology TLVs for IPv6 routing is enabled

Last Enabled

Displays the date/time when IS-IS was last enabled in the router

Level Capability

Displays the routing level for the IS-IS routing process

Authentication Check

True — All IS-IS mismatched protocol packets are rejected

False — Authentication is performed on received IS-IS protocol packets but mismatched packets are not rejected

Authentication Type

Displays the method of authentication used to verify the authenticity of packets sent by neighboring routers on an IS-IS interface.

Traffic Engineering

Enabled — TE is enabled for the router

Disabled — TE is disabled so that TE metrics are not generated and are ignored when received by this node

Graceful Restart

Enabled — Graceful restart is enabled for this instance of IS-IS on the router

Disabled — Graceful restart capability is disabled for this instance of IS-IS on the router

Ldp Sync Admin State

Displays whether the IGP-LDP synchronization feature is enabled or disabled on all interfaces participating in the IS-IS routing protocol

Loopfree-Alternate

Displays the interface LFA status (included in LFA computation or excluded in LFA computations)

L1 LFA

Displays the LFA status for an IS-IS Level 1 (included in LFA computation or excluded in LFA computations)

L2 LFA

Displays the LFA status for an IS-IS Level 2 (included in LFA computation or excluded in LFA computations)

summary-address
Syntax

summary-address [ip-prefix[/prefix-length]]

Context

show>router>isis

Platforms

Supported on all 7210 SAS platforms as described in this document

Description

This command displays IS-IS summary address information.

Parameters
ip-prefix/prefix-length

Displays information for the specified IP address.

Values

ipv4-address:

a.b.c.d (host bits must be 0)

ipv4-prefix-length:

0 to 32

ipv6-address:

x:x:x:x:x:x:x:x (eight 16-bit pieces)

x:x:x:x:x:x:d.d.d.d

x: [0 to FFFF]H

d: [0 to 255]D

ipv6-prefix-length:

[0 to 128]

Output

The following output is an example of IS-IS summary address information, and Output fields: IS-IS summary address describes the output fields.

Sample output
A:ALA-48# show router isis summary-address
===============================================================================
Router Base ISIS Instance 1 Summary Address
===============================================================================
Address Level
-------------------------------------------------------------------------------
10.0.0.0/8 L1
10.1.0.0/24 L1L2
10.1.2.3/32 L2
-------------------------------------------------------------------------------
Summary Addresses : 3
===============================================================================
A:ALA-48#
Table 18. Output fields: IS-IS summary address

Label

Description

Address

Displays the IP address

Level

Displays the IS-IS level from which the prefix should be summarized

topology
Syntax

topology [[ipv4-unicast | ipv6-unicast | mt mt-id-number][detail]]

Context

show>router>isis

Platforms

Supported on all 7210 SAS platforms as described in this document

Description

This command displays IS-IS unicast topology information.

Parameters
ipv4-unicast

Displays IPv4 unicast parameters.

ipv6-multicast

Displays IPv6 unicast parameters.

mt mt-id-number

Displays unicast topology parameters.

Values

0, 2

detail

Displays detailed unicast topology information.

Output

The following output is an example of IS-IS unicast topology information, and Output fields: IS-IS topology describes the output fields.

Sample output
*A:duth# show  router isis 1 topology 

===============================================================================
Router Base ISIS Instance 1 Topology Table
===============================================================================
Node                                Interface                  Nexthop
-------------------------------------------------------------------------------
-------------------------------------------------------------------------------
IS-IS IP paths (MT-ID 0),   Level 1
-------------------------------------------------------------------------------
dutb.00                             toB                        dutb
dutg.00                             toG                        dutg
duti.00                             toB                        dutb
duti.01                             toB                        dutb
duti.02                             toG                        dutg
-------------------------------------------------------------------------------
IS-IS IP paths (MT-ID 0),   Level 2
-------------------------------------------------------------------------------
dutb.00                             toB                        dutb
dutg.00                             toG                        dutg
duti.00                             toB                        dutb
duti.01                             toB                        dutb
duti.02                             toG                        dutg
===============================================================================
Table 19. Output fields: IS-IS topology

Label

Description

Node

Displays the IP address

Interface

Displays the interface name

Nexthop

Displays the next-hop IP address

Clear commands

isis
Syntax

isis [isis-instance]

Context

clear>router

Platforms

Supported on all 7210 SAS platforms as described in this document

Description

Commands in this context clear and reset IS-IS protocol entities.

Parameters
isis-instance

Specifies the IS-IS instance.

Values

0 to 31

adjacency
Syntax

adjacency [system-id]

Context

clear>router>isis

Platforms

Supported on all 7210 SAS platforms as described in this document

Description

This command clears and resets the entries from the IS-IS adjacency database.

Parameters
system-id

Specifies the system ID. When the system ID is entered, only the specified entries are removed from the IS-IS adjacency database.

Values

6-octet system identifier (xxxx.xxxx.xxxx)

database
Syntax

database [system-id]

Context

clear>router>isis

Platforms

Supported on all 7210 SAS platforms as described in this document

Description

This command removes the entries from the IS-IS link-state database, which contains information about PDUs.

Parameters
system-id

Specifies the system ID. When the system ID is entered, only the specified entries are removed from the IS-IS link-state database.

Values

6-octet system identifier (xxxx.xxxx.xxxx)

export
Syntax

export

Context

clear>router>isis

Platforms

Supported on all 7210 SAS platforms as described in this document

Description

This command reevaluates route policies participating in the export mechanism, either as importers or exporters of routes.

spf-log
Syntax

spf-log

Context

clear>router>isis

Platforms

Supported on all 7210 SAS platforms as described in this document

Description

This command clears the SPF log.

statistics
Syntax

statistics

Context

clear>router>isis

Platforms

Supported on all 7210 SAS platforms as described in this document

Description

This command clears and resets IS-IS statistics.

Debug commands

isis
Syntax

isis [isis-instance]

Context

debug>router>isis

Platforms

Supported on all 7210 SAS platforms as described in this document

Description

This command enables debugging of IS-IS protocol entities.

Parameters
isis-instance

Specifies the IS-IS instance.

Values

0 to 31

adjacency
Syntax

[no] adjacency [ip-int-name | ip-address | nbr-system-id]

Context

debug>router>isis

Platforms

Supported on all 7210 SAS platforms as described in this document

Description

This command enables debugging for IS-IS adjacency.

The no form of this command disables debugging.

Parameters
ip-int-name

Specifies the IP interface name. An interface name cannot be in the form of an IP address. Interface names can be any string up to 32 characters composed of printable, 7-bit ASCII characters. If the string contains special characters (such as #, $, and spaces), the entire string must be enclosed within double quotes.

ip-address

Specifies the interface IP address.

Values

ipv4-address:

a.b.c.d (host bits must be 0)

ipv4-prefix-length:

0 to 32

ipv6-address:

x:x:x:x:x:x:x:x (eight 16-bit pieces)

x:x:x:x:x:x:d.d.d.d

x: [0 to FFFF]H

d: [0 to 255]D

cspf
Syntax

[no] cspf

Context

debug>router>isis

Platforms

Supported on all 7210 SAS platforms as described in this document

Description

This command enables debugging for IS-IS CSPF.

The no form of this command disables debugging.

graceful-restart
Syntax

[no] graceful-restart

Context

debug>router>isis

Platforms

Supported on all 7210 SAS platforms as described in this document

Description

This command enables debugging for IS-IS graceful restart.

The no form of this command disables debugging.

interface
Syntax

interface [ip-int-name | ip-address]

no interface

Context

debug>router>isis

Platforms

Supported on all 7210 SAS platforms as described in this document

Description

This command enables debugging for the IS-IS interface.

The no form of this command disables debugging.

Parameters
ip-int-name

Specifies the IP interface name. An interface name cannot be in the form of an IP address. Interface names can be any string up to 32 characters composed of printable, 7-bit ASCII characters. If the string contains special characters (such as #, $, and spaces), the entire string must be enclosed within double quotes.

ip-address

Specifies the interface IP address.

Values

ipv4-address:

a.b.c.d (host bits must be 0)

ipv4-prefix-length:

0 to 32

ipv6-address:

x:x:x:x:x:x:x:x (eight 16-bit pieces)

x:x:x:x:x:x:d.d.d.d

x: [0 to FFFF]H

d: [0 to 255]D

leak
Syntax

leak ip-address

no leak

Context

debug>router>isis

Platforms

Supported on all 7210 SAS platforms as described in this document

Description

This command enables debugging for IS-IS leaks.

The no form of this command disables debugging.

Parameters
ip-address

Specifies the interface IP address.

Values

ipv4-address:

a.b.c.d (host bits must be 0)

ipv4-prefix-length:

0 to 32

ipv6-address:

x:x:x:x:x:x:x:x (eight 16-bit pieces)

x:x:x:x:x:x:d.d.d.d

x: [0 to FFFF]H

d: [0 to 255]D

lsdb
Syntax

[no] lsdb [level-number] [system-id | lsp-id]

Context

debug>router>isis

Platforms

Supported on all 7210 SAS platforms as described in this document

Description

This command enables debugging for Link State Database (LSDB).

The no form of this command disables debugging.

misc
Syntax

[no] misc

Context

debug>router>isis

Platforms

Supported on all 7210 SAS platforms as described in this document

Description

This command enables debugging for IS-IS misc.

The no form of this command disables debugging.

packet
Syntax

packet [packet-type] [ip-int-name | ip-address] [detail]

Context

debug>router>isis

Platforms

Supported on all 7210 SAS platforms as described in this document

Description

This command enables debugging for IS-IS packets.

The no form of this command disables debugging.

Parameters
ip-int-name

Specifies the IP interface name. An interface name cannot be in the form of an IP address. Interface names can be any string up to 32 characters composed of printable, 7-bit ASCII characters. If the string contains special characters (such as #, $, and spaces), the entire string must be enclosed within double quotes.

ip-address

Specifies the interface IP address.

Values

ipv4-address:

a.b.c.d (host bits must be 0)

ipv4-prefix-length:

0 to 32

ipv6-address:

x:x:x:x:x:x:x:x (eight 16-bit pieces)

x:x:x:x:x:x:d.d.d.d

x: [0 to FFFF]H

d: [0 to 255]D

rtm
Syntax

rtm [ip-address]

no rtm

Context

debug>router>isis

Platforms

Supported on all 7210 SAS platforms as described in this document

Description

This command enables debugging for the IS-IS route table manager (RTM).

The no form of this command disables debugging.

Parameters
ip-address

Specifies the interface IP address.

Values

ipv4-address:

a.b.c.d (host bits must be 0)

ipv4-prefix-length:

0 to 32

ipv6-address:

x:x:x:x:x:x:x:x (eight 16-bit pieces)

x:x:x:x:x:x:d.d.d.d

x: [0 to FFFF]H

d: [0 to 255]D

spf
Syntax

[no] spf [level-number] [system-id]

Context

debug>router>isis

Platforms

Supported on all 7210 SAS platforms as described in this document

Description

This command enables debugging for IS-IS SFP.

The no form of this command disables debugging.